МИНИСТЕРСТВО ОБРАЗОВАНИЯ РОССИЙСКОЙ ФЕДЕРАЦИИ
РОССИЙСКИЙ ЗАОЧНЫЙ ИНСТИТУТ ТЕКСТИЛЬНОЙ И ЛЕГКОЙ
ПРОМЫШЛЕННОСТИ
___________________________________________________________________
Кафедра электротехники
и автоматизированных промышленных установок
КУРСОВАЯ РАБОТА
ТЕХНОЛОГИЧЕСКИЕ ИЗМЕРЕНИЯ И ПРИБОРЫ
Выполнил:
Студент 4-го курса
Гр. 423, спец. 2102
Шифр 0-200076
Третьяков А.А.
Проверил:
Любимова В.Г.
ОМСК 2003
ЗАДАНИЕ НА КУРСОВУЮ РАБОТУ
1.
Описать методы измерения температуры, основанные на использовании термоэлектрических и резистивных преобразователей и автоматических потенциометров и мостов.
2.
Выбрать наиболее подходящий тип первичного измерительного преобразователя (ПИП) и соответствующую ему схему измерения.
3.
Произвести расчет схемы измерения, используемой в электронных автоматических мостах или потенциометрах.
4.
Построить градуировочную характеристику шкалы измерительного устройства.
5.
Определить передаточные функции для схемы измерения по каналу измерения температуры и по каналу перемещения движка реохорда ( по цепи обратной связи).
6.
Составить структурно-функциональную схему работы автоматического моста или потенциометра в зависимости от типа датчика и схемы измерения температуры.
1.МЕТОДЫ ИЗМЕРЕНИЯ ТЕМПЕРАТУРЫ, ОСНОВАННЫЕ НА
ИСПОЛЬЗОВАНИИ ТЕРМОЭЛЕКТРИЧЕСКИХ И РЕЗИСТИВНЫХ
ПРЕОБРАЗОВАТЕЛЕЙ
1.1. ТЕРМОЭЛЕКТРИЧЕСКИЙ МЕТОД
Принцип действия термоэлектрических термометров основан на использовании тремоэлектрического эффекта, который заключается в том , что в замкнутой цепи, состоящей из двух или нескольких разнородных проводников, возникает электрический ток, если хотя бы два места соединения этих проводников имеют разную температуру.
На рис 1.1 представлены два разных проводника из однородного материала, концы которых соединены и имеют разную температуру: t и t0.
Термоэлектрический эффект объясняется наличием в металлах свободных электронов, число которых в единице объема различно для разных металлов. На конце с температурой t электроны из металла А диффундируют в металл В в большем количестве, чем в обратном направлении, поэтому металл А заряжается положительно, а металл В – отрицательно. В месте соприкосновения проводников возникает электрическое поле, препятствующее диффузии. Когда скорость диффузии электронов становится равной скорости их обратного перехода под влиянием установившегося электрического поля, наступает состояние подвижного равновесия. При таком состоянии между проводниками А и В возникает некоторая разность потенциалов, т.е. термо-ЭДС, зависящая также и от температуры мест соединения проводников 1 и 2.
В простейшей термоэлектрической цепи, составленной из двух разнородных проводников А и В, возникает четыре ЭДС. Две возникают в местах соединений проводников (они будут различны, так как различны температуры). Кроме того в каждом однородном проводнике, концы которого имеют разные температуры, появляется разность потенциалов.
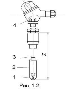
Термоэлектрический термометр представляет собой два термоэлектрода 3 (тонкие проволоки диаметром 0,5 или 1,2 мм) из разных металлов, одни концы 1 (рис. 1.2) которых сварены между собой, а к другим разомкнутым свободным концам 4 подводятся соединительные првода. Для защиты от механических повреждений и вредного воздействия среды, температура которой измеряется, термоэлектроды, армированные изоляцией, помещают в защитную арматуру 2. Термоэлектрический термометр погружают в среду температуру которой необходимо измерить, на глубину L. Концы 1 называют рабочим концом термоэлектрического термометра (он находится в измеряемой среде), а концы 4 – свободным концом (он находится обычно в помещении цеха, лаборатории).
В настоящее время наибольшее распространение получили стандартные термоэлектрические термометры с металлическими термоэлектродами характеристики которых приведены в таблице 1.
Таблица 1.
| Tип термоэлектрического термометра |
Материал термоэлектродов |
Условное обозначение номинальной статической характеристики |
Диапазон измерений придлительном применении С |
Допускаемый верхний предел измерений при кратковременном применении С |
Пределы допускаемых основных погрешностей , мВ |
t, С 
|
| ТПП |
Платинородий (10% родия)
Платина
|
ПП |
0 – 1300 |
1600 |
0,01
0,01+2.5*10
(t - 300)
|
0 – 300
Свыше 300 до 1600
|
| ТПР |
Платинородий (30% родия)
Платинородий
(6% родия)
|
ПР30/6 |
300 – 1600 |
1800 |
0,01+2.5*10
(t - 300)
|
Свыше 300 до 1800 |
| ТВР |
Вольфрамрений (5% рения)
Вльфрамрений
(20% рения)
|
ВР5/20 |
0 – 2200 |
2500 |
0,080
0,08+4.0*10
(t - 1000)
|
0 – 1000 |
| ТХА |
Хромель
Алюмель
|
ХА |
-200 – 1000 |
1300 |
0.16
0,16+2.0*10
(t - 300)
|
-50 –(- 300)
Свыше 300 до 1300
|
| ТХК |
Хромель
Копель
|
ХК |
-200 – 600 |
800 |
0,200
0,2+6.0*10
(t - 300)
|
-50 –(- 300)
Свыше 300 до 800
|
В последнее время были созданы термоэлектрические термометры с термоэлектродами из тугоплавких соединений или их комбинаций с графитом и другими материалами, предназначенные для измерения высоких температур. Однако они ещё не получили распространения для контроля температур технологических процессов в отрасли.
Из таблици видно, что наименьшую погрешность имеют платинородий-платиновые термометры, обеспечивающие также лучшую воспроизводимость термо-ЭДС. Положительным электродом у них является сплав платины с родием – платинородий, а отрицательным – чистая платина.Платинородий-платиновые термометры используют в качестве эталонных и образцовых.
К числу достоинств термоэлектрических термометров следует отнести достаточно высокую степень точности, возможность централизации контроля температуры путем присоединения нескольких термоэлектрических термометров через переключатель к одному измерительному прибору, возможность автоматической записи измеряемой температуры с помощью самопишущего прибора, возможность раздельной градуировки измерительного прибора и термоэлектрического термометра.
Для измерения термо-э.д.с. термоэлектрических термометров, напряжений, а также других величин, связанных с напряжением определенной зависимости широко используется компенсационный метод.
Принцип компенсационного метода основан на уравновешивании (компенсации) измеряемой э.д.с. известным напряжением, полученным от строго определенного тока, называемого обычно рабочим, на сопротивлении с известным значением.
Рассмотрим принципиальную схему, иллюстрирующую компенсационный метод измерения термо-ЭДС, которая показана на рис. 1.3. Уравновешивающее падение напряжения создается уравновешивающим током I на реохорде (компенсационном резисторе) Rp. При этом сопротивление компенсационной цепи должно быть неизменным, а источник питания должен обеспечивать неизменным, во время измерения, рабочий ток I. Вдоль компенсационного резистора Rp может перемещаться скользящий контакт – движок b, который с помощью провода соединен с одним зажимом переключателя П. К зажиму a реохорда Rp присоединен один зажим нулевого прибора НП, второй его зажим присоединен к переключателю П. Таким образом, с помощью переключателя нулевой прибор можно включить в цепь термоэлектрического термометра АВ или нормального элемента НЭ с ЭДС Енэ.
При изменении термо-ЭДС Е( ) нулевой прибор включают в цепь термометра и перемещают движок b до тех пор, пока указатель нулевого прибора не установится на нулевой отметке шкалы. При выполнении этого условия падение напряжения на части реохорда Rp будет равно измеряемой термо-ЭДС Е( ). В этом случае имеет место равенство
, где - сопротивление участка ab.
Компенсационный метод измерения термо-э.д.с. положен в основу принципа действия приборов, которые называются потенциометрами с постоянной силой рабочего тока.
В зависимости от способа регулирования копенсирующего напряжения потенциометры делятся на неавтоматические (переносные) и автоматические.
Принцип компенсационного метода, как описывалось выше, основан на уравновешивании (компенсации) измеряемой термо-ЭДС известным напряжением, полученным от рабочего тока строго определенного значения на известном сопротивлении. Принципиальная компенсационная схема уже была рассмотрена (см. рис. 1.3). Она соответствует электрической схеме переносного неавтоматического потенциометра.
Рассмотрим принцип работы автоматических потенциометров, получивших большое распространение в различных отраслях промышленности, компенсирующее напряжение регулируется не вручную, а автоматически, с помощью реверсивного двигателя. Упрощенная схема автоматического потенциометра представлена на рис 1.4.
Если измеряемая термо-ЭДС не равна компенсирующему напряжению , то сигнал рассогласования (в виде напряжения постоянного тока) подается на входное устройство ВУ, представляющее собой преобразовательный элемент, в котором сигнал рассогласования преобразуется в электрический сигнал переменного тока и подается на вход усилителя. Усиленный сигнал приводит в действие реверсивный двигатель РД. Выходной вал двигателя вращается в ту или иную сторону в зависимости от полярности сигнала и через систему кинематической передачи перемещает движок реохорда измерительной системы ИС, изменяя компенсирующее напряжение до тех пор, пока оно не станет равным измеряемой термо-ЭДС . Одновременно с этим приводится в движение каретка с указателем, перемещающимся относительно шкалы, и пером самописца. В рассмотренной схеме усилитель помимо своих прямых функций (усиление сигнала по напряжению и мощности) выполняет ещё функцию нуль-прибора.
Автоматические потенциометры являются техническими общепромышленными приборами высокой точности. Допускаемая основная погрешность, выраженная в процентах от нормирующего значения, не превышает или .
Шкалы автоматических потенциометров градуированы в градусах Цельсия или в милливольтах. Если шкала прибора градуированна в единицах температуры, на ней указывается тип термоэлектрического термометра. Использование такого прибора с другим термометром недопустимо.
1.2. ТЕРМОМЕТРЫ СОПРОТИВЛЕНИЯ
Термометры сопротивления широко применяют для измерения температуры в интервале от –260 до 750 С. В отдельных случаях они могут быть использованы для измерения температур до 1000 С.
В качестве материала для изготовления термометров сопротивления используются как чистые металлы, так и ряд полупроводников.
Действие термометров сопротивления основано на свойстве проводников и полупроводников изменять свое электрическое сопротивление с изменением температуры окружающей их среды.
Известно, что температурный коэффициент электрического сопротивления металлов положительный (сопротивление возрастает при повышении температуры), а полупроводников – отрицательный (сопротивление уменьшается при повышении температуры). Это объясняется различием в их молекулярном строении. Электрическое сопротивление металла увеличивается с повышением температуры в связи с возрастающим рассеянием электронов на неоднородностях кристаллической решетки, обусловленным увеличением тепловых колебаний ионов вокруг своих положений равновесия. Число носителей тока – электронов проводимости – очень велико и не зависит от температуры. У полупроводников с увеличением температуры резко возрастает число электронов проводимости (носителей тока), поэтому электрическое сопротивление резко уменьшается.
Измерение температуры с помощью электрических термометров сопротивления сводится к измерению активного сопротивления термометра, что обычно осуществляется измерением тока в цепи. Измерительная схема состоит из трех элементов: термометра сопротивления, электроизмерительного прибора для тока и источника питания.
Металлические термометры сопротивления получившие наибольшее распространение, имеют чувствительный элемент в виде тонкой (диаметром 0,05 мм) проволоки 2, намотанной на слюдяную пластину 1 (или пластмассовый цилиндр) и помещенный в защитный чехол 3 (рис. 2.1). проволоку изготовляют в основном из чистых платины или меди. В соответствии с этим различают термометры сопротивления платиновые (ТСП) и термометры сопротивления медные (ТСМ).
У чистых металлов сопротивление больше, чем у сплавов, поэтому для изготовления термометров сопротивления используют чистые металлы.
Для металлических термометров сопротивления ТСП и ТСМ стандартных градуировок стандартизованы градуировочные таблицы, пользуясь которыми можно определить по измеренному значению сопротивления термометра температуру окружающей его среды и, наоборот, определить сопротивление термометра для различных значений температуры.
Металлические термометры сопротивления имеют следующие достоинства: высокую точность измерения, возможность использования в комплекте с ним измерительных приборов со стандартными шкалами, взаимозаменяемость, возможность централизации контроля температуры путем присоединения нескольких взаимозаменяемых термометров сопротивления через переключатель к одному измерительному прибору, возможность использования их с информационно вычислительными системами.
Для изготовления чувствительных элементов полупроводниковых термометров сопротивления (терморезисторов) применяют смеси различных полупроводниковых веществ: окислов меди и марганца, окислов кобальта и марганца, двуокиси титана и окисла магния и т.д. для измерения низких температур используется германиевый термометр сопротивления.
Чувствительный элемент терморезисторов изготовляют различной формы. Наиболее распространены формы в виде небольшого цилиндра, стержня, шайбы и бусинки. Для предохранения от возможных механических повреждений и вредного воздействия среды, температура которой измеряется, чувствительный элемент покрывают эмалью, помещают в защитный чехол.
На рис. 2.2 а представлен полупроводниковый терморезистор, чувствительный элемент которого выполнен в виде небольшого цилиндрического стержня 8, покрытого эмалевой краской и металлической фольгой 3, с контактными колпачками 2, 4 и выводами 1, 5. снаружи терморезистор защищен чехлом 7, в верхней части которого имеется стеклянный изолятор 6.
На рис. 2.2, б показан терморезистор, у которого чувствительный элемент 1 выполнен в виде шарика диаметром 0,5 мм, защищенного стеклянной оболочкой 4. В шарик вмонтированы платиновые электроды 2, соединенные с выводами 3.
Для выпускаемых промышленностью полупроводниковых терморезисторов (ПТР) зависимость их сопротивления от температуры, не превышающей 100 С, определяется по формуле:
,
где - сопротивление термометра при температуре Т, выраженной в кельвинах; А, В и b – постоянные коэффициенты, зависящие от материала термометра и его конструкции.
К достоинствам полупроводниковых термометров сопротивления относятся: большая чувствительность, которая примерно на порядок выше чувствительности металлических термометров сопротивления; малая инерционность, что имеет существенное значение для исследования нестационарных тепловых процессов; большое сопротивление (от единиц до сотен килоом), позволяющее не учитывать при измерении температуры изменение сопротивления соединительных проводов при изменении температуры окружающей среды.
Однако полупроводниковые терморезисторы имеют и ряд существенных недостатков, препятствующих широкому распространению их на производстве. К ним в первую очередь относится большой разброс температурных даже внутри одного и того же типа (значительно отличаются номинальные значения сопротивлений и температурные коэффициенты для термометров одного и того же типа). Это исключает взаимозаменяемость и возможность получения градуировочной таблицы для определенного типа полупроводниковых терморезисторов. Каждый экземпляр терморезистора, предназначенный для измерения и сигнализации температуры, необходимо градуировать индивидуально. К другим недостаткам относятся нелинейность зависимости электрического сопротивления от температуры и малая допустимая мощность рассеивания при прохождении измерительного тока.
При измерении температуры в промышленных условиях электрические термометры сопротивления применяют в комплекте с логометрами, автоматическими уравновешенными мостами и автоматическими компенсационными приборами. При этом необходимо иметь в виду, что эти приборы снабжают шкалой, отградуированной в градусах Цельсия, которая действительна только для определенной градуировки термометра сопротивления и заданного значения сопротивления проводов, соединяющих термометр с измерительным прибором.
Рассмотрим схему работы автоматического уравновешенного моста.
Автоматические уравновешенные мосты являются техническими приборами высокого класса точности. Они бывают показывающими, показывающими и самопишущими с записью или на дисковой, или на ленточной диаграмме. Приборы с ленточной диаграммой служат для измерения и записи температуры в одной точке (одноточечные) или в нескольких точках (многоточечные). Приборы с дисковой диаграммой изготавливаются только одноточечными. Шкала автоматических уравновешивающих мостов градуирована в градусах Цельсия с указанием её принадлежности к определенной градуировке термометра сопротивления.
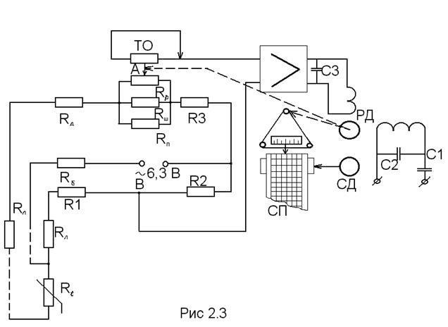
По устройству автоматические уравновешенные мосты отличаются от автоматических потенциометров только измерительной схемой. На рис. 2.3 дана принципиальная схема автоматического уравновешенного моста. В измерительную схему входят; R1, R2 и R3 – резисторы, образующие три плеча мостовой схемы, четвертое плечо образовано сопротивлением термометра; - реохорд; - шунт реохорда, служащий для подгонки сопротивления до заданного нормированного значения; - резистор для установки диапазона измерения; - добавочный резистор для подгонки начального значения шкалы; - балластный резистор в цепи питания для ограничения тока; - резисторы для подгонки сопротивления линии до определенного значения. Т0 – токоотвод; С1 и С2 – конденсаторы создающие необходимый фазовый сдвиг (90 ) между магнитными потоками обмотки возбуждения и управляющей обмотки и необходимое напряжение на обмотке возбуждения; С3 – конденсатор, включенный параллельно управляющей обмотке реверсивного двигателя, шунтирует её для компенсации индуктивной составляющей тока в этой обмотке; СД – двигатель для перемещения диаграммной ленты или каретки печатающего устройства. Все резисторы изготавливаются из манганиновой проволоки, следовательно, колебания температуры воздуха не влияют на значения сопротивлений этих резисторов.
Термометр сопротивления подключен к мосту по техпроводной схеме.
Измерение и запись температуры производятся следующим образом. Изменение сопротивления терморезистора нарушает равновесие мостовой схемы, и в диагонали АВ моста возникает напряжение рассогласования, которое поступает на входной трансформатор, затем усиливается усилителем до значения, достаточного для приведения в действие реверсивного двигателя РД. Выходной вал двигателя, вращаясь в ту или иную сторону в зависимости от знака сигнала рассогласования, перемещает движок реохорда и перо самописца СП. При достижения равновесия мостовой схемы выходной вал двигателя  останавливается, а движок реохорда, указатель и перо самописца занимают положение, соответствующее измеряемому сопротивлению термометра, а следовательно, температуре измеряемого объекта.
Мостовая схема изображенная на рис 2.2, будет в состоянии равновесия при условии
,
где - приведенное сопротивление участка реохорда левее движка А; - приведенное сопротивление участка реохорда правее движка А.
Для автоматических уравновешенных мостов установлена допускаемая основная погрешность, выраженная в процентах от нормирующего значения. Она составляет 0,25 или 0,5.
Отечественная промышленность выпускает следующие основные типы автоматических уравновешенных мостов: показывающие КПМ1 и КВМ1; показывающие и самопишущие с ленточной диаграммой КСМ1, КСМ2 и КСМ4; показывающие и самопишущие с дисковой диаграммой КСМ3. эти приборы имеют дополнительные сигнальные и регулирующие устройства и могут быть использованы в системах сигнализации и регулировки температуры.
2. ВЫБОР ТИПА ПЕРВИЧНОГО ИЗМЕРИТЕЛЬНОГО ПРИБОРА И
СООТВЕТСТВУЮЩЕЙ СХЕМЫ ИЗМЕРЕНИЯ
На основании заданного диапазона температур t = 0 С и t = 100 С в качестве первичного измерительного прибора (ПИП) возьмем медный термометр сопротивления, так как использование термоэлектрических термометров считаю нецелесообразным в этом диапазоне температур, с номинальным сопротивлением при 0 С R = 53,00 Ом. Данному типу ПИП соответствует мостовая схема измерения, используемая в автоматических мостах.
3. РАСЧЕТ ПАРАМЕТРОВ НАСТРОЙКИ МОСТОВОЙ СХЕМЫ
ИЗМЕРЕНИЯ
Примем для расчета следующие данные:
- диапазон измерения температуры от 0 до 100 градусов Цельсия;
- в качестве датчика температуры выбран термометр сопротивления типа ТСМ 23 градуировки;
- стандартная градуировочная шкала для электронного автоматического моста типа КСМ4 выбрана от 0 С до 100 С при работе его с термометром сопротивления типа ТСМ (23 градуирровки);
- параметры настройки измерительной схемы моста при использовании стандартной шкалы (0 С до 100 С ) имеют следующие значения:
Rл = 2,5 Ом; Rд = 4,3 Ом; R2 = R3 = 300 Ом; Rб = 450 Ом;
Rп = 23,6 Ом; Rрш = 90 Ом; Rпр = 18,7 Ом; R1 = 76 Ом;
R = 53 Ом; R = 75,58 Ом; Uо = 6,3 В.
Пересчитаем параметры настройки измерительной схемы моста (рис. 1), которые бы обеспечивали изменение положения показателя шкалы в пределах всей шкалы при заданном диапазоне изменения температуры от 0 С до 100 С.
Принимаем для расчета : Rл = 2,5 Ом; Rд = 4,3 Ом; R2 = R3 = 300 Ом; Rб = 450 Ом.
По градуировочной таблице определяем:
R = 75,58 Ом; R = 53 Ом.
По формулам:
Rпр = , где
A = ( R + ( Rл + Rд + R3 ) * ( 1 – 2 * ) ) – (R + R ) * = ( 53 + + (2,5 + 4,3 + 300) * (1 – 2 * 0,032)) – (53 + 75,58) * 0,032 = 383,05,
B = 4 * ( R - R ) * R3 * (1 – 2 * ) = 4 * (75,58 - 53) * 300 * (1 – 2 * 0,032) = 25360,
 
определяем: Rпр = 16,419 Ом, R1 = 73,061 Ом; Rп = 13,866 Ом.
Затем находим Uп при Rt = R :

И после этого находим соответствующее значение тока в цепи включения реохорда:
.
Сравниваем это значение тока с предельно допустимым значением Imax:

Неравенство выполняется. Аналогично находим значение тока в цепи включения реохорда при Rt = R :


Определяем его отношение к значению тока при Rt = R :

и сравниваем это отношение с предельно допустимым значением (первое должно быть больше), равным 0,8..0,9. в рассматриваемом случае условие выполняется, поэтому можно полученные расчетные значения считать найденными.
4. ГРАДУИРОВОЧНАЯ ХАРАКТЕРИСТИКА ШКАЛЫ
ИЗМЕРИТЕЛЬНОГО ПРИБОРА
Проверяем градуировку шкалы, например при 0, 20, 40, 60, 80, 100 градусах. Для этого рассчитываются значения Uвых при указанных значениях температуры по формуле:

где - величина определяемая из формулы:

отсюда следует, что при t = C и Rt = 53 Ом, ;
при t = C и Rt = 57,52 Ом ;
при t = C и Rt = 62,03 Ом ;
при t = C и Rt = 66,55 Ом ;
при t = C и Rt = 71,06 Ом ;
при t = C и Rt = 75,58 Ом ;
Далее строится график функции (рис. 2).
Определяем динамические параметры схемы измерения: К1сс, Кос, К2сс.
Начать вычисление проще с последних двух коэффициентов, причем коэффициент К2сс определяется для любой точки рассчитываемого диапазона температур, например .
Ом.
.
Для вычисления коэффициента К1сс необходимо вначале определить величины и . Это можно сделать взяв для двух близких значений температуры, и определив соответствующие величины по градуировочным таблицам. Выбираем для температуры + 40 и + 60 С, тогда , , = 62,03 Ом, = 66,55 Ом.
Исходя из этого, получим:
,
.
Следовательно, будем иметь:
.
5. ПЕРЕДАТОЧНЫЕ ФУНКЦИИ ДЛЯ СХЕМЫ ИЗМЕРЕНИЯ ПО
КАНАЛУ ИЗМЕРЕНИЯ ТЕМПЕРАТУРЫ И ПО КАНАЛУ ПЕРЕМЕЩЕНИЯ ДВИЖКА РЕОХОРДА (ПО ЦЕПИ ОБРАТНОЙ СВЯЗИ)
Измерение и запись температуры производятся следующим образом. Изменение сопротивления терморезистора нарушает равновесие мостовой схемы, и в диагонали АВ моста возникает напряжение рассогласования, которое поступает на входной трансформатор, затем усиливается усилительным устройством (УУ) до значения, достаточного для приведения в действие реверсивного двигателя (РД). Выходной вал двигателя, вращаясь в ту или иную сторону в зависимости от знака сигнала рассогласования, перемещает движок реохорда и перо самописца (СП). При достижения равновесия мостовой схемы выходной вал двигателя останавливается, а движок реохорда, указатель и перо самописца занимают положение, соответствующее измеряемому сопротивлению термометра, а следовательно, температуре измеряемого объекта.
Здесь датчик представляет собой апериодичекое звено первого порядка передаточная функция которого равна:
.
Так же апериодическими звеньями являются: входное устройство (трансформатор), перо самописца, реверсивный двигатель и реохорд (Р), передаточные функции которых равны:
, для входного устройства (ВУ),
, для реверсивного двигателя,
, для реохорда,
, для пера самописца.
УУ – представляет собой безинерционное передаточное звено с передаточной функцией
.
Передаточная функция для схемы измерения по каналу измерения температуры равна:
,
 а передаточная функция по каналу перемещения движка реохорда .

6. СТРУКТУРНО-ФУНКЦИОНАЛЬНАЯ СХЕМА РАБОТЫ АВТОМАТИЧЕСКОГО МОСТА
ИСПОЛЬЗУЕМАЯ ЛИТЕРАТУРА
1. Теплотехнические измерения и приборы. В.П. Преображенский. Издательство «Энергия», 1978 г.
2. Электрические измерения. Учебник для вузов. Под ред. А.В. Фремке.
Издательство «Энергия», 1980 г.
3. Основы метрологии и электрические измерения. . Учебник для вузов. Под ред. Е.Д. Душина. Издательство «Энергия», 1980 г.
|