| Омский авиационный техникум имени Н.Е. Жуковского Полатовская О.В.
Сборник конспектов по дисциплине:
«Типовые элементы системы автоматизированного управления»
специальность 2101
«
Автоматизация технологических процессов в производстве»
г. Омск 2003г.
Введение
Информацию вставить с дискеты
Типовые элементы систем автоматического управления
(САУ)
Глава 1 Элементы систем автоматики
1.1 Автоматические системы управления
Автоматикой называют отрасль науки и техники охватывающая основные принципы построения устройств и систем выполняющих свои основные функции без участия человека.
Телемеханикой называют отрасль, охватывающая принципы построения устройств, преобразующих информацию в управляющие сигналы и передающие их на расстояние по линиям связи для измерения сигнализации и управления без участия человека.
Автоматические системы в зависимости от объема и характера выполняемых операций подразделяются:
- системы автоматического контроля;
- системы автоматического регулирования;
- системы автоматического управления;
- следящие системы;
- системы автоматической защиты; - адаптивная система.
1)Система автоматического контроля (САК)
Предназначена для контроля различных физических величин необходимых для управления объектов. Всякая система состоит из элементов и узлов.

ЗУ - задающее устройство, от которого поступает управляющий сигнал.
Д – датчик, преобразующий управляющий сигнал в электрический.
У – усилитель, усиливает слабый сигнал датчика до достаточного значения, чтобы воздействовать на исполнительный элемент.
ИЭ – исполнительный элемент это устройство, которое производит окончательные операции процесса. Может, подставлен в виде 4 устройств:
- СУ – сигнализирующее устройство, (звонок, сирена, лампочка) оповещающее о предельных значениях параметра;
- УП – указывающий прибор, ( стрелочный или цифровой ) которые показывают значение данного параметра;
- РУ – регулирующее устройство (самописец), устройство которое фиксирует значение данного параметра;
- ПС – прибор сортировки, прибор сортирующий изделие в зависимости от заданного значения У.С.
2)Система автоматического регулирования (САР)
Предназначена для поддержания регулируемой величины в заданных значениях или по заданному закону.
ХЗ ∆Х К∆Х

∆Х=Хз-Хо.с Рис. 1-2
- ЭС – элемент сравнения, на вход которого поступает заданное значение и Хо.с, это функция выходной величины, в Э,С 2 величины сравниваются и отклонение ∆Х передается на усилитель, исполнительный элемент и объект регулирования.
Через объект регулирования выходная величина поддерживается в нужных значениях, т.е. корректируется.
3)Система автоматического управления (САУ)
Называется такая система, в которой организация целенаправленных действий осуществляется исполнительным элементом, на вход которого поступает управляющий сигнал.

Рис. 1-3
- ОУ – объект управления, поступающий сигнал от задающего устройства усиленный и поступающий на исполнительный элемент воздействует на объект управления, таким образом, что автоматически выполняется программа изменения управляющего сигнала. Человеку необходимо разработать программы, которые будут автоматически управлять автоматическим процессом при изменении управляющего сигнала.
4)Следящая система (С.С)
С.с – автоматическая система, которая с определенной точностью воспроизводит выходную величину в зависимость от входной по закону ранее не известному.
ХЗ О Uо КUо ̃

Рис. 1-4
На элемент сравнения поступает два значения (Хз) заданная величина от другого технологического процесса и (Хо.с)-это функция угла поворота (объекта управления ).В Э.С получаем угол рассогласования ‹0=Хз-Хо.с с помощью преобразователя, преобразуется в напряжение ошибки, усиливается и исполнительным двигателем (м) передается угол поворота объекта управления. Фактическая величина объекта управления в качестве функции постоянно поступает на элемент сравнения.
1.2 Элементная база
1.2.1 Назначение типовых элементов САУ
Все устройства автоматики, вычислительной техники и телемеханики состоят из отдельных элементов.
Элемент - это конструктивно обособленная часть схемы или системы, выполняющая определенную функцию. Элементом может быть регистр, конденсатор, трансформатор, муфта и т.д.
Элементы могут быть пассивными и активными.
В пассивных элементах отсутствует вспомогательный источник энергии ВИЭ, в них сигнал Y получается за счет сигнала Х;
А в активных элементах имеется вспомогательный источник энергии – в этих элементах входная величина только управляет передачей энергии от ВИЭ выходной величины.
Если в пассивных элементах в результате потерь выходной сигнал всегда меньше входного, то в активных элементах выходной сигнал может быть и больше входного сигнала, т.к. в данном элементе возможно усиление сигнала за счет ВИЭ.
Величины Х и Y могут быть элементами и не элементами.
Элементы могут отличаться друг от друга физической природой, принципом действия, схемой включения, конструкцией, статической характеристикой и т.д.
По выполняемым функциям все эти элементы автоматики и телемеханики можно разделить на: датчики, усилители, стабилизаторы, реле, контакторы, распределители, магнитные пускатели, двигатели, муфты, индикаторы, преобразователи, коммутаторы, специальные узлы и элементы.
В технике очень часто контроль регулирование и передачу физических величин осуществляют при помощи электронных сигналов, т.к. тони наиболее удобны для построения различных автоматических, телемеханических и вычислительных устройств.
В этом случае не электрические сигналы преобразуются в электрические.
Датчик (первичный преобразователь информации) – это устройство, преобразующее контролируемую или регулируемую величину в такой вид сигнала, который удобен для воздействия на последующие элементы автоматики…
Усилителем называется устройство, в котором происходит количественное преобразование (чаще всего усиление) входного сигнала.
Изменение напряжения электросети отрицательно сказывается на элементах автоматики, поэтому для получения стабильных напряжений между электросетью и устройством включаются стабилизаторы напряжения, а если требуется поддержать неизмененным значение тока в цепи, то применяются стабилизаторы тока. Эффект стабилизации в этих элементах за счет изменения параметров элементов, входящих в схему стабилизации. Коммутаторы.
К переключенные устройствам (коммутаторам) можно отнести реле, контакторы и магнитные пускатели.
Реле – это элементом, в котором плавное изменение входной величины, преобразуется в скачкообразное изменение входной.
Контактором (силовым реле) называется элемент магнитного реле, которое имеет мощную контактную систему. Разрываемая контактами мощность у контакторов равна нескольким киловаттам. Контакторы в основном применяются для коммутации рабочих цепей электродвигателя.
Магнитный пускатель представляет собой контактор со встроенным в него тепловым реле для защиты от перегрузок. Он служит для дистанционного управления трехфазным асинхронным электродвигателем.
Исполнительные устройства в автоматике предназначены для приведения в действие (т.е. для привода) различных регулирующих органов, оказывающих непосредственное воздействие на объект управления. Исполнительные элементы преобразуют электрическую величину в механическое перемещение, с целью достижения выходной величины этого объекта требуемого значения малой и средней мощности.
Двигатель – это устройство, в котором происходит преобразование энергии того или иного вида в механическое перемещение.
Электромагниты и электродвигатели используются для преобразования электрической энергии в механическую.
Электромагнитные муфты представляют собой - электромагниты различной конструкции, которые предназначены для включения и отключения механических, пневматических и гидравлических цепей. Эти муфты позволяют осуществить сцепление и расцепление вращающихся валов, открывание и закрывание задвижек, клапанов, вентилей и т.п. Управление электрической муфтой осуществляется с помощью сигнала управления, подаваемого на обмотку.
Магнитные модуляторы предназначены для преобразования постоянного напряжения (или тока) в пропорциональное ему переменное напряжение (или ток).
Автоматические выключатели относятся к группе электронных силовых аппаратов, которые предназначены для подключения к питанию сети мощных электропотребителей. Замыкание их контактов производится в ручную, и защищают они автоматически нагрузку от перегрузки по току, отключая ее от сети.
Аналогово-цифровые преобразователи предназначены для непрерывного изменяющихся во времени величин в соответствующие значение числовых кодов.
ЦАП выполняют обратное по сравнению с АЦП преобразование.
Индикаторные устройства пользуются в системах автоматического управления для отображения информации.
Коммутационные элементы предназначены для включения отключения и переключения электрических цепей. Коммутация – это выполнение этих трех операций.
При обратных связях сигнал с выхода передается на его вход.
Обратная связь реализуется с помощью элемента обратной связи.
При положительной обратной связи величина складывается с входами сигнала (и в трансформатор может привести с самовозбуждению).
При отрицательной обратной связи - вычитается из входного сигнала – коэффициент передачи, - обратная связь – стабилизирует.
Тахогенераторы – преобразуют частоту вращения ротора в пропорциональное напряжение.
Вращающиеся трансформаторы преобразуют угол поворота в напряжение, пропорциональное синусу или косинусу угла поворота.
Фазовращатель – к обмотке статора включается в системы двух питающих напряжений со сдвигом фаз 90º - образуется круговое вращающееся поле; и на выходе – угол сдвига фаз между напряжениями.
Сельсины – передают угловые перемещения на расстояние: индикаторный режим – на выходе угол поворота – трансформаторный режим - на выходе пропорциональный электрический сигнал – дифференциальный – на выходе сумма или разность двух углов – чаще в индикаторном режиме.
Трансформатор преобразует переменный ток одного напряжения в переменный ток другого напряжения.
Генераторы постоянного тока – это машины, которые используют принцип превращения механической энергии в электрическую.
Переменный электрический ток в энергетических электрических цепях является результатом возбуждения в них вынужденных электромагнитных колебаний. Эти колебания создаются генераторами переменного тока, работающими на электростанциях.
Электродвигатель – преобразует электрическую энергию в механическую.
1.2.2Условные графические обозначения в электрических схемах
Машина асинхронная трехфазная с короткозамкнутым ротором 
Машина асинхронная трехфазная с фазным ротором
Машина постоянного тока:
а) с последовательным возбуждением 
б) с параллельным возбуждением 
в) со смешанным возбуждением 
г) с независимым возбуждением 
д) с постоянным магнитом 
Катушка электромеханического устройства:
а) общее обозначение 
б) с замедлением при срабатывании
в) с замедлением при отпускании
г) электромагнитной муфты 
Плита электромагнитная 
Контакт коммутационного устройства:
а) замыкающий 
б) размыкающий 
в) переключающий 
Выключатель кнопочной нажимной:
а) с замыкающим контактом 
б) с размыкающим контактом 
Выключатель трехполюсный с замыкающими контактами 
Контакт путевого выключателя (переключателя):
а) замыкающий 
б) размыкающий 
в) переключающий 
Бесконтактные датчики Предохранитель плавкий. Общее обозначение Резистор постоянный ––– R 
Контакт путевого выключателя с герконами:
а) замыкающий 
б) размыкающий 
в) переключающий 
Конденсатор постоянной емкости
Конденсатор переменной емкости Дроссель с ферромагнитным магнитопроводом

Трансформатор однофазный с ферромагнитным сердечником

Диод –– VD
Фотодиод

Тиристор триодный, запираемый в обратном направлении с управлением а) по аноду 
б) по катоду 
Конденсатор электролитический поляризованный

Катушка индуктивности, дроссель без магнитопровода

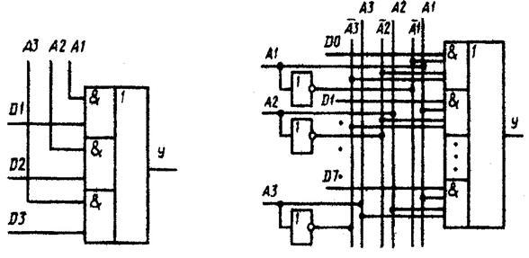
Лампа накаливания осветительная и сигнальная Транзистор типа p-n-p и n-p-n –– VT Двоичный логический элемент, основное поле 
Обозначение внутри основного поля в верхней его части:
| ИЛИ
|
1
|
| И
|
&
|
| Триггер
|
Т
|
| Счетчик
|
СТ
|
| Генератор
|
G
|
| Одновибратор
|
S
|
| Пороговый элемент
|

|
| Усилитель
|

|
Контрольные вопросы:
1) Перечислите типовые элементы САУ.
2) По условному обозначению определить типовой элемент.
Глава 2 Датчики
1) Классификация по следующим признакам:
1.1По принципу действия:
1.1.1 Параметрические
1.1.2 Генераторные
Параметрические датчики – это датчики, у которых параметры изменяются под действием внешних факторов.
Генераторные преобразуют физические параметры в ЭДС, токи, или электрические импульсы определенной формы и амплитуды.
Отличие: генераторные датчики не требуют внешнего источника питания.
1.2По характеру зависимости выходного сигнала от входного:
1.2.1 Пропорциональные датчики, у которых выходная величина меняется пропорционально входной.
1.2.2Нелинейные датчики, у которых выходная величина меняется нелинейно.
1.2.3 Релейные датчики, у которых выходная величина меняется скачкообразно.
1.2.4 Циклические датчики, у которых выходная величина периодически повторяется.
1.2.5 Импульсные, у которых изменение выходной величины вызывает импульсы число которых пропорционально к изменению входной величины.
1.3 ПО схеме включения:
1.3.1 Дифференциальные
1.3.2 Компенсационные
1.3.3 Мостовые
1.4 По характеру преобразования сигнала.
1.4.1 Электроконтактные у которых механическая сила преобразуется в электрические сигналы.
1.4.2 Индуктивные у которых изменение магнитной проницаемости вызывает изменение индуктивности.
1.4.3 Фотоэлектрические у которых световые сигналы преобразуются в электрические
1.4.4 Тензометрические у которых изменение механической силы вызывает изменение сопротивления.
1.4.5 Гидравлические у которых механическая сила преобразуется в гидравлический сигнал.
1.5 По назначению в автоматических системах управления и регулирования:
1.5.1 Датчики пути.
1.5.2 Датчики положения.
1.5.3 Датчики напряжения.
1.5.4 Силовые датчики
1.5.5 Датчики углового положения.
1.5.6 Датчики угла рассогласования.
Основные элементы и системы работают в двух режимах: 1) Установившемся; 2) Динамическом.
1) Установившимся (статическим) режимом называется режим, при котором входная и выходная величины постоянны во времени.
2) Динамический режим – это режим, в котором хотя бы одна из входных или выходных величин не установилась во времени.
Свойства элементов определяются с помощью ряда характеристик и параметров
Характеристика – это зависимость одной величины от другой (график), а параметр – это величина характеризующая основное свойство элемента.
2.2 Статические характеристики и параметры датчиков
1) Статической характеристикой датчика называется графическая зависимость выходной величины от входной. Y=f(x). Статическая характеристика определяется типом датчика.
2) Чувствительность датчика – это отношение приращения выходной величины к соответствующему изменению входной величины. S=∆х/∆у; S – коэффициент передачи датчика.
3) Порог чувствительности – это минимальное значение входной величины, которое вызывает изменение выходной. Порог чувствительности связан с зоной нечувствительности, т.е. с зоной, в пределах которой при наличии входного сигнала на выходах датчика сигнал отсутствует.
4) Инерционность датчика – это время, в течение которого выходная величина принимает значение соответствующее входной величине.
5) Динамические характеристики – это частотные и переходные.
5.1) Амплитудно-частотная - это изменение амплитуды выходного сигнала в зависимости от изменения частоты входного сигнала.
5.2) Фаза - частотная - изменение фазы выходного сигнала в зависимости от изменения частоты входного сигнала.
5.3) Переходная характеристика – это зависимость выходной величины от времени при подаче на вход единичного сигнала. Переходная характеристика позволяет выявить инерционность датчика.
2.2.1 Статические и динамические характеристики резистивных датчиков
1) Статическая характеристика зависит от способа изготовления датчика и схемы его включения.
Статические характеристики могут быть линейные и нелинейные, например у индуктивных и ёмкостных датчиков статическая характеристика нелинейная. У параметрических датчиков характеристика осуществляется коэффициентом передачи. С линейной характеристикой коэффициент передачи величина постоянная, а с нелинейной величиной переменная. Линейная характеристика проходит через начало координат и имеет вид прямой, угол наклона к прямой оси абцис для конкретного типа датчиков величина постоянная. (Рис. 2-1)

Рис. 2-1
Коэффициент передачи величина размерная. Если датчик имеет порог чувствительности, то его линейная характеристика будет смещена от начала координат на отрезок, равный порогу чувствительности. (Рис. 2-2)

Рис. 2-2
2) Статическая погрешность.
Из-за неточной градуировки элементов в процессе их изготовления появляется статическая погрешность, которая приводит к отклонению заданной, «идеальной» (номинальной) статической характеристики.
Статическая погрешность также возникает из-за изменения внутренних свойств элемента и внешних факторов (повышение влаги, t°).
Статическая характеристика может быть абсолютной, относительной и приведенной.
2.1 Абсолютная погрешность – это разница между номинальной и фактической выходной величины.
∆у=Уном
-Уфакт
.
и имеет размерность выходной величины.
2.2 Относительная погрешность – это отношение абсолютной погрешности к действительному значению выходной величины.
δ.=∆у/Уфакт
; δ.=∆У/Уфакт
*100%;
измеряется в относительных единицах или в %;
2.3 Приведенная погрешность – это отношение абсолютной погрешности к разности предельных значений выходной величины.
δ=∆У/Уmax-Уmin; (100%);
имеет размерность или в относительных единицах или в %;

У1
– это идеальная статическая характеристика.
У – это статическая характеристика с учетом статической погрешности.
Из графика (Рис.2-3) видно, что статическая погрешность уменьшает чувствительность датчика (коэффициент передачи).
3) Динамический режим.
В реальных системах автоматики сигналы, как правило, бывают непостоянные во времени. Для оценки работы в динамическом режиме используют динамические характеристики (частотную и переходную) и динамический параметр постоянная времени. Процесс перехода элемента из одного установившегося состояния в другое называется переходным процессом, т.е. процесс, протекающий в элементе при изменении входной величины. Одним из важных показателей датчика является его динамическая зависимость выходной величины от времени.
Характер изменения выходной величины зависит от свойств самого датчика и от характера изменения входной величины. Поэтому для сравнения динамических свойств датчиков надо подавать на их входы, одинаково меняющиеся во времени сигналы.
Принято подавать входной сигнал скачкообразным импульсом стандартной амплитуды большей, чем переходного процесса конкретного датчика. (Рис.2-4)
Х
Реакция большинства элементов на изменение входного сигнала (скачкообразно) представляет собой экспоненту. Время от начала изменения выходного сигнала до достижения им 63%-ов установившегося времени называется постоянной времени. Режим считается установившимся, если действительная выходная величина достигает 95% установившейся выходной величины.
Чем меньше постоянная времени, тем меньше переходный процесс и тем меньше длительность переходного процесса. Таким образом, переходная характеристика позволяет выявить инерционность датчика, т.е. запаздывание изменения выходной величины.
Динамическая характеристика, описывающая переходной процесс называется переходной характеристикой.
3.1 Переходные характеристики без инерционности датчика (Рис.2-5)
Х
3.2 Переходная характеристика датчика, обладающего инерционностью. (Рис.2-6)
х
Второй способ определения постоянной во времени (Т) – это отрезок на оси абсцисс от начала координат до точки пересечения касательной проведенной в начале координат к кривой переходного процесса до значения установившегося входной величины.
Время установления – это время от начала изменения выходной величины до достижения его 95% установившееся выходной величины, а это время называется длительностью переходного процесса.
Момент времени, когда выходная величина достигает 95%, установившегося значения является моментом окончания переходного процесса.
4. Колебательно – затухающий процесс. (Рис.2-7)

При этом переходном процессе выходная величина колеблется около установившегося значения с постоянной частотой f0
=1/Т0
Т0
– это период колебаний с непрерывно убывающей амплитудой, одним их наиболее важных динамических свойств является частота собственных колебаний или угловая частота после скачкообразного воздействия после входной величины, время установления определяется здесь также.
У
Входная величина изменяется периодически, выходная имеет аналогичный характер, но сдвинута по фазе на <φ. В любой произвольный момент времени кривые У и Х имеют разность координат эта разность называется абсолютной динамической погрешностью. У большинства элементов абсолютная динамическая погрешность после скачкообразного воздействия с течением времени не остается постоянной, а стремится к постоянному достаточно малому установившемуся значению.
2.2 Датчики активного сопротивления
Датчики активного сопротивления подразделяются на:
1. Реостатные.
2. Потенциометрические.
3. Угольные.
4. Контактные.
5. Тензометрические.
1. Реостатные датчики.
Эти датчики преобразуют внешнее воздействие в изменяющиеся сопротивления, могут быть:
1.1 Прямолинейные.
1.2 Круговые.
Конструктивно представляют собой каркас намотанной на него проволоки и ползунка.
Каркас изготавливают из непроводящего выдерживающего высокие температуры материала (текстолит, чаще всего керамика), в сечение корпус имеет соотношение сторон не менее чем 1:4.
Каркас изготавливают в виде цилиндра, плоской пластины, а также в виде сектора или кольца на каркас укладывается обмотка реостата плотно веток к ветку или с определенным шагом из материала с высоким удельным сопротивлением и с небольшим температурным коэффициентом сопротивления (нихром, константан, манганин).
Обмотка реостата покрывается изолирующим высокотемпературным лаком. На обмотке остается участок без изоляции и он полируется, по этому участку скользит движок связанный с осью управления.
Для трения подвижного контакта он полируется или изготавливается из материалов имеющих малый коэффициент трения чаще всего график с добавлением меди и бронзы. В место бегунка можно использовать счетку, которая состоит из нескольких проволочных соединенных параллельно, проволочи состоят из серебра, платины с серебром или других сплавов на основе благородных металлов.
Диаметр и длина счеток выбирается такой, чтобы контактные давления имели значение около 9,8*10ˉ3 Н, во время работы датчика возникает момент трения Мтр=F*Pк*R, Где F- коэффициент трения 0,2-0,3 Рк - контактное давление R- радиус счетчика.
При перемещении щетки с витка на виток (Рис.2-9) снимаемое напряжение имеет ступенчатый характер, значение которого зависит от входного напряжения и количества витков. Изменение напряжения может происходить при перемещении датчика через некоторый угол, это явление называется нечувствительностью датчика. Для уменьшения нечувствительности датчика целесообразно увеличить число витков обмотки и диаметр провода выбирать до самых долей мм.

∆U=U/ŵ
Рис. 2-9
Применение: Линейные реостаты используются в качестве датчика перемещения, а круговые в качестве датчиков повышающих точность реостатных датчиков, определяется диаметром провода и линейным размером каркаса, и соответствуют сопротивлению одного витка.
2. Потенциометрические датчики
Эти датчики по конструкции аналогичны реостатным датчикам, но работают в качестве делителя, поэтому они должны обладать следующими свойствами.
1) Высокое входное сопротивление, чтобы меньше нагружать источник питания, поэтому его изготавливают из высокоомного провода с малым температурным коэффициентом сопротивления и малым диаметром в сечении.
2) Обладают высокой чувствительностью, чем меньше диаметр, тем больше чувствительность.
3) Имеет минимальный коэффициент трения.
4) Малую ступенчатость.
5) Малую зависимость изменения сопротивления от условий работы (нагрузка, температура, окружающая среда).
6) Небольшим переходным сопротивлением в месте контакта.
7) Имеет устойчивость контактов против карозии.
8) Устойчивость км износу.
Сопротивление датчика определяется по формуле
R=l*ω*ρ/S;
Где l- длина витка, в м; ω- количество витков;
ρ- удельное сопротивление провода, в Ом/мм² ;
S- сечение провода, в м²;
Для увеличения чувствительности и точности датчика обмотки укладываются плотно виток к витку. В качестве изоляции используется окисная пленка материала, из которого изготавливается датчик.
Потенциометрические датчики изготавливаются:
а) с ограниченным перемещением движка и неограниченным.
б) по выполняемым операциям: задающие и принимающие.
в) по характеру воспроизведения функций линейные и нелинейные.
г) по количеству отводов: двухотводные, круговые трехотводные, круговые
четырехотводные.
Корпус А А А
а) б)
Рис. 2-10 - преобразователь для изменения линейных перемещений.
2.3 Схемы включения датчиков


Рис. 2-12
Эта схема имеет линейную характеристику, зависимость выходного напряжения от перемещения (х)

Рис. 2-13

Рис. 2-14
Разница между схемами:
Нагруженная схема используется если управление идет током в схемах, а не нагруженная если в схемах идет напряжение.
3) Нагруженная двухтактная.
Uвых=δUвх/2
Uвх δ=Х/Хмах-Хмин
Х
Uвых
Rн
Рис. 2-15

Перемещение движения от средней точки в одну сторону дает отрицательное значение перемещения, а в другую сторону положительное. Эти датчики применяются в качестве делителей напряжения, а также в следящих системах, в качестве чувствительного элемента в месте слежения.
Угольные датчики
Датчики работают на изменение сопротивления под действием механической силы. Состоит из угольных пластин и чаще всего имеет форму цилиндра. Достоинства этих датчиков сопротивление изменяется плавно, т.е. не имеет ступенчатой характеристики на выходе.
Недостаток - механически очень хрупкие.
Их сопротивление пропорционально применяемой силе Rx~F. F
F
 0
F Fн
Рис. 2-17- угольный датчик и его характеристика
Контактные датчики
Это датчики, в которых механическое перемещение преобразуется в замкнутое или разомкнутое состояние контактов управляющих одной или несколькими схемами. Они имеют щуп, с помощью которого фиксируется перемещение. (Рис.2-18)

При размыкании контакта активное сопротивление датчика изменяется от бесконечного значения до наименьшего. При размыкании контактов, наоборот, от меньшего значения до бесконечного. Контакты являются самым важным элементом этих датчиков. Надежность и точность работы контактов в большой степени зависит от материала и качества их изготовления, а также чем меньше мощность, разрываемая контактами, тем выше точность работы контактов. В качестве материалов для изготовления датчиков применяются серебро, вольфрам, золото, платина. Эти датчики широко применяются для контроля, сортировки и сигнализации о перемещении. Достоинства - простота конструкции, сравнительно высокая точность до 1-2 мкм. Недостаток - обгорание контактов, поэтому возникает необходимость зачищать их и регулировать.
Датчики пути и положения
К датчикам пути относятся: электроконтактные датчики, индуктивные, емкостные.
Электроконтактные датчики
Самые простые это концевые выключатели, путевые переключатели, микропереключатели.
Электроконтактные датчики представляют собой двухконтактную механическую
систему с одним устойчивым положением.
HS

HP
Рис. 2-19 - схема электроконтактного датчика.
HS - нормально замкнутый контакт без внешнего воздействия
HP - нормально разомкнутый контакт без внешнего воздействия
Принцип действия датчика основан на том что их устанавливают на неподвижных рабочих органах в определенном положении, а движущие рабочие органы достигшие определенного значения воздействуют на датчик вызывая его срабатывание (кодовый переключатель).
Индуктивные датчики
Все индуктивные датчики работают на индуктивном токе. Принцип действия основан на изменении индуктивности катушки с магнитопроводом при перемещении якоря.

Рис. 2-20 - индуктивный датчик и его характеристика
Если перемещать якорь то изменяется воздушный зазор, соответственно изменяется индуктивность катушки. Индуктивность зависит от зазора обратнопропорционально. I=U/Z, где Z- полное сопротивление
I=U/√R²+X², где R- активное сопротивление; X- индуктивное сопротивление X=2πfL, где f- частота питающего напряжения
I=Kδ, где K- коэффициент пропорциональности
Реальная характеристика зависит только от воздушного зазора и имеет небольшую нелинейность. Большинство индуктивных датчиков предназначены для работы на относительно низких частотах напряжения питающей сети (до 5000 Гц). При более высоких частотах значительно растут потери стали на перемагничивание и реактивное сопротивление обмотки.
Достоинства: простота конструкции, надёжность, бесконтактны, сравнительно большая отдаваемая мощность, могут работать на переменном токе промышленной частоты.
Они используются в основном для измерения перемещений угловых и линейных, а также силы давления. Изготавливаются с подвижным якорем, с подвижным сердечником, поворотным якорем.
Емкостные датчики
Представляют собой плоский конденсатор с изменяемой ёмкостью. В отличие от индуктивных датчиков они применяются на переменном токе с частотой выше 1 кГц. Принцип их действия основан на изменении ёмкости при перемещении.
C=ES/d4π, где E- диэлектрическая проницаемость; S- площадь пластины; d- расстояние между пластинами.

S
Рис. 2-21- емкостной датчик.
Чтобы увеличить ёмкость необходимо увеличивать диэлектрическую проницаемость и площадь пластины, но уменьшать расстояние между пластинами. В зависимости от этого изготавливаются датчики различных типов:
1)С подвижной пластиной - одна из пластин жёстко закрепляется, другая подвижная и она связана с валом механизма или элементом определённой системы. При перемещении элемента по заданному закону пластина датчика перемещается, соответственно изменяя расстояние между пластинами и ёмкость, а изменение ёмкости вызывает изменение напряжения на выходе датчика. 2)С переменной площадью пластин (количество пластин может быть у всех разное).

S
Рис. 2-22
У этих датчиков одна из пластин жёстко закреплена, а другая связана с валом, т.е. подвижна. При вращении вала под действием исполнительного элемента подвижная пластина меняет угол поворота, соответственно увеличивая площадь датчика. Изготавливаются с несколькими расположенными параллельно пластинами. Имеют широкое применение в радиотехнике и для изменения угловых перемещений.
3) С переменной диэлектрической проницаемостью. стержень

Рис. 2-23
Емкостной датчик с диэлектрической проницаемостью представляет собой изолированную трубу, в которой помещается изолированный стержень. Стержень и труба
представляют электроды конденсатора, который заполняется жидкостью, чем больше жидкости в конденсаторе, тем больше ёмкость. Применяются для измерения горючего в самолетах.
К преимуществу датчиков относятся: большая чувствительность и малый момент вращения.
Недостатки: непригодны для работы на низких частотах и требуют специального высокочастотного генератора, имеют паразитные ёмкости.
Термоэлектрические датчики
Датчики, у которых изменение температуры преобразуется в термо э.д.с. Работа этих датчиков основана на явлении термоэлектрического эффекта: если соединить концы двух проводников из разных материалов и поместить концы термопары в разные среды с разными температурами, то разница температур способствует возникновению термо э.д.с. Чем больше ∆t0
, тем больше термо э.д.с. Проводники называются термоэлектродами. Материалы, из которых изготавливаются проводники:
- металлы: железо, золото, никель, медь, копель.
- сплавы: кон стан тан, нихром, чугун.
- Полупроводники: уголь, карборунд.
Термоэлектрические датчики состоят из двух электродов, одни концы которых
спаиваются, а другие служат выводами термопары, с которой снимается напряжение.
Еt
= с (t2
-t1
) (1)
с - коэффициент пропорциональности, зависящий от материалов термопары;
t2
- температура горячего спая; t 1
- температура холодных концов.
Рис. 2-24 – термоэлектрический датчик
Горячий спай помещается в контролируемую среду, а с холодных концов снимается значение термо э.д.с., которая определяется по формуле 1.
Статические характеристики большинства термопар нелинейные. В зависимости от материалов термопары можно снимать положительный или отрицательный потенциал.
Недостатки, обладают инерционностью, которая измеряется постоянной времени, которая
изменяется от десятых долей секунды до нескольких минут.
Термисторы
Термисторы преобразуют изменение температуры в изменение сопротивления. Бывают двух типов:
- металлические;
- полупроводниковые.
Конструкция датчиков: трубка, диск, шар из полупроводникового материала с металлическими выводами.
Металлические термисторы
изготавливаются из чистых металлов с большим температурным коэффициентом сопротивления (медь, платина). Диапазон измерительных температур термисторов из платины от -200 до +600°С, медных от -50 до +150°С. При более высоких температурах термисторы не применяются, т.к. они теряют точность преобразования, сильно окисляются, и нарушается линейность характеристики. В зависимости от назначения термисторы имеют разную конструкцию: в виде спирали, катушки, нити. Они могут иметь конструкцию как у тензодатчиков.
Недостатки: имеют большую инерционность, постоянная времени изменяется от единиц до десятков секунд, зависит от провода и конструкции.
Полупроводниковые термисторы
изготавливаются из окислов различных металлов (медь, титан). Имеют отрицательный температурный коэффициент сопротивления, т.е. с увеличением температуры сопротивление полупроводника уменьшается. У многих типов полупроводниковых термисторов коэффициент сопротивления в 6 - 10 раз больше, чем у металлических. Температурный диапазон от -100 до +120°С. В сравнении с металлическими эти тензометры обладают большей чувствительностью и меньшей инерционностью.
Недостатки
:
узкий температурный диапазон, сильная нелинейность статической характеристики, сильный разброс параметров между отдельными экземплярами.

Рис. 2-25 - Термистор
Тензометрические датчики
Тензометрические датчики - это датчики специальной конструкции, предназначенные для измерения статических и динамических деформаций в деталях, и преобразующие эти деформации в изменение сопротивления. В основу работы тензодатчиков положено явление - материалы меняют электрическое сопротивление под действием механической силы. По конструкции тензометрические датчики бывают;
- проволочные;
- фольговые;
- полупроводниковые.
Проволочные тензодатчики
представляют собой отрезок тонкой проволоки диаметром от 0,02 до 0,05 мм, зигзагообразно наклеенной на тонкую бумажную или плёночную основу. Сверху проволока также закрыта тонкой бумагой или плёнкой. Для включения датчика в схему к концам проволоки припаиваются 2 медных провода.
r
l
R
=
S
D
ll
%
Рис. 2-26 – Тензометрический датчик
Тензодатчики жёстко закрепляются к испытываемой детали с помощью токопроводящего клея. При сжатии или растяжении детали в направлении расположения проволоки вместе с деталью деформируется проволока - изменяется её длина, поперечное сечение проволоки и её удельное сопротивление. Все эти параметры соответственно изменяют сопротивление датчика, которое является выходной величиной датчика.
Для изготовления этих датчиков применяется константановая или нихромовая проволока,
т.к. они обладают большим удельным сопротивлением и небольшим температурным коэффициентом сопротивления. В промышленности эти датчики изготавливаются с R = 50 - 2000 Ом, с базовой длиной от 5 до 30 мм и 1ра
б ном равным до 30 мА при наклейке на детали.
Достоинства:
простота конструкции, малая температурная зависимость, практическая безинерционность.
Недостатки:
малая чувствительность.
Фольговые датчики
- это датчики, у которых токопроводящим элементом является фольга толщиной 4 - 12мкм. По сравнению с проволочными у этих датчиков рабочий ток увеличен до 200мА, т.е. имеют повышенную чувствительность - достоинство.
Недостатки:
малая механическая прочность, большой ТК, влияние освещённости.
Полупроводниковые датчики
. Конструктивно представляют собой пластину из германия или кремния, наклеенную на бумагу. Пластина снабжена металлическими выводами, с помощью которых датчик включается в схему. Номинальное сопротивление датчика обычно от 40 до 1000 Ом. Температурный диапазон работоспособности заключается от-160° до+300°С. Основное отличие полупроводникового датчика - большое изменение сопротивления (до 50% от базового значения) при деформации. Для этих датчиков также характерна высокая чувствительность к температуре в 10 - 20 раз больше, чем у проволочных.
Достоинства:
большое значение выходной величины, малые размеры (длина решётки от 3 до 10 мм), значения коэффициента тензочувствительности в 60 раз выше, чем у проволочных и фольговых.
Недостатки:
малая гибкость, небольшая механическая прочность, нестабильность параметров, нелинейность характеристики, большой разброс параметров однотипных датчиков.
Пьезоэлектрические датчики
Такие датчики работают на явлении пьезоэлектрического эффекта, который бывает прямой и обратный.
Пьезоэффект
– способность некоторых материалов на поверхностях своих граней под действием механической силы образовывать электрические заряды.
Обратный пьезоэффект
– способность механизмов под действием электрического поля механически деформироваться. Количественно пьезоэффект измеряется и оценивается пьезомодулем, который определяет пропорциональность между приложенной силой и электрическим зарядом.
Пьезоэлектрические датчики для измерений усилий представляет собой кварцевую пластину, с двух сторон которой напыляется или приклеивается токопроводящим клеем 2 электрода, с которых снимается напряжение. 2 электрода и кварцевая пластина представляют собой конденсатор, на электродах которого образуются электрические заряды под действием прямого пьезоэлектрического эффекта при сжатии пластины силой Р
Р Q = aР
a- пьезоэлектрический модуль
+
+ + + Q –+
электрический заряд
Q
a
- - - - U- вых. U
вых
.
=
C
+С
м
=
С
д
+С
м Р
д
Cд
– ёмкость датчика
См
– ёмкость монтана
Рис. 2-27
Uвых
изменяется от единиц до десятков вольт. Применяемые материалы: кварц и турмалин.
Достоинства
: безинерционность.
Применяется для измерения давления, силы, вибрации. На практике составляются из нескольких пластин, QS = nQ, где n – количество пластин.
Другие виды датчиков
На практике часто необходимо измеряемую величину преобразовать в электрическую как давление газа и жидкости, но эти параметры нельзя преобразовать в один этап, поэтому применяются датчики состоящие из двух элементов:
1) чувствительный элемент преобразует измеряемую величину в другую физическую величину;
2)один из типов вышерассмотренных датчиков, он преобразует промежуточную физическую величину в электрическую.
Датчики давления
Преобразуют давление жидкости или газа в электрическую величину. Чувствительный элемент этих датчиков преобразует давление среды в перемещение, которое преобразуется соответствующим датчиком (реостатный и др.) в электрическую величину (сопротивление). В качестве чувствительных элементов у этих датчиков используется мембраны и сильфоны.
1) Мембранный датчик

На конце трубопровода устанавливается такая пластина мембрана в центре которой закрепляется жестко движок потенциометра. Под давлением газа мембрана прогибается в центре и соответственно перемещает движок потенциометра (промежуточная величина). 2) Сильфонный
датчик для газов

Данный тип датчика представляет собой тонкостенную гофрированную трубку один конец которой жестко закреплён с движком потенциометра. Под давлением газа трубка увеличивает размеры и соответственно перемещает движок.

Рис. 2-30
Датчики линейных ускорений
Они преобразовывают линейное ускорение в электрическую величину. Работу датчика рассмотрим на примере акселерометра:

1-чувствительный элемент
2-кварцевая пластина
3-основание
Ось Х перпендикулярна плоскости кварцевой пластины и называется осью чувствительности акселерометра. Акселерометр устанавливается на объекте который движется с ускорением А вдоль оси Ох. При движении объекта на чувствительный элемент действуют две силы:
-инерционная сила в направлении противоположному ускорению и определяется как
Fи=ma;
-сила тяжести которая определяется как F=mg.
Fp=Fи+F=m(a+g) Uвых=Kak
Акселерометр работает не с ускорением объекта, а с кажущимся ускорением.
Размерный преобразователь.
1 – измерительный шток
2 – корпус
3 – контакты (микрометровые винты)
4 – крестообразная пружина
5 – колодка
6 – рычаг
7 – барабаны
8 – подвижные контакты
9 – отсчетная головка
10 – хомутик
11 – пружина
12 – регулировочная гайка 13 – наконечник
Рис. 2-32
Бывают электрические датчики (предельные и амплитудные), которые как и размерные путевые, являются датчиками перемещений.
Применяют одно - и многопредельные датчики.
Пример: двух предельного датчика рычажного типа.
Состоит из корпуса (2), в котором расположены измерительный шток (1) в цилиндрических втулках.
На штоке установлен наконечник (13) для контактирования с измеряемой деталью.
Сверху в корпусе имеется отверстие в которое устанавливают отсчетную головку (9).
Положение стрелки отсчетной головки регулируют регулировочной гайкой (12) с микропередачей.
На штоке установлен хомутик (10) с пружиной (11), создающий силу измерения.
На колодке (5) с помощью крестообразной пружины (4) укреплен рычаг (6) с подвижными
контактами (8).
Настроечные контакты, запрессованные в концы микрометровых винтов (3), регулируют с помощью барабанов (7) с нанесенными на них делениями.
Предел измерения датчиков составляет 1мм, предельная погрешность плюс – минус 1 микрон (мкм).
2.3 ОБЩИЕ СВЕДЕНИЯ О ТАХОГЕНЕРАТОРАХ
Тахогенераторы представляют собой электромеханическое устройство, преобразующее механическое вращение в электрический сигнал. Они используются как электрические датчики угловой скорости и работают как обычные маломощные электрические машины в режиме генератора для выработки напряжения, пропорционального частоте вращения.
Выходной сигнал тахогенератора (электрическое напряжение) при определенных условиях является линейной функцией частоты вращения его вала. В зависимости от конструкции и соответственно выходного напряжения тахогенераторы подразделяются на тахогенераторы постоянного и переменного токов.
В схемах автоматики и аналоговых счетно-решающих устройств наибольшее распространение получили тахогенераторы постоянного, тока с независимым электромагнитным возбуждением и тахогенераторы переменного тока, выполненные по схеме двухфазных асинхронных двигателей с полым немагнитным ротором. Эти тахогенераторы используются для различных измерений, для ввода производной выходного сигнала с целью демпфирования следящих приводов, для ввода сигнала ошибки в схемах автоматических устройств, для осуществления операций дифференцирования и интегрирования и т. п.
2.3.1 ТАХОГЕНЕРАТОРЫ ПОСТОЯННОГО ТОКА
Если в магнитном поле с магнитной индукцией В расположить проводник длиной l
и начать вращать его с частотой n, то на концах этого проводника возникает ЭДС В, определяемая выражением
E=l
nB*
10-8
.
Если в магнитное поле поместить не один, а несколько проводников, т. е. расположить катушку с числом витков ω, то ЭДС В, возникающую на концах этой катушки, можно определить из выражения
E=l
nB
ω*
10-8
.
На этом принципе основаны все тахогенераторы постоянного тока, применяемые в автоматике. Из формулы видно, что при постоянном значении величин l
, В и ω ЭДС Е тахогенератора прямо пропорциональна частоте вращения его ротора.
На рис. 2.33, а приведена схема конструкции тахогенератора постоянного тока с возбуждением от постоянных магнитов. Тахогенератор имеет следующие основные узлы: 1 — постоянные магниты, располагаемые на статоре тахогенератора и создающие магнитный поток Ф; 2 — цилиндрический ферромагнитный сердечник, предназначенный для увеличения магнитного потока Ф внутри якоря; 3 — якорь тахогенератора, изготавливаемый в виде тонкостенного стаканчика из изоляционного материала; 4 — обмотки ротора; 5 — коллектор.
При вращении якоря тахогенератора с частотой n в электромагнитном поле с магнитным потоком Ф, создаваемым постоянными магнитами, со щеток коллектора снимается ЭДС В, которая определяется согласно выражению
E=kE
Фn
.
где коэффициент kE
находится по известной в электротехнике формуле
p
w
-8
,
kE
= *10
2pd

Рис. 2-33 - Конструктивная схема тахогенератора постоянного тока (а) и его выходные характеристики (б).
здесь р — число пар полюсов (обычно р=1); ω — число витков обмотки якоря; 2d — число параллельных ветвей обмотки якоря.
У тахогенераторов постоянного тока с независимым электромагнитным возбуждением магнитный поток создается специальной обмоткой возбуждения, располагаемой на полюсах статора. Магнитный поток, создаваемый обмоткой, определяется из выражения
Ф=kФ
iB
где kф
—коэффициент пропорциональности; iв
—ток в обмотке возбуждения.
Из графика видно, что при увеличении частоты вращения до определённого момента напряжение увеличивается пропорционально и только при очень большой частоте характеристика теряет линейность, а также с увеличением увеличивается крутизна выходной формы и её линейность.
Конструкция тахогенераторов с возбуждением от постоянных магнитов проще, так как не требует дополнительного источника питания.
Тахогенераторы постоянного тока с независимым электромагнитным возбуждением
на рисунке 2.34

Рис. 2-34 - Электрическая схема
Тахогенераторам с независимым возбуждением от электромагнита магнитный поток
возбуждения создаётся специальной обмоткой возбуждения, которая располагается на полюсах статора и магнитный поток определяется
Фв=КфIв, где Кф - коэффициент пропорциональности, Iв - ток возбуждения.
ЭДС определяется как
Е=КеФвn
Из этого выражения ЭДС следует, что ЭДС зависит не только от частоты вращения, но также от величины магнитного потока, т.е. от тока возбуждения. При смене направления вращения якоря фаза напряжения меняется.
Однако тахогенераторы с независимым электромагнитным возбуждением имеют особенность, позволяющую использовать их для умножения двух величин, из которых одна выражается током возбуждения, а другая — частотой вращения. При этом ЭДС тахогенератора зависит не только от частоты вращения якоря, но и от тока возбуждения.
Приведенная формула для определения ЭДС тахогенератора справедлива только при холостом ходе тахогенератора. При работе же тахогенератора с сопротивлением нагрузки, равным Rн
, напряжение на щетках его якоря определяется выражением
U=E—iн
Rн
,
где iн
=Е/Rн
+R;
R—сопротивление цепи якоря.
Уменьшение напряжения U вызывается еще и тем, что ток iн
, протекающий через обмотку якоря, создает магнитный поток реакции якоря, который зависит как от тока iн
, так и от частоты вращения n:
Фр.я=kр.яiнn,
где kр.я
—коэффициент реакции якоря.
Магнитный поток реакции якоря Фр
.я
направлен встречно основному потоку и тем самым уменьшает результирующий магнитный поток возбуждения тахогенератора. Поэтому строгая линейность характеристики тахогенератора остается только при относительно небольших частотах вращения якоря.
На рис. 2.33, б приведены выходные характеристики тахогенератора Uвых
=f(n) при постоянном потоке возбуждения Ф для различных значений Rн
. Из этого рисунка видно, что с увеличением числа оборотов якоря пропорционально растет и выходное напряжение, но при больших оборотах линейность характеристик нарушается. Кроме того, чем больше сопротивление нагрузки, тем больше крутизна характеристики и больше ее линейность.
При частоте вращения якоря, близкой к нулю, возникает зона нечувствительности тахогенератора, в пределах которой на его выходе отсутствует напряжение. Эта зона нечувствительности называется смещением выходной характеристики.
Отношение приращения напряжения на выходе тахогенератора к приращению частоты его вращения называют удельной ЭДС тахогенератора. Она определяет крутизну его выходной характеристики.
Одним из основных требований, предъявляемых к тахогенераторам, является точность преобразования механического вращения в электрический сигнал. Причинами погрешностей тахогенератора постоянного тока могут являться:
1) в тахогенераторах с постоянными магнитами—изменение магнитного потока вследствие старения магнита или температурных воздействий. Для обычно применяемых сплавов увеличение, температуры на +10o
С приводит к уменьшению магнитного потока на 0,2—0,3%.
Разработанные в последнее время постоянные магниты, выполненные из материала марки ЮНДК 25 БА, практически не зависят от температуры окружающей среды;
2) в тахогенераторах с электромагнитами — изменение сопротивления обмотки возбуждения в зависимости от окружающей температуры, а следовательно, и изменение магнитного потока. Для уменьшения влияния температуры в цепь обмотки возбуждения включаются дополнительные сопротивления, не зависящие от температуры;
3) в тахогенераторах обоих типов — зависимость выходного напряжения от сопротивления нагрузки как вследствие падения напряжения в обмотке его якоря и щеточных контактов, так и вслед, стене реакции якоря.
К недостаткам тахогенераторов постоянного тока относится в первую очередь наличие коллектора и щеток, имеющих нестабильное переходное контактное сопротивление. Это явление вызывает некоторую нестабильность выходного напряжения тахогенераторов, а также наличие зоны нечувствительности при частотах вращения якоря, близких к нулю. Отечественная промышленность в настоящее время выпускает тахогенераторы как с независимым возбуждением, так и возбуждением от постоянных магнитов.
2.3.2 ТАХОГЕНЕРАТОРЫ ПЕРЕМЕННОГО ТОКА
Тахогенераторы переменного тока подразделяются на синхронные и асинхронные. Основным преимуществом тахогенераторов переменного тока является отсутствие коллектора и щеток. Кроме того, выходная ЭДС у них имеет синусоидальную форму, что важно для некоторых схем.

Рис. 2.35- Конструктивная схема синхронного Рис. 2.36 - Конструктивная схема асинхронного тахогенератора (а) и зависимость его выходного тахогенератора (а) и зависимость его выходного напряжения от частоты вращения ротора (б). напряжения от частоты вращения ротора (б).
Конструктивная схема синхронного тахогенератора и зависимость его выходного напряжения от частоты вращения ротора приведены на рис. 2.35, а и 6. Тахогенератор состоит из неподвижного статора 2, в пазах которого размещена обмотка 3, и якоря 1, представляющего собой магнит постоянного тока с несколькими полюсами. При вращении якоря (магнита) в обмотке статора наводится переменная ЭДС. Эта ЭДС имеет синусоидальную форму, однако ее амплитуда и частота пропорциональны частоте вращения якоря. Из рис. 2.35, б видно, что при различных частотах вращения (0, n1
и 2n1
) меняется не только амплитуда, но и частота выходного напряжения.
Синхронный тахогенератор на практике не получил большого распространения из-за наличия двух основных недостатков:
1) частота выходного напряжения его непостоянна, а изменяется в зависимости от частоты вращения;
2) фаза выходного напряжения не зависит от направления вращения, т.е. тахогенератор нечувствителен к изменению направления, вращения.
Синхронные тахогенераторы можно использовать лишь в качестве индикаторных тахометров для непосредственного измерения частоты вращения различных механизмов. В схемах автоматики выходное напряжение тахогенератора обычно выпрямляется полупроводниковым выпрямителем.
Асинхронный тахогенератор широко распространен, потому что он не имеет недостатков, присущих синхронному тахогенератору. Конструкция асинхронного тахогенератора подобна конструкции двухфазного асинхронного двигателя с тонкостенным ротором.
Конструктивная схема асинхронного тахогенератора и зависимость его выходного напряжения от частоты вращения ротора приведены на рис. 2.36, а и б. На статоре 1 расположены две обмотки: продольная и поперечная, сдвинутые относительно друг друга на 90°. Одна из обмоток является обмоткой возбуждения, другая — выходной. Ротор 3 тахогенератора выполнен в виде тонкостенного стакана, вращающегося между внешним статором 1 и внутренним неподвижным стаканом 2. Обмотка возбуждения тахогенератора питается от сети переменного тока; в выходной обмотке наводится ЭДС переменного тока, амплитуда которой пропорциональна частоте вращения ротора, а частота ЭДС равна частоте сети, питающей обмотку возбуждения.
При изменении направления вращения фаза выходного напряжения меняется на обратную.
Обмотка возбуждения, питающаяся напряжением переменного тока U=Umax
sinω0
t от сети с частотой ω0
, создает пульсирующий магнитный поток возбуждения
Фв=Фв max sinω0t,
Этот магнитный поток пересекает ротор в направлении, перпендикулярном оси выходной обмотки. При неподвижном роторе ЭДС в выходной обмотке не наводится. При вращении ротора в нем находится суммарная ЭДС, состоящая из ЭДС трансформации, наводимой потоком обметки возбуждения, и из ЭДС вращения, возникающей за счет пересечения ротором магнитных линий потока возбуждения. Суммарная ЭДС создает в короткозамкнутом роторе токи, которые вызывают появление переменного магнитного потока Ф, совпадающего с осью сигнальной (выходной) обмотки тахогенератора. Поток Ф наводит в выходной обмотке ЭДС, пропорциональную частоте вращения ротора при постоянном напряжении возбуждения, фаза которой определяется направлением вращения. Таким образом, выходная ЭДС, наводимая в сигнальной обмотке асинхронного тахогенератора, определяется выражением
Евых=kUвn,
где k—коэффициент пропорциональности; Uв
—напряжение возбуждения; n—частота
вращения ротора.

Рис 2.37 Схема включения тахогенератора для выполнения интегрирования.
Из рис. 2.36, б видно, что при различных значениях частоты вращения частота выходного напряжения не меняется, а меняется только его амплитуда.
Важным параметром тахогенератора является точность преобразования механическою вращения в электрический сигнал. Погрешности асинхронного тахогенератора переменного тока зависят от значений амплитудных и фазовых искажений, от диапазона изменения частоты вращения ротора, температурных влияний, наличия производственных погрешностей и т.д. Изменение температуры вызывает изменение удельного сопротивления ротора, от которого зависит выходная ЭДС. Для уменьшения температурной погрешности ротор часто изготавливается из специальных сплавов, имеющих малый температурный коэффициент, например из марганцовистой меди, марганцовистого алюминия, фосфористой бронзы. Если обмотку возбуждения асинхронного двухфазною тахогенератора питать напряжением постоянного тока, то на выходной его обмотке изведется напряжение переменного тока, пропорциональное второй производной от угла поворота вала, т. е. пропорциональное ускорению вращения вала.
Как уже указывалось, тахогенераторы используются в различных схемах автоматики. На рис. 2.37 показана схема включения тахогенератора постоянного тока для выполнения интегрирования, где приняты следующие обозначения: ТГ — тахогенератор постоянною тока, Д — двухфазный асинхронный двигатель, У — усилитель. На вход усилителя поступает сигнал постоянного тока ΔЕ, который является разностью напряжений между сигналом U и ЭДС Е, поступающей от тахогенератора ТГ. Усиленный и преобразованный в напряжение переменного тока управляющий сигнал Uy
на выходе усилителя будет вращать асинхронный двигатель. Частота вращения двигателя Д при этом будет такова, что тахогенератор, расположенный на его валу, будет развивать ЭДС Е, равную напряжению входного сигнала. При этом справедливо равенство
ΔЕ=U—Е=0.
Электродвижущая сила тахогенератора постоянного тока является производной от угла поворота якоря и определяется выражением
d
a
Е=k ,
dt
где k — постоянный коэффициент, а
— угол поворота якоря.
Но, как было указано, схема работает таким образом, что ЭДС Е становится равной напряжению сигнала U. Поэтому справедливо равенство
d
a
U=k ,
dt
или
1 t
a=
òUdt
. k
0
Следовательно, угол поворота вала тахогенератора будет пропорционален интегралу входного напряжения U по времени. Рассмотренная схема называется часто интегрирующим приводом
.
2.4 Вращающиеся трансформаторы
Вращающимся трансформатором (ВТ) называется индукционная электрическая машина переменного тока, предназначенная для выработки напряжений, пропорциональных синусу или косинусу угла поворота или напряжений, пропорциональных угла поворота ротора машины (в зависимости от схемы включения обмоток статора и ротора).
Конструктивно ВТ выполняют в виде статора и ротора с контактными кольцами.
U a
Е1
Е2
Рис. 2-38
На статоре и роторе помещаются две обмотки, сдвинутые в пространстве под углом равным 120°.
Магнитные оси этих обмоток взаимно перпендикулярны. Одна из обмоток статора является обмоткой возбуждения и питается от однофазной сети переменного тока.
Если при этом ротор ВТ повернуть на угол a, то ЭДС наводимые в обмотках ротора, будут пропорциональны синусу и косинусу угла поворота:
Е1
=Еmax *
sina,
E2
=Emax
* cos a,
где Е1,
E2
– действующие значения ЭДС в обмотке ротора;
Emax
– максимальное значение ЭДС в обмотке ротора (при совпадении осей обмоток ротора и статора);
Максимальное значение ЭДС (без учета потерь) в обмотке ротора определяется по формуоле
Еmax=
Wр
/ Wс,
где U – напряжение возбуждения ВТ; Wр –
число витков в обмотке ротора; Wс -
число витков в обмотке статора.
ВТ по назначению подразделяются на:
- синусно-косинусные;
- линейные;
- построительные; - масштабные;
- фазовращательные.
В качестве датчиков угла используются синусно-косинусные ВТ (СКВТ), так как у них зависимость коэффициентов взаимоиндукции от угла поворота носит характер синусоиды и косинусоиды.
Линейные ВТ (ЛВТ), у них зависимость коэффициентов взаимоиндукции от угла поворота носит линейный характер. ЛВТ представляют собой синусные ВТ, обмотки которых включают по специальной цепи.
Построительные ВТ применяют для преобразования прямоугольных координат в биополярные.
Масштабные ВТ используются для согласования масштабов в каскадных схемах с ВТ. У них также, как и у ЛВТ, выходное напряжение пропорционально углу поворота ротора a.
Согласование масштабов производится установкой требуемого коэффициента трансформации путем поворота ротора на соответствующий угол a. В таком положении ротор застопоривается.
В зависимости от схемы включения - выходным сигналом ВТ может быть амплитуда переменного напряжения или угол сдвига фаз между напряжениями. Соответственно режим работы называется амплитудным или режим фазовращателя.
В амплитудном режиме ВТ на одну из роторных (или статорных) обмоток подается постоянное по амплитуде напряжение - напряжение возбуждения.
При этом возникает пульсирующий магнитный поток, ось которого совпадает с осью обмотки, находящейся под напряжением возбуждения.
В режиме фазовращателя используют СКВТ. Обмотки статора включаются в систему двух питающих напряжений со сдвигом фаз 90°.
U1=Umax *
sin wt
U2=Umax *
cos wt
Благодаря этому возникает круговое вращающееся поле, которое перемещается в пространстве с угловой частотой w.
При этом в роторных обмотках СКВТ индуцируется ЭДС, имеющая такую же частоту, но сдвинутая по фазе относительно питающего напряжения U1 и U2 на угол j поворота ротора СКВТ.
U1=Umax *
sin (wt+j) и U2=Umax *
cos (wt+j)
Таким образом, в режиме фазовращателя СКВТ является датчиком, преобразующим угол поворота в фазовый угол синусоид напряжения.
Рисунок 2.39
2.5 Дистанционная передача
В устройствах автоматики необходимо передавать на значительные расстояния линейные и угловые перемещения, а также вращение.
В этих системах механическое перемещение с помощью датчика преобразуются в электрический сигнал, который по проводам (линиям связи) поступает на приемник.
Последний в свою очередь преобразует электрический сигнал снова в механическое перемещение, пропорциональное первоначальному (исходному) механическому перемещению. В технике широко применяются системы дистанционной передачи угла на переменных токах, выполненные на сельсинах.
2.5.1 Сельсинные датчики
В устройствах автоматики необходимо передавать на значительные расстояние линейные и угловые перемещения, а также вращение. В этих системах механическое перемещение преобразуется с помощью датчика в электрический сигнал через линии связи на приемник, который в свою очередь преобразует электрический сигнал в механическое перемещение пропорционально исходному. В этих системах применяются сельсины.
Сельсины - это специальные индукционные микромашины переменного тока, которые предназначены для передачи на расстояние угловых перемещений одного или нескольких валов механически несвязанных между собой.
В зависимости от их функций сельсины подразделяются:
- сельсины датчики (СД);
- сельсины приемники (СП); - сельсины трансформаторы (СТ);
- дифференцированный сельсин (ДС).
СД предназначен для передачи заданных угловых перемещений. Ротор СД поворачивается на заданный угол автоматики от привода или вручную. СП используется для воспроизведения заданного ротором СД углового перемещения. Ротор СП вращается свободно и устанавливается в положение, которое соответствует угловому перемещению ротора СД.
СТ служит для воспроизведения углового перемещения ротора СД в виде пропорционального электрического напряжения.
ДС служит для алгебраического суммирования угловых перемещений двух механически несвязанных валов.
В зависимости от характера токосъема сельсины подразделяются:
- контактные (контактные кольца и щетки) (СК);
- бесконтактные (вращающийся электрический контакт заменяется вращающимся магнитным контактом) (СБ).
В зависимости от конструкции подразделяются: - однофазные (СО); - трехфазные (С Тр).
СО имеют на статоре обмотку возбуждение которой питается от однофазной сети переменного тока.
С Тр по конструкции аналогичны трехфазным асинхронным двигателям, у которых на статоре и роторе трехфазные обмотки.
Они применяются в системах «электрического вала», то есть при больших мощностях.
Они предназначены для получения точного синхронного вращения валов двигателей находящихся на значительном расстояние друг от друга.
Применение:
- портальные краны;
- в основных механизмах разводящих мостов.
Сельсины имеют:
- однофазную обмотку возбуждения, который располагается на статоре; - трехфазную обмотку синхронизации, которую укладывают в пазы ротора.
Концы фазовых обмоток выводят на три контактных кольца, расположенных на валу и подсоединенных к внешней цепи.
Трехфазная обмотка состоит из 3 катушек сдвинутых относительно друг друга на 120 ° и соединенных звездой.
Сельсины работают в 2 режимах:
- индикаторном; - трансформаторном.
Индикаторный режим

Это режим, когда пару сельсинов используют для передачи угловых перемещений на большие расстояния (указывающий).
Обмотки возбуждения (ОВ) СД и СП подключают одной и той же однофазной сети переменного тока, а трехфазные обмотки соединены между собой по линиям связи.
Принцип действия:
При одинаковом положении ротора в сельсинах по отношению к обмоткам возбуждения, ток по обмоткам ротора не протекает, то есть равномерное состояние. При повороте ротора СД на заданный угол «альфа», ЭДC в обмотке этого ротора по отношению к ЭДС в обмотках ротора СП сдвигаются по фазе. Под действием этого сдвига возникает разность ЭДС, которая вызывает протекание уравнительного тока по обмоткам роторов.
При взаимодействии тока ротора с полем статора в СП создается вращающийся момент, под действием которого ротор СП поворачивается на угол «бэтта» до тех пор пока не восстановится на тот же угол на какой был повернут ротор СД (угол «альфа»=угол «бэтта»).
Вал СП соединен с устройством показывающим угол поворота ротора сельсинного датчика.
В этом режиме используются: контактные и бесконтактные сельсины.

В отличие от индукционного режима к сети переменного тока подключается только статорная обмотка СД, а обмотка СП подключена к нагрузке, с которой снимается напряжение пропорциональное углу рассогласования.
Принцип действия:
Если повернуть ротор СД на заданный угол «бета», то магнитный поток обмотки возбуждения индуцирует ЭДС в фазовых обмотках ротора сельсина датчика, которые создают токи в обмотках статора СП. Под их воздействием возникают магнитные потоки. Магнитные потоки в однофазной статорной обмотке СП индуцируют ЭДС (Е1, Е2, Е3), а результирующая ЭДС на зажимах статорной обмотки будет определяться: Uвых=(ен'+ен”+ен”’); Uвых=Umax*cos g где g=b-b1-угол рассогласования.
Если g=0, то Uвых= Umax.
Если g=90°, то Uвых=0.
Положение роторов, когда угол между ними равен 90 градусов СП находятся в заторможенном состоянии и это состояние берется за исходное. Соответственно, если, то вычитываем пропорциональный угол рассогласования. Трансформаторный режим применяется в синхронных следящих системах.
Статическая точность передачи характеризуется статической ошибкой, которая определяется углом рассогласования между осями сельсина датчика и приемника при отсутствии вращения. Статическая ошибка определяется нагрузкой момента на валу сельсина приемника, а также собственной погрешностью сельсина. Динамическая точность характеризуется динамической ошибкой, которая определяется углом рассогласования между осями сельсина датчика и приемника при вращении.
Большое влияние на точность дистанционной передачи оказывает изменение питающего напряжения.

Иногда требуется, чтобы индикационная передача отрабатывала угол равный сумме или разности двух значений, в этом случае применяются в качестве одного из элементов передачи дифференциальный сельсин, который по конструкции аналогичен трех фазному асинхронному двигателю. У дифференциального сельсина по числу витков расположению катушек и параметрам обмотки статора и ротора выполняются одинаковыми. Дифференциальный сельсин в индикационной передачи используется как приемник, работающий от двух датчиков. На валу дифференциального сельсина приемника располагается устройство с помощью которого снимается отработанный угол. Трех фазная обмотка ротора СД1 соединяется по линиям связи с трех фазной обмоткой статора дифференциального сельсина приемника, а трех фазная обмотка ротора СД2 аналогично соединяется с трех фазной обмоткой статора дифференциального сельсина приемника.
Если повернуть ротор СД1 на угол b, а СД2 на угол a по часовой стрелки, то на выходных обмотках индуцируется ЭДС, под действием которой возникают токи в обмотках статора и ротора дифференциального сельсина приемника и соответственно возникает магнитный поток, который поворачивает на соответствующие углы против часовой стрелки.
В результате возникает результирующий магнитный поток так как углы разные и поворачивают ротор дифференциального сельсина приемника на суммирующий угол, так чтобы магнитные потоки совпали по направлению.
Суммирование углов получается, если роторы датчиков поворачиваются в разные стороны, разность – в одну сторону.
Схемы включения сельсинов
Схема дистанционной индукционной передачи на бесконтактных сельсинах.

В системах автоматического регулирования используются дистанционные передачи на сельсинах двух типов:
- индукционные (само синхронизирующие);
- трансформаторные (с включением сельсинов в трансформаторном режиме).
На рисунке приведена дистанционная индукционная передача переменного тока (сельсинная передача), которая состоит из двух электрически связанных и одинаковых по конструкции сельсинов. Роторные обмотки сельсинов w питаются от общей сети.
Трех лучевые статорные обмотки сельсинов соединены между собой.
При таком включении сельсины обладают свойством само установки.
Переменный ток, создаваемый статором, пронизывает фазовые обмотки ротора, создавая в них ЭДС переменного тока.
Наводимые в каждом из лучей статорной обмотки одного сельсина ЭДС равны ЭДС, наводимые в соответствующих лучах статорной обмотки другого сельсина и направлены на встречу. Поэтому токи с соединительных проводах не протекают, так как угол рассогласования Q между осями датчика и приемника (Q=b-a) равен нулю.
При повороте ротора сельсина датчика вручную или автоматически на угол b равенство ЭДС нарушается.
Появляется разность электрических сил: DE=E’-E”, и в соединительных проводах течет ток i=DE/(SRобщ+SZобщ), где Rобщ – общее активное сопротивление цепи; Zобщ – полное сопротивление цепи.
Этот ток взаимодействуя с потоком Ф0, Создаваемый роторной обмоткой сельсина приемника, вызывает появление вращающего момента, значение и направление которого зависит от значения и направления тока i.
Под действием вращающего момента ротор сельсина приемника повернется на угол a и займет положение, при котором разность ЭДС DE снова будет равна нулю и угол рассогласования Q вновь станет равным нулю.
Основной характеристикой дистанционной индукционной передачи является зависимость статического синхронизирующего момента от угла рассогласования между роторами датчика и приемника в состоянии покоя.
Контрольные вопросы:
1) Назначение датчиков.
2) В чем разница между параметрическими и генераторными датчиками? 3) Как работает контактный датчик?
4) Почему сопротивление проволоки тензодатчиков изменяется при деформации?
5) Какие бывают трансформаторные электромагнитные датчики?
Глава 3 Р е л е ОБЩИЕ СВЕДЕНИЯ ОБ ЭЛЕКТРИЧЕСКИХ РЕЛЕ
Элемент, в котором при достижении определенного значения входной величины выходная величина изменяется скачком, называется электрическим реле
.
Реле являются распространенными элементами электроавтоматики. Они используются в устройствах автоматического регулирования и управления в основном для коммутации электрических цепей.
Существуют системы, в которых насчитывается до десятков тысяч электрических реле. Особенно широко они применяются в телефонных узлах связи. Такое широкое распространение обусловлено важным свойством реле — возможностью управлять достаточно мощными токами в исполнительных электрических цепях с помощью небольших управляющих электрических сигналов.
Основными параметрами реле являются: мощность срабатывания; коммутируемая мощность, которая определяется параметрами контактов реле, переключающих коммутируемую цепь, время срабатывания и отпускания, т. е. интервал времени от момента подачи управляющего сигнала до начала воздействия реле на коммутируемую цепь; коммутационные возможности — наибольшее число контактных пружин; размеры и масса реле; надежность.
При проектировании схем и приборов учитываются все указанные параметры и, исходя из предъявляемых требований, выбирается тот или иной тип реле.
1. В зависимости от физической природы явлений, на которые реле предназначено реагировать, реле разделяются на следующие:
- электрические;
- тепловые (биметаллические);
- механические; - магнитные;
- оптические (фотоэлектрические).
2. По принципу устройства воспринимающих органов электрические реле делятся: - электромагнитные (нейтральные);
- магнитоэлектрические;
- электродинамические;
- индукционные;
- электронные;
- полупроводниковые.
3. Механические реле подразделяются:
- резонансные; - пьезоэлектрические;
- магнитострикционные.
4. По принципу действия используемого преобразования реле подразделяются:
- электромагнитные( постоянного и переменного токов);
- электромагнитные поляризованные;
- магнитоэлектрические; - электронные.
Широкое распространение реле обусловлено их важным свойством – возможностью управлять достаточно мощными токами в исполнительных электрических цепях с помощью управляющих электрических сигналов.
В зависимости от величины коммутируемой мощности различают:
- реле для коммутации цепей малой мощности (до3А и 100 Вт. постоянного тока или до 2А и 250 Вт. переменного тока частотой 50-1100 Гц.);
- реле для коммутации цепей средней мощности
3.1 ЭЛЕКТРОМАГНИТНЫЕ РЕЛЕ ПОСТОЯННОГО ТОКА
Электромагнитные реле постоянного тока являются наиболее распространенным видом реле. Они подразделяются на нейтральные и поляризованные. Поляризованное реле в отличие от нейтрального работает в зависимости от полярности приложенного напряжения.

Рис 3-1- Конструктивные схемы электромагнитных реле постоянного тока.
а — поворотное, б — с втяжным якорем; в — язычкового типа.
Реле, которое коммутирует относительно большие мощности, называется контактором.
По характеру движения якоря основные типы реле делятся на три группы: 1) поворотные; 2) с втяжным якорем; 3) язычкового типа.
На рис. 3-1, а приведена схема конструкции поворотного электромагнитного реле
постоянного тока. Реле состоит из магнитопровода 1, сердечника 2, обмотки 3, якоря 4, контактов 5, пружины 6.
Если к обмотке реле подвести управляющий сигнал (электрическое напряжение), то за счет возникновения электромагнитной силы якорь притянется к сердечнику электромагнита. В результате этого контакты реле замкнутся. Если управляющий сигнал снять, то якорь возвратится в прежнее положение за счет действия пружины, и контакты реле будут разомкнуты.
Принцип действия реле с втяжным якорем
(рис. 3-1, б), так же как и поворотных, основан на притяжении якоря 1 к сердечнику 2 электромагнита, на обмотку 3 которого подается управляющий сигнал. При этом поднимается подвижная контактная перемычка 4, замыкая контакты 5. При снятии управляющего сигнала якорь под действием силы тяжести опускается на упоры 6, размыкая контакты 5.
Одной из разновидностей реле является миниатюрное реле язычкового типа
, или герконы (рис. 3-1, в). Контакты 2 этого реле представляют собой две пластины,

Рис 3.2- Характеристики реле: а — электромеханическая; б — временная.
помещенные внутри герметизированного баллона 1, наполненного инертным газом. При подаче управляющего сигнала на обмотку 3 этого реле его контакты замыкаются. Стеклянный баллон имеет длину приблизительно 15—20 мм, а диаметр 5 мм. Реле способно коммутировать мощность около 20 Вт.
Реле язычкового типа имеет преимущества по сравнению с двумя предыдущими типами реле по габаритам, быстродействию и надежности.
Обычно для сердечников и магнитопроводов реле используются материалы с большой магнитной проницаемостью, чаще всего мягкая электротехническая сталь.
Сила притяжения якоря реле зависит от его конструктивных параметров и определяется по формуле
(
F»
0,4p
8pi
w
)
2
S
d 12 ,
где i — ток, протекающий в обмотке реле; ω — число витков обмотке реле; S — сечение
магнитопровода; δ — воздушный зазор.
Из рассмотренной формулы следует, что сила притяжения якоря пропорциональна квадрату намагничивающей силы (следовательно, не зависит от направления тока, протекающего по обмотке) и обратно пропорциональна воздушному зазору δ.
Зависимость электромеханической силы, действующей на якорь, от его положения называется электромеханической характеристикой
реле F=f (δ), которая представлена на рис. 3-2, а. Из характеристики видно, что чем меньше воздушный зазор, тем больше сила притяжения якоря к сердечнику реле.
Катушка реле имеет активное сопротивление R и индуктивность L. Если подключить реле к источнику напряжения, то в обмотке реле возникнет переходный процесс, который может быть описан дифференциальным уравнением
di
U=Ri+L 
dt
где i — ток в обмотке реле; L — индуктивность обмотки при отпущенном якоре.
Результат решения уравнения дает закон нарастания тока при включении напряжения на обмотку реле:
i=I/(1-е-t/Т
),
где I=U/R — установившееся значение тока; T=L/R — постоянная времени цепи. При отключении напряжения ток в обмотке реле убывает по закону i=Iе-t/Т
и затем становится равным нулю.
График нарастания тока при включении реле и спада при отключении представлен на рис. 3-2, б.
Приведенные формулы дают приближенную картину нарастания и спада тока в катушке, так как они не учитывают изменения индуктивности L при изменении воздушного зазора 8
Время срабатывания tср
и отпускания toтп
реле определяют быстродействие реле. Приближенно они вычисляются по формулам
I
tср
=Tln ;
I
-I
cp
I
tотп
=T’ln ;
I
отп
Здесь tср
— ток срабатывания реле, при котором якорь реле начинает перемещаться, Ioтп
— ток, при котором якорь реле отходит от сердечника, T'=L'/R, где L'—индуктивность входной цепи при притянутом якоре.
Время срабатывания tcp
и отпускания tотп
реле можно регулировать в некоторых пределах, изменяя установившийся ток l
и постоянную времени Т.
Для телефонных и кодовых реле время срабатывания составляет от 5 до 50 мс.
Время срабатывания реле можно увеличить механическим или электрическим способом.
При механическом способе замедление движения якоря можно получить за счет введения в конструкцию пружины, пневматического, гидравлического или магнитного демпфера. Эти способы позволяют получить время срабатывания реле от десятков секунд и выше.
При электрических способах либо шунтируется сопротивлением или емкостью катушка реле, либо в обмотку реле вводятся дополнительные короткозамкнутые витки.
Чтобы уменьшить искрообразование на контактах, применяются специальные искрогасящие цепочки, состоящие из емкости и сопротивления. Эти цепочки включаются параллельно контактам. При размыкании контактов реле емкость С заряжается или разряжается и, следовательно, напряжение между контактами уменьшается.
Надежность работы электрического реле в основном определяется надежностью работы контактов, коммутирующих электрические цепочки. Контакты должны надежно, без вибрации, замыкать и размыкать электрические цепи определенной мощности без подгорания, обеспечивая тем самым малое переходное сопротивление.
Наиболее тяжелым режимом работы контактов является разрыв цепей постоянного тока (особенно большой мощности), так как при этом на контактах возникает и поддерживается электрическая дуга.
Поляризованное электромагнитное реле (рис.3-3)
Рисунок 3.3
Рис. 3-3
Поляризованные электромагнитные реле отличаются от нейтральных реле способностью реагировать на полярность управляющего сигнала. Магнитная цепь поляризованного реле дифференциального типа (рис. 3-3, а) имеет постоянный магнит 1. Поляризующий магнитный поток Ф0
проходит по якорю 2, разветвляется на два потока Ф1
и Ф2
в воздушных зазорах δ1
и δ2
и замыкается по сердечнику 4. Для увеличения быстродействия реле сердечник собран из листовой электротехнической стали. Якорь также собран из двух пластинок электротехнической стали и подвешен на стальной пружинке. Поток управления Фу
создается двумя намагничивающими обмотками 5, расположенными на сердечнике.
Контактная система 3 реле имеет один переключающий контакт. Положение неподвижных контактов можно регулировать, изменяя настройку реле.
Если в обмотках ток отсутствует, то под действием силы притяжения, созданной потоком Ф0
, якорь может находиться в одном из крайних положений, например в левом, как показано на рис. 3-3, а.
Потоки Ф1
и Ф2
обратно пропорциональны величине воздушных зазоров δ1
и δ2
между якорем и соответствующим полюсом сердечника. В среднем нейтральном положении потоки Ф1
и Ф2
одинаковы, и силы притяжения якоря к обоим полюсам сердечника равны: F1
=F2
. Однако это промежуточное положение сердечника неустойчиво. При смещении якоря влево поток Ф1
усиливается, а поток Ф2
ослабевает и происходит соответствующее перераспределение силы притяжения между полюсами: F1
>F2
.
Действие тока управления зависит от его полярности. Для переключения реле необходим ток, который создает в зазоре магнитный поток Фу
, совпадающий по направлению с потоком Ф2
. Ток обратной полярности усилит поток Ф1
и приведет только к увеличению контактного нажатия.
Для срабатывания реле поток Фу
должен превысить максимальное значение потока Ф1
при минимальном значении зазора δ.
По мере движения якоря вправо зазор δ1
увеличивается, поток Ф1
и его противодействующее влияние уменьшаются. В среднем положении наступает динамическое равновесие, после чего возросший поток Ф2
создает дополнительную силу, ускоряющую якорь.
Намагничивающая сила, которая обеспечивает срабатывание реле, определяется по формуле
Ф
0
x
,
N=Iωc
=
0,4pS
т. е. намагничивающая сила срабатывания пропорциональна потоку постоянного магнита Ф0
и смещению якоря х, когда он притянут к ярму.
В поляризованном реле положение контактов можно регулировать. Это повышает быстродействие поляризованных реле. Для возврата контактной системы в начальное положение необходимо опять изменить полярность тока в управляющей обмотке. Поляризованное реле, имеющее такую настройку, называется двухпозиционным. Оно переключается под действием разнополярных импульсов, причем после прекращения действия управляющего импульса контактная система реле не возвращается в исходное состояние.
В двухпозиционных поляризованных реле с преобладанием один из неподвижных контактов выдвинут за нейтральную линию (рис. 3-3, б). Такое реле реагирует на управляющие импульсы только определенной полярности и возвращается в исходное положение, когда управляющий импульс снят.
КОММУТАТОРЫ РУЧНОГО УПРАВЛЕНИЯ
Коммутационная аппаратура — устройства, предназначенные для включения, отключения и переключения электрических цепей — бывает ручного, дистанционного и автоматического управления. Аппаратура - ручного управления работает от непосредственного воздействия на ее органы управления. Аппаратура дистанционного управления работает воздействием электромагнитных сил на ее приводные элементы. Аппаратуру ручного управления по своему назначению и использованию подразделяют: для коммутации силовых цепей (обмоток электродвигателей, электромагнитов, трансформаторов, нагревателей и т. п. токоприемников) и для коммутации цепей управления (обмоток релейно-контактной аппаратуры, устройств контроля, регулирования и сигнализации). Такое разделение обусловлено различными значениями токов и напряжений в коммутируемых цепях, что, в свою очередь, влияет на конструктивное исполнение и габаритные размеры аппаратов.
Все аппараты ручного управления обязательно имеют следующие узлы: неподвижные контакты, подвижные контакты и орган управления. Кроме этого они могут иметь элементы фиксации, дугогашения, монтажа и т. п.
Поскольку работоспособность любой коммутационной аппаратуры (ручного, дистанционного и автоматического управления) зависит от надежной работы контактов, рассмотрим процессы, протекающие в электрических цепях при их замыкании и размыкании.
ЭЛЕКТРИЧЕСКИЕ КОНТАКТЫ
Электрический контакт—место перехода тока из одной токоведущей детали в другую. Конструктивно коммутирующий контакт выполняют в виде контактного узла, состоящего из нескольких контактов-деталей. Обычно контактный узел имеет подвижный и неподвижный контакты, хотя последний также может иметь некоторое перемещение, связанное с упругими и температурными деформациями элементов коммутирующего аппарата. На рисунке а, показан мостиковый контактный узел, образующий два стыковых электрических контакта. Он состоит из неподвижных контактов 4, подвижного контакта 3, нажимной пружины 2 и штока 1, который перемещается с помощью приводного механизма коммутационного аппарата. Подвижный контакт самоустанавливается относительно неподвижного контакта. То позволяет компенсировать неточности изготовления и износ деталей.
Наименьшее расстояние Хо
между подвижной и неподвижной деталями, образующими контактный узел, называют раствором контактов. При своем движении шток 1 с подвижным контактом 3 перемещается на величину Хо
соприкосновения контактных поверхностей. Сумма раствора Хо
провала Хn
составляет ход контакта, который определяет полное перемещение приводного механизма.
На рисунке б, изображен рычажный контактный узел, состоящий из двух плоских пружин, образующих неподвижный 2 и подвижный 3 контакты. Пружины жестко закреплены в основании из изоляционного материала. Неподвижная контактная пружина под действием жесткой пластины 1 находится в изогнутом состоянии, что обеспечивает начальное контактное нажатие. Перемещение контактов происходит под действием упора 4. После того как подвижный контакт 3 переместится на величину раствора контактов Хo
произойдет касание контактов, обе пружины получат дополнительный прогиб на величину провала контактов Хn
. При этом возникает проскальзывание (притирание) контактов, которое необходимо для удаления пыли и пленки окислов и их поверхности. На этом примере можно убедиться в некоторой условности термина «неподвижный контакт».
Третий вид контактного узла представляет собой рычажный контакт с шарнирным закреплением (рис. в), состоящий из неподвижного 3 и подвижного 2 контактов. Последний шарнирно установлен на приводном рычаге 1 . Контактное нажатие осуществляется с помощью предварительно сжатой пружины 4. Такая конструкция обеспечивает замыкание контактов с проскальзыванием и перекатыванием.
В начале подвижный контакт перемещается на величину раствора контактов (обычно 8-20 мм) , поворачиваясь вокруг центра о до соприкосновения контактов в точке А. Затем приводной рычаг 1 поворачивается на дополнительный угол, связанный с провалом контактов (2-3 мм) . После этого подвижный контакт вместе с рычагом 1 совершает сложное движение, поворачиваясь одновременно вокруг центров O1
и О2
. В результате подвижный контакт перекатывается по неподвижному. В замкнутом положении контактирование происходит в точке В. Это способствует разрушению пленки окислов и перемещает электрический контакт по рабочей поверхности в зону точки в , неподвергающуюся электрической эррозии в момент размыкания контакта. Особой разновидностью контактных узлов являются магнитоуправляемые герметизированные контакты (герконы). Простейший геркон (рис.3-4) представляет собой миниатюрную запаянную колбу 1 , в которую впаяны две плоские контактные пружины 2. Пружины выполнены из магнитомягкой стали и служат одновременно магнитопроводом. Если поместить геркон в магнитное поле, созданное обмоткой или постоянным магнитом, пружины намагничиваются и под действием силы электромагнитного притяжения замыкают электрическую цепь. После исчезновения магнитного поля контакты размыкаются за счет упругости пружин.

Рис. 3-4
3.2 ЭЛЕКТРОМАГНИТНЫЕ РЕЛЕ ПЕРЕМЕННОГО ТОКА
Реле переменного тока состоит из таких же деталей, что и реле постоянного тока. Отличие заключается в том, что сердечник, ярмо и якорь этого реле изготавливаются из листовой электротехнической стали с целью уменьшения потерь на гистерезис и вихревые токи.
Так как активное сопротивление катушки реле значительно меньше индуктивного сопротивления, то активным сопротивлением можно пренебречь. Следовательно, напряжение U, прикладываемое к катушке реле, уравновешивается ЭДС самоиндукции в обмотке:
U=EL
=4,44fωФ*10-8
,
где f — частота переменного тока; Ф — магнитный поток; ω—число витков катушки реле, откуда
U
*10-
8
Ф= .
0,4pS
Из этой формулы видно, что магнитный поток не зависит от магнитного сопротивления воздушного зазора Rз
, а следовательно, и от размера воздушного зазора. Поэтому электромеханическая характеристика реле будет иметь вид прямой, параллельной оси абсцисс.
При переменном намагничивающем токе сила притяжения будет меняться по закону
F=Fmax
sin2
ωt,
где Fmах
—амплитуда силы притяжения.
Путем простейших тригонометрических преобразований этой формулы можно показать, что сила притяжения изменяется от нуля до максимума с двойной частотой. Когда сила притяжения равна нулевому значению, пружина стремится оттянуть якорь назад, поэтому происходит вибрация якоря и даже искрение контактов, повторяющееся с частотой изменения силы притяжения F.
Для устранения данного явления реле изготовляются либо с двумя обмотками, либо с дополнительной короткозамкнутой обмоткой.
На практике чаще применяется другая конструкция реле переменного тока. Полюс такого реле раздвоен. На одну из половин насаживается короткозамкнутый медный виток (рис. 3-5, а).
Магнитный поток Ф у конца сердечника разветвляется часть пoтока Ф2
проходит половину сердечника с короткозамкнутой медной обмоткой, а другая часть потока Ф1
проходит через свободную половину. Эти потоки сдвинуты по фазе относительно друг друга на определенный угол.
Сдвиг по фазе происходит вследствие того, что поток Ф2
наводит ЭДС и в медном короткозамкнутом витке. Следовательно, в нем возникает ток, который в свою очередь создает также магнитный поток.
В результате магнитный поток Ф2
отстает на некоторый угол от потока Ф1
. Поэтому суммарная сила притяжения F, действующая на якорь, никогда не равна нулю при наличии напряжения на катушке в связи с тем, что когда один из потоков проходит через нуль, другой имеет определенное значение, оставляя якорь притянутым (рис. 3-5, б).

Рис. 3-5 - Конструктивная схема реле переменного тока с раздвоенным полюсом (а) и график сил притяжения в магнитопроводах реле (б).
Электромагнитные реле переменного тока получили меньшее распространение, чем реле постоянного тока, из-за присущих им недостатков: вибрации якоря, большой сложности и высокой стоимости при изготовлении, меньшей силы притяжения якоря.
3.3 МАГНИТОЭЛЕКТРИЧЕСКИЕ РЕЛЕ
Магнитоэлектрические реле по принципу работы и устройству в основном аналогичны обычным магнитоэлектрическим электроизмерительным приборам, отличие заключается в том, что вместо стрелки имеется рычаг, на котором укреплен подвижной контакт реле.
Схема конструкции реле приведена на рис. 3-6. Рамка 1 при пропускании через нее тока поворачивается в магнитном поле, создаваемом полюсами 2 и 2' постоянного магнита. На рычаге 3, который механически связан с рамкой, имеется контакт 4, который замыкается с одним из неподвижных контактов 5. При изменении полярности тока рамка поворачивается в другую сторону, и замыкается другая пара контактов. Если сигнал снять, то рамка под действием пружины возвращается в исходное положение.
Магнитоэлектрические реле обычно ставятся в цепи с плавно меняющимися сигналами, так как для них недопустима ударная нагрузка контактов. Они являются наиболее чувствительными среди электромеханических реле. Мощность срабатывания реле небольшая и составляет до 10-10
Вт, поэтому они используются в основном для переключения цепей в высокочувствительных приборах и системах. Если реальные физические процессы управления протекают плавно, то подаваемое на рамку реле напряжение также изменяется плавно. При определенном критическом значении контакты реле плавно замыкаются, а время срабатывания реле близко к нулю, что является весьма ценным качеством магнитоэлектрических реле.

Рис. 3-6 - Конструктивная схема магнитоэлектрического реле.
Если управляющий сигнал изменяется скачкообразно, то время срабатывания реле определяется по формуле
tcp » k
ln I
, w I
-I
cp
где k—коэффициент пропорциональности; ω—число витков реле; I—установившийся ток
в обмотке реле; Iср
— ток срабатывания реле.
3.4 ТЕПЛОВЫЕ РЕЛЕ
Тепловым реле называется устройство, скачкообразно переключающее электрическую цепь при изменении температуры окружающей среды на определенное значение. Основным элементом тепловых реле является двухслойная биметаллическая пластинка: первый слой из инвара, второй — из латуни.

Рис. 3-7 - Схемы конструкции теплового реле.
При увеличении температуры латунный слой 1 расширяется и пластина 2 изгибается в сторону инвара. При этом контакты реле замыкаются (рис. 3-7, а).
Биметаллическая пластина нагревается также проходящим через нее электрическим током (рис. 3-7, б). При коротком замыкании нагрузки происходит возрастание тока, пластина нагревается и размыкает контакты. В этом случае тепловое реле работает как реле максимальной защиты, срабатывающее при увеличении тока в цепи.
Время срабатывания тепловых реле от 1с до нескольких минут. Это объясняется большой тепловой инерцией реле.
Тепловые реле используются как реле времени, температуры и максимальной защиты.
3.5 ЭЛЕКТРОННЫЕ РЕЛЕ
Электромагнитное реле постоянного тока, имеющее дополнительно в своем составе усилитель для усиления входного сигнала управления, называется электронным реле.

Рис. 3-8 - Принципиальная схема электронного реле.
К достоинствам такого реле относится высокая чувствительность, которая обусловливается наличием в схеме усилителя. Реле реагирует на малые входные напряжения и токи.
Принципиальная схема электронного реле изображена на рис. 3-8.
Реле Р1
выключено, если нет сигнала на входе, т.е. транзистор T1
закрыт и в коллекторной цепи нет тока.
При подаче напряжения Uвх
отрицательной полярности возникает ток в цепи: +Eк
, эмиттер-коллектор транзистора T1
, обмотка реле P1
, -Ек
. Соответственно срабатывает реле Р1
, контакты 1—2 замыкаются. После снятия входного напряжения транзистор закрывается и реле P1
выключается. Чтобы не было пробоя транзистора, параллельно обмотке реле ставится диод Д1
. Диод открывается под действием ЭДС самоиндукции, возникающей в обмотке реле Р1
при закрытии транзистора, и шунтирует обмотку реле.
3.6 ФОТОРЕЛЕ
Фотореле называется устройство, скачкообразно переключающее электрическую цепь при изменении освещенности.
В качестве элементов, реагирующих на освещенность, в фотореле используются фотоэлемент (фотодиод, фототранзистор или фоторезистор). Принципиальная схема одного из фотореле изображена нa рис. 3-9. Если фотодиод Д1
не освещен, то транзистор Т1
закрыт, так как внутреннее сопротивление Д1
велико и током базы можно пренебречь. Реле Р1
выключено.

Рис.3-9 - Принципиальная схема фотореле.
При освещении фотодиода его внутреннее сопротивление резко уменьшается и возникает ток в цепи: +Eк
, эмиттер-база транзистора, фотодиод Д1
—Ек
. Транзистор открывается, реле P1
включается. Диод Д2
предохраняет транзистор от пробоя.
Реле контроля скорости
В схемах торможения противотоком асинхронных электродвигателей широко применяют индукционное реле контроля скорости (рис. 3-10). С валом электродвигателя, угловую скорость которого необходимо контролировать, связывают входной вал реле 5, на котором установлен цилиндрический постоянный магнит 4. При вращении электродвигателя поле магнита пересекает проводники короткозамкнутой обмотки 3 поворотного статора 6. В обмотке наводится ЭДС, величина которой пропорциональна угловой скорости вращения вала. Под ее воздействием в обмотке появляется ток и возникает сила взаимодействия, стремящаяся повернуть статор 6 в сторону вращения магнита.
Рис. 3-10
При определенной частоте вращения сила возрастает настолько, что упор 2, преодолевая сопротивление плоской пружины, переключает контакты реле. Реле снабжено двумя контактными узлами: 1 и 7, которые переключаются в зависимости от направления вращения. Индукционное реле контроля скорости имеет довольно сложную конструкцию и низкую точность, которая может быть приемлемой только для грубых систем управления. Более высокая точность контроля скорости может быть получена с помощью тахогенератора — измерительной микромашины, напряжение на зажимах которой прямо пропорционально скорости вращения. Тахогенераторы используют в системах обратной связи регулируемого привода с большим диапазоном изменения скорости, и поэтому
Рис. 3-11
погрешность их составляет всего несколько процентов. Наибольшее распространение имеют тахогенераторы постоянного тока. На рис. 3-11 показана схема реле контроля скорости электродвигателя М с применением тахогенератора G, в цепь якоря которого включено электромагнитное реле К и регулировочный реостат R. Когда напряжение на зажимах якоря тахогенератора превысит напряжение срабатывания, реле производит переключение во внешней цепи. С увеличением сопротивления цепи якоря точность работы схемы повышается. Поэтому иногда реле подключают к тахогенератору через промежуточный полупроводниковый усилитель. Возможно также использование для этой цели полупроводниковых бесконтактных пороговых элементов, обладающих стабильным напряжением срабатывания.
Надежность работы схемы может быть повышена, если тахогенератор постоянного тока заменить бесконтактным асинхронным тахогенератором. Асинхронный тахогенератор имеет полый немагнитный ротор, выполненный в виде стакана. На статоре размещены две обмотки, находящиеся под углом 90° друг к другу. Одну из обмоток включают в сеть переменного тока. С другой обмотки снимают синусоидальное напряжение, пропорциональное частоте вращения ротора. Частота выходного напряжения всегда равна частоте сети.
В современных исполнительных электродвигателях постоянного тока тахогенератор встраивают в один корпус с машиной и устанавливают на одном валу с основным двигателем. Это уменьшает пульсации выходного напряжения и повышает точность регулирования скорости. В электродвигателях серии ПБСТ обычно применяют тахогенераторы постоянного тока типа ПТ-1 с электромагнитным возбуждением. Высокомоментные электродвигатели постоянного тока имеют встроенный тахогенератор с возбуждением от постоянных магнитов.
В тех случаях, когда электродвигатель М постоянного тока тахогенератора не имеет, его скорость можно контролировать измеряя ЭДС якоря. Для этого используют схему тахометрического моста (рис. 3-12), который образован двумя резисторами: R1 и R2, якорем Rя
и добавочными полюсами машины Rдп
. Выходное напряжение тахометрического моста U
вых = U
1-U
дп.
Рис. 3-12
Конденсаторное реле времени с импульсным питанием
Дальнейшее увеличение выдержки времени достигается питанием конденсатора импульсным напряжением с большой скважностью импульсов (рис. 3-13, а). При этом кратковременные периоды t1
изменения напряжения конденсатора чередуются с длительными периодами времени Т—tl
когда это напряжение останется неизменным. В результате выдержка времени увеличивается в несколько раз. Подобный принцип используют во многих современных реле времени, получая при этом выдержку времени 10—20 мин. В схеме реле (рис. 3-13,б) конденсатор С1 заряжается импульсами, генерируемыми блокинг — генератором Г с частотой 50—100 Гц. Длительность импульсов 3—5 мкс. Конденсатор включен по мостовой схеме, в диагонали которой имеются пороговый элемент — диод V,
настроенный на заданное напряжение срабатывания, которое снимается с делителя R2—R1.
После заряда конденсатора диод V открывается и через разделительный конденсатор С2 выдает управляющий импульс на выходной триггер Т, коммутирующий цепь электромагнитного реле К. Приведенная погрешность подобных реле может быть снижена до 1,5%.
Рис. 3-13
Реле времени
Электрическое реле с нормируемым временем включения или отключения называют реле времени. Подобные реле обеспечивают выдержку времени от миллисекунд до нескольких часов. Для получения небольших выдержек времени (нескольких секунд) используют электромагнитные реле в сочетании со схемами (рис. 3-14), замедляющими изменение тока в катушке реле. Такие реле времени не отличаются стабильностью, но они находят достаточно широк ое применение благодаря своей простоте и невысокой стоимости.
В схеме на рис. 3-14, а для замедления срабатывания параллельно катушке реле КТ подключен конденсатор С. При замыкании управляющего контакта К конденсатор шунтирует обмотку, и ток в катушке начинает протекать только после того, как конденсатор зарядится и его сопротивление возрастет.
Рис. 3-14
Добавочный резистор R ограничивает начальное значение тока в цепи. Все схемы замедления отпускания реле основаны на использовании энергии, запасенной в магнитном поле катушки для поддержания тока после разрыва цепи питания реле. В схемах на рис. 3-14, б и в после размыкания контакта К уменьшающийся магнитный поток наводит ЭДС в обмотке реле, под действием которой по цепи протекает ток i
к
. удерживающий якорь в притянутом состоянии. Схемы характеризуются дополнительными потерями мощности, возникающими в резисторе R. Этого не происходит в схеме, показанной на рис. 3-14, г, в которой последовательно с резистором включен диод V. Поэтому в стационарном режиме ток через резистор не протекает. Для получения значительной выдержки времени реле должно быть достаточно массивным, чтобы обеспечить необходимый запас магнитной энергии.
Аналогичный принцип используется в реле времени постоянного тока с электромагнитным замедлением и демпфирующей короткозамкнутой обмоткой (рис. 3-15). При отключении обмотки реле 1 от сети магнитный поток в сердечнике 2 уменьшается. Это приводит к появлению ЭДС в массивной шайбе 3, обхватывающей сердечник. Сопротивление шайбы очень мало, поэтому в ней возникает большой ток, подмагничивающий сердечник. В результате магнитный поток в сердечнике реле убывает значительно медленнее, якорь 5 остается в притянутом положении и контакты реле 4 размыкаются с выдержкой времени до 10 с.
Существуют конструкции реле времени, в которых роль короткозамкнутой обмотки выполняет медная гильза, надетая на сердечник. Выдержку времени реле регулируют изменением зазора между якорем и сердечником или натяжением пружины 6. Это изменяет значение потока отпускания Фотп
(рис. 3-15, б), при котором начинается движение якоря. При сильном ослаблении пружины отпускание якоря происходит на пологом участке кривой Ф(t), и величина выдержки времени становится неопределенной. Это ограничивает диапазон регулирования реле.
Выдержку времени можно также регулировать применением ссаживающей катушки, создающей дополнительный размагничивающий магнитный поток. В результате магнитный поток в сердечнике уменьшается быстрее (штриховая кривая на рис. 3-15, б) и выдержка времени изменяется от t2
до t1
. Рис. 3-15
Для получения большей выдержки увеличивают объем магнитной системы реле и применяют материалы с высокой магнитной проницаемостью. Магнитопровод реле работает в режиме насыщения. Поэтому изменение напряжения питания практически не влияет на начальный магнитный поток и, следовательно, на стабильность выдержки времени. Однако выдержка времени существенно зависит от изменения температуры шайбы 3, влияющей на электрическое сопротивление и величину подмагничивающего тока. Это увеличивает погрешность реле до 5—10%.
Наличие демпфирующей короткозамкнутой обмотки увеличивает время подготовки, необходимое для создания запаса энергии магнитного поля. В реле времени с большим объемом магнитной системы оно может составлять 1 с. Реле времени с электромагнитным замедлением нашли широкое применение в схемах пуска и торможения электродвигателей постоянного тока, для которых точность этих реле вполне достаточна, а также в схемах управления переменного тока. В этом случае катушка реле включается через выпрямитель.
Контрольные вопросы
:
1)Какие элементы относятся к коммутирующим?
2) Чем отличаются контакторы от реле?
3) Назначение предохранителей.
4) Разновидности защиты.
5) В какие релейно-контактные схемы включаются магнитные пускатели?
Глава 4 Элементы релейно-контактного управления и защиты
4.1 Разновидности контактных узлов

Рис.4-1 - Контактные узлы: а – мостиковый контакт; б – рычажный контакт с плоскими пружинами; в –
рычажный контакт с притиранием контактирующих поверхностей; г – геркон.
4.2 Кнопка управления
Кнопки управления — это аппараты, подвижные контакты которых перемещаются и срабатывают при нажатии на толкатель кнопки. Комплект кнопок, смонтированных на общей панели (или в блоке), представляет собой кнопочную станцию. Все используемые в схемах автоматики кнопки управления различают по числу и типу контактов (от 1 до 4 замыкающих и размыкающих), форме толкателя (цилиндрический, прямоугольный и грибовидный), надписям и цветам толкателей, а также по
Рис. 4-2
способу защиты от воздействия окружающей среды (открытые, закрытые, герметичные, взрывобезопасные и т. д.).
Независимо от конструкции и габаритных размеров кнопок (рис. 4-2,) все они имеют неподвижные контакты 1и подвижные контакты 6, перемещаемые с помощью толкателя 3. Внешнюю цепь подсоединяют к кнопке с помощью винтовых зажимов 7. Корпус 2 кнопки фиксируют на панели управления гайками 4 и 5.
Кнопки управления общепромышленного применения серий КУ и КЕ имеют различные исполнения. На основе этих кнопок изготавливают кнопочные станции, содержащие от 1 до 12 кнопок различного исполнения, собранных на общей панели или в одном корпусе с соответствующей защитой.
4.3 Тумблеры
Эти переключатели предназначены, как правило, для фланцевого монтажа на панелях пультов управления (кольцо перед панелью и гайка за панелью). Они имеют два или три положения, замыкая до четырех цепей при различных комбинациях контактов. На рис. 4.3, а показано устройство тумблера и наиболее распространенные схемы его использования в качестве двухпозиционного переключателя (рис. 4.3, б) или выключателя (рис. 4.3, в). Мостиковый контакт, выполненный в виде токопроводящего ролика 1, замыкает одну из двух пар неподвижных контактов 2. Переключение контактов тумблера осуществляется воздействием на рычаг 3, а ускорение срабатывания (мгновенное действие) обеспечивается цилиндрической пружиной 4. Номинальный ток тумблеров 1 и 2 А при напряжении 220 В; масса их не превышает 30 г.

Рис. 4-3
4.4 Устройство пакетных выключателей
Аппаратами ручного управления являются также пакетные выключатели (переключатели). Такой выключатель (рис. 4.4, а) состоит из набора изолированных секций 1, помещенных между верхней и нижней скобами, а также переключающего и фиксирующего механизма 2, смонтированного на приводном валу 3 вместе с рукояткой 4. Каждые секции этого выключателя (рис. 4.4, б) выполнены в виде пружинящих подвижных контактов 1, неподвижных контактов 2, изолятора 3 и искрогасящих фибровых шайб 4.
Рис. 4-4
Существует много различных исполнений пакетных выключателей, но все они имеют один принцип действия. Эти аппараты различают по габаритным размерам (в зависимости от номинального рабочего тока от 10 до 250 А), количеству цепей или пакетов (от 2 до 10) и числу фиксированных положений (от 2 до 6).
По конструктивному исполнению пакетные выключатели и переключатели делят на защищенные, закрытые и герметичные. Пакетные выключатели используют в качестве вводных аппаратов (в сетях напряжением до 500 В переменного тока), секционных выключателей, а также переключателей для коммутации обмоток электродвигателей, трансформаторов, нагревателей и других токоприемников с изменяющимися схемами соединений. Такими аппаратами можно изменять схему подключения трансформатора (звезда — треугольник), переключать обмотки многоскоростного асинхронного электродвигателя или изменять фазы (при его реверсировании).
Для более сложных схем переключения силовых цепей, например, обмоток многоскоростных асинхронных электродвигателей, используют другие переключатели; барабанные и пакетно-кулачковые. Последние являются наиболее универсальными — количество положений от 2 до 5, число цепей до 48, поминальный ток от 10 до 63 А. Они пригодны для переключения обмоток практически всех многоскоростных асинхронных электродвигателей (на 2, 3 и 4 скорости).
Номинальный ток пакетных выключателей является длительно допустимым (по нагреву) током; коммутируемые токи составляют (в зависимости от индуктивности и cosφ нагрузки) не более 30% от номинального. Причем для цепей переменного тока (при cosφ = 0,5-0,7) допустимый отключаемый ток в 2,5—3 раза меньше включаемого, который соответствует ~0,8 номинального. Для цепей постоянного тока допустимые токи включения равны допустимым токам отключения, но значительно меньше их номинальных значений (для цепей с постоянной времени τ ≈ 0,01 с составляет ~0,1 номинального тока при номинальном напряжении). Другими словами, коммутация цепей постоянного тока переключателями практически допустима только без нагрузки, а цепей переменного тока — при значительном уменьшении коммутируемых токов по сравнению с длительно допустимыми значениями. Поэтому, как правило, эти аппараты коммутируют силовые цепи вхолостую. И только маломощные потребители иногда коммутируются пакетными выключателями под током.
4.5 Шаговый искатель и командоаппарат
В качестве командоаппарата часто используют шаговый искатель, устройство которого показано на рис. 4-5. Контактная система шагового искателя представляет собой набор неподвижных контактов (ламелей) 1, расположенных по окружности. По ламелям скользит подвижная щетка 2, которая закреплена на оси 3. Щетка подключается к внешней цепи с помощью подвижного токоподвода 10. Шаговое перемещение щетки осуществляется храповым механизмом, состоящим из храпового колеса 5, рабочей собачки 6 и фиксирующей собачки 9. Храповой механизм имеет электромагнитный привод 7. При подаче управляющего импульса в обмотку электромагнита якорь притягивается к сердечнику и поворачивает храповое, колесо на один зуб. В результате щетка переходит с одной ламели на другую и производит переключение во внешней цепи.
Шаговый искатель имеет несколько рядов ламелей и щеток, укрепленных на одной оси. Это позволяет увеличить число коммутируемых цепей.
Подвижные элементы шагового искателя могут перемещаться только в одном направлении. Поэтому возврат щетки в начальное положение возможен только после того, как она сделает полный оборот. Если число тактов в цикле работы командоаппарата меньше числа ламелей, то возможно ускоренное перемещение щетки в начальное положение. Для этого используют специальный ряд ламелей 4, в котором все ламели,
Рис. 4-5 кроме нулевой, электрически соединены между собой. Цепь возврата показана на рис. 4.5 штриховой линией. Она образуется ламелями 4, катушкой электромагнита и его вспомогательными размыкающими контактами 8.
При каждом срабатывании электромагнита контакты 8 размыкаются и цепь возврата
рвется. Контакты 8 опять замыкаются, и т. д. В результате собачка 6 получает импульсное движение с частотой, определяемой собственной частотой электромеханической системы, и щетка быстро перемещается по ламелям 4. Когда щетка дойдет до нулевой ламели, цепь возврата размыкается и движение щетки прекращается. Контакты шаговых искателей рассчитаны на небольшие токи (до 0,2 А). Для коммутации силовых цепей применяют шаговые искатели с тиристорными ключами.
Бесконтактные командоаппараты сконструированы на том же принципе, что и контактные. Командоаппарат имеет центральный вал с дисками, на которых укреплены управляющие элементы (кулачки, экраны, оптические заслонки и т. п.). По периферии дисков на неподвижном корпусе устанавливают чувствительные элементы командоаппарата. В качестве последних используют индуктивные, фотоэлектрические, емкостные и другие преобразователи. Так, например, на базе контактного командоаппарата КА21 выпускается бесконтактный командоаппарат типа КА51.
Рис. 4-6
Бесконтактная коммутация осуществляется генераторными путевыми выключателями, сходными по конструкции с выключателями типа БВК, которые устанавливают вместо микропереключателей 5. Управление этими выключателями производится алюминиевыми секторами, закрепленными на валу 7 вместо кулачков 1.
На рис. 4-6, а приведена схема бесконтактного командоаппарата, выполненного на базе сельсина. Обмотку статора сельсина Wс
включают в сеть. Напряжение, возникающее на обмотках ротора, выпрямляется диодами V1 и V2, сглаживается конденсаторами С1 и С2 и через резисторы R1 и R2 подается на нагрузку. Поворот ротора сельсина изменяет ЭДС в его обмотках, что приводит к изменению выпрямленного напряжения. При повороте ротора в противоположном направлении выпрямленное напряжение меняет знак. Такие командоаппараты применяют в системах автоматизированного электропривода, где необходимо подать три команды: пуск в прямом и обратном направлении и остановка.
Для более четкой фиксации электропривода при остановке создают зону нечувствительности командоаппарата. Для этого используют нелинейность вольт-амперной характеристики диодов V3 и V4, которая возникает при малых токах. График изменения выходного напряжения командоаппарата в функции угла поворота ротора α приведен на рис. 4.6, б.
4.6 Путевые выключатели
Путевые выключатели предназначены для получения управляющих сигналов в определенных точках пути перемещающегося органа станка или какого-либо вспомогательного устройства. Путевой выключатель состоит из коммутирующего устройства, вырабатывающего управляющий импульс при механическом воздействии, и приводного элемента, который передает движение от управляющего упора станка на коммутирующий элемент. В некоторых конструкциях приводной элемент может отсутствовать, и тогда упор непосредственно взаимодействует с коммутирующим устройством.
В зависимости от типа коммутирующего устройства различают контактные и бесконтактные путевые выключатели. В контактных путевых выключателях коммутация электрических
Рис. 4-7
цепей осуществляется контактным способом. Это наиболее простой тип позиционных аппаратов, имеющий широкое распространение на практике.
По принципу действия контактные путевые выключатели разделяются на три группы. В простейших выключателях прямого действия время срабатывания и контактное нажатие зависят от положения и скорости управляющего упора и приводного элемента переключателя. Такие выключатели используют только при скорости перемещения узлов станка выше 0,6 м/мин. В выключателях полумгновенного действия положение управляющего упора определяет только величину контактного нажатия, а скорость срабатывания остается неизменной. Это позволяет использовать их при скоростях перемещения выше 0,3 м/мин. В самых совершенных выключателях мгновенного действия и скорость срабатывания и контактное нажатие не зависят от положения управляющего упора. Такие выключатели обеспечивают качественную коммутацию электрических цепей при очень малых скоростях — до 0,01 м/мин.
Работа подвижных частей путевого выключателя прямого действия серии ВПК2000 показана на рис. 4-7, а. Коммутирующее устройство выключателя состоит из пластмассового штока 1, на котором расположены два контакта мостикового типа, образующих размыкающие 2 и замыкающие 3 контактные пары. В пазу штока между двумя мостиковыми контактами находится цилиндрическая пружина 5, создающая контактное нажатие. Вторая пружина 4 установлена между штоком и корпусом путевого выключателя и предназначена для самовозврата коммутирующего устройства в начальное положение после прекращения действия управляющего упора. Управляющий упор 6, расположенный на движущемся элементе станка, перемещает толкатель 8 с роликом 7 на величину прямого хода в положение прямого срабатывания, при котором происходит замыкание контактов 3 выключателя (рис. 4-7, б). Однако в этом положении контактное нажатие мало и требуется еще некоторый дополнительный ход Б для того, чтобы сжать пружину 4 и обеспечить номинальное контактное нажатие (рис. 4-7, в). Величина дополнительного хода должна быть не менее 3—5 мм. Сумма ходов А и Б дает полный ход приводного элемента В, который должен быть обеспечен перемещающимся упором.
Описанный путевой выключатель имеет погрешность срабатывания ∆1
≤ ±0,05 мм. Эта погрешность определяется по перемещению приводного элемента и должна быть пересчитана к погрешности позиционирования ∆2
узла станка по формуле ∆2
= ∆1
/tg α, где α — угол набегания упора. Величина угла а зависит от скорости движения упора и обычно составляет 40° при скорости, меньшей 15 м/мин, и 20° при большей скорости. После прохода управляющего упора пружина 4 возвращает контактную систему в начальное положение.
Ролик приводного элемента скользит по задней поверхности упора, расположенной под углом сбегания β к направлению движения. Сначала выбирается провал нижней замыкающей контактной пары. После того как шток переместится на величину обратного хода Г, в положении обратного срабатывания замкнутся размыкающие контакты 2. Затем шток переместится на величину дополнительного обратного хода, и путевой выключатель возвратится в начальное положение.
Разность положений прямого и обратного срабатывания, измеренная по перемещению приводного элемента, определяет дифференциал хода путевого выключателя.
Для определения угла сбегания β и погрешности позиционирования при обратном ходе штока существуют те же нормы, что и при прямом ходе штока.
Важно отметить, что такты работы замыкающих и размыкающих контактов смещены во времени. Размыкающие контакты размыкаются несколько раньше, а замыкаются позже, чем замыкаются и размыкаются замыкающие контакты. Такой порядок работы контактов называют прямым. Если угол α=β, то смещение управляющих команд по пути будет одинаковым.
Одно и то же коммутирующее устройство в пределах серии путевых выключателей может соединяться с
Рис. 4-8
различными приводными элементами, образуя несколько исполнений. Наиболее употребительные приводные элементы показаны на рис. 4-8.
Путевые выключатели с приводным элементом в виде толкателя (рис. 4-8, а) используют для работы с толкающим упором, направленные движения которого совпадает с направлением движения привода.
Во избежание поломки выключателя ход упора не должен превышать допустимого хода толкателя. Если это условие невыполнимо, то между упором и толкателем должна быть введена упругая механическая связь. При перемещении управляющего упора под углом к направлению движения приводного элемента используют толкатель с роликом или рычаг с роликом (рис. 4-8, б, в).
4.7 Путевой выключатель мгновенного действия и микровыключатели
Медленное включение и отключение контактов может привести к появлению ложных сигналов, поступающих в схему управления. Кроме того, при медленном отключении возможно появление электрической дуги, повышающей износ контактов. На рис. 4-9 показан путевой выключатель мгновенного действия серии
Рис. 4-9
ВК200, в котором эти недостатки в значительной мере устранены. Путевой выключатель серии ВК200 имеет металлический корпус 4. Неподвижные контакты 12 установлены на колодках, изолированных от корпуса. Подвижные контакты 13 расположены на пластмассовом рычаге 11. Рычаг может поворачиваться на оси 10. На той же оси расположена Т-образная планка 6. Приводной элемент выключателя (рычаг 2 с роликом 1) передает движение поводку 3 с шариком 8, поджатым пружиной 9.
Когда упор поворачивает рычаг 2, поводок 3, перемещаясь, нажимает на одну из собачек 7, освобождая тем самым планку 6.
В результате этого под действием пружины 9 планка с осью 10 поворачивается, что приводит к быстрому перемещению подвижных контактов 13 и мгновенному срабатыванию путевого выключателя. Подвижная система возвращается в начальное положение пружиной 5.
Контакты выключателя могут коммутировать ток 6 А при напряжении переменного тока до 500 В и постоянного тока до 220 В. Механическая износостойкость путевого выключателя 5 млн. циклов включений-отключений.
Широкое применение в промышленности находят микровыключатели, имеющие высокую надежность, но обладающие меньшими коммутационными возможностями по сравнению с путевыми выключателями нормального исполнения. На рис. 4.10, а изображена конструкция микровыключателя серии МП6000. В пластмассовом корпусе 1 расположены неподвижные контакты 8 и 9, закрепленные на металлических втулках 7 и 10. Подвижный контакт 5 рычажного типа выполнен в виде плоской пружины с двумя продольными прорезями. Пружина закреплена на втулке 2, а ее крайние части упираются в вилку 5; изгибаясь, они и образуют устройство мгновенного переключения. Приводной элемент микровыключателя состоит из толкателя 4, который проходит в отверстие в крышке корпуса 6, соединенной с корпусом штифтом 11. Нижняя часть толкателя имеет ^пластмассовую шайбу со сферической поверхностью. Под воздействием упора толкатель нажимает на среднюю часть плоской пружины 5, которая в положении прямого срабатывания мгновенно переходит в другое положение устойчивого равновесия, переключая контакты микровыключателя.
Внешние соединения микровыключателя осуществляются через клеммы 12.
Микровыключатели коммутируют переменный ток до 2,5 А при напряжении 380 В. Рабочий ход микровыключателя равен 0,2 мм, дополнительный ход — 0,1 мм. Усилие при прямом ходе составляет (4—6) Н. На рис. 4.10, б показана схема микровыключателя типа ВП61, имеющего контакты 4 мостикового типа с двойным разрывом цепи. Это позволяет при малых габаритных размерах микровыключателя коммутировать переменный ток 6 А. Микровыключатель состоит из корпуса 1, контактных стоек 2 с неподвижными контактами и пластмассового толкателя 3. Мостиковый контакт выполнен в виде хлопающей пружины, имеющей два устойчивых положения. При перемещении толкателя пружина выщелкивает и производит мгновенное переключение контактов. Возврат в начальное положение осуществляется пружиной 5.
а) б)
Рис.4-10
Автоматический выключатель
Широкое распространение в станкостроении получили автоматические выключатели
(рис. 4-11). Такой выключатель можно включать и отключать вручную. При возникновении недопустимо больших токов выключатель отключается автоматически посредством тепловых или токовых расцепителей. Когда рукоятка 8, укрепленная на рычаге 5. повернута вокруг оси А б положение «Включено», растянутая пружина 6 удерживает рычаги 4 и 10 в положении, указанном на рисунке. При этом рычаг 14 через шарнир С давит на планку 3, скрепленную с плоской пружиной 2, и удерживает подвижный контакт 1 во включенном положении.
Если рукоятку 8 повернуть в положение «Отключено», то под действием растянутой пружины 6 шарниров переместится вниз, а рычаги 4 и 10 повернутся вокруг шарниров С и Е. Рабочие контакты при этом размыкаются. Размыкание и замыкание контактов происходят очень быстро под действием растянутой пружины 6 и не зависят от скорости поворота рукоятки 8. Когда сила тока, протекающего через нагревательный элемент % теплового
расцепителя, недопустимо возрастает, биметаллическая
пластина 15 изгибается вправо, валик 12
Рис. 4-11
поворачивается, и защелка 11, прижатая пружиной к выступу валика освобождает скобу 7, поворачивающуюся вокруг оси 9. При этом скоба 7 и шарнир Е смещаются вправо. Под действием пружины шарнир В смещается вверх, и рабочий контакт 1 размыкается. То же самое происходит при втягивании якоря в катушку 13 бокового максимального расцепителя.
Если после отключения и остывания биметаллической пластинки 15 рукоятку повернуть в положение «Отключено», то скоба 7. защелка 11и валик 12 вернутся в исходное положение.
Взамен рукоятки для механического управления автоматическими выключателями часто используют две кнопки, одна из которых при нажатии включает аппарат, а другая - отключает. Отечественная промышленность выпускает однополюсные автоматические выключатели для переменного тока, трехполюсные для трехфазного тока и двухполюсные для постоянного тока. Трехполосный автоматический выключатель может быть снабжен тремя тепловыми расцепителями. При небольшой продолжительной перегрузке они отключают аппарат через 3060 мин (в обратной зависимости от силы тока). При больших перегрузках тепловые расцепители срабатывают в течение нескольких секунд.
Аппарат может быть снабжен тремя электромагнитными расцепителями максимальной силы тока. Их катушки включены последовательно с нагревателями тепловых реле. Электромагнитные расцепители практически мгновенно отключают аппарат при силе тока, превышающей номинальную в 6-10 раз. Силу этого тока можно регулировать. Для защиты электродвигателей применяют автоматические выключатели с расцепителями максимальной силы тока, которые снабжены гидравлическим замедлителем. Такой замедлитель не дает выключателю отключаться под действием пускового тока электродвигателя. Применяют также автоматические выключатели только с токовыми и только с тепловыми расцепителями. Автоматический выключатель может одновременно заменить вводный выключатель, предохранители и тепловые реле. Применение автоматических выключателей обеспечивает при срабатывании защиты отключение всех трех фаз. Изготовляют автоматические выключатели также и с расцепителями минимального напряжения. Они обеспечивают нулевую защиту установки. Автоматические выключатели выполняют в корпусах из пластмассы, алюминия, чугуна.
4.9 КОНТАКТОРЫ И МАГНИТНЫЕ ПУСКАТЕЛИ
Контакторы предназначены для коммутации силовых цепей электродвигателей и других мощных потребителей. В зависимости от рода коммутируемого тока главной цепи различают контакторы постоянного и переменного тока. Они имеют главные контакты, снабженные системой дугогашения, электромагнитный привод и вспомогательные контакты.
Как правило, род тока в цепи управления, которая питает электромагнитный привод, совпадает с родом тока главной цепи. Однако известны случаи, когда катушки контакторов переменного тока получают питание от цепи постоянного тока.
Схема контактора постоянного тока показана на рис. 4.12. Контактный узел рычажного типа состоит из неподвижного 1 и подвижного 3 контактов. Контакт 3 шарнирно закреплен на рычаге 4, связанном с якорем электромагнита 6, и прижат к нему нажимной пружиной 5. Подвод тока к подвижному контакту осуществляется гибкой медной лентой 10.
Рис. 4-12
Электромагнитный привод клапанного типа состоит из электромагнита (сердечника 8 с катушкой 9) и возвратной пружины 7.
Сердечник снабжен полюсным наконечником, необходимым для увеличения поверхности якоря, участвующей в создании электромагнитной силы притяжения. Конструкция контактора обеспечивает замыкание контактов с проскальзыванием и перекатыванием.
Для интенсивного гашения электрической дуги контакторы постоянного тока снабжают дугогасительными камерами. На рис. 4.13 изображена дугогасительная камера с узкой щелью и магнитным дутьем. Щелевая камера образована двумя стенками 1, выполненными из изоляционного материала. Зазор между ними сужен до узкой щели. Ее ширина несколько меньше диаметра электрической дуги.
Магнитное дутье необходимо для создания электродинамических сил гашения электрической дуги.
Рис.4-13 - Дугогасительная камера с узкой щелью и магнитным дутьем.
При этом в результате взаимодействия электрического и тока дуги с магнитным полем появляется сила F, под действием которой дуга растягивается и перемещается в узкую щель, где она гаснет за счет усиленного отвода тепла стенками камеры. Система магнитного дутья состоит из катушки 4, включенной последовательно с главными контактами, и снабженной сердечником 3. Для подвода магнитного потока в область горения электрической дуги используют ферромагнитные щечки 2.
Иногда применяют щелевые камеры с зигзагообразной щелью, обеспечивающие улучшенный теплоотвод.
При последовательном включении контакта и катушки магнитного дутья электродинамические силы не изменяют своего направления при любом направлении тока 1 в главной цепи. Это позволяет использовать магнитное дутье не только в цепях постоянного, но и в цепях переменного тока.
Для гашения дуги применяют также камеры с дугогасительной решеткой (см. рис. 4-13). Дугогасительная решетка представляет собой пакет тонких металлических пластин 2. Под действием электродинамических сил, создаваемых системой магнитного дутья, электрическая дуга попадает на решетку и рвется на ряд коротких дуг. Пластины интенсивно отводят тепло от дуги и гасят ее, но пластины дугогасительной решетки обладают значительной термической инерционностью — при большой частоте включений они перегреваются и эффективность дугогашения падает.
Мощные контакторы переменного тока имеют главные контакты, снабженные системой дугогашения — магнитным дутьем и дугогасительной камерой с узкой щелью или дугогасительной решеткой, как и контакторы постоянного тока. Конструктивное отличие заключается в том, что контакторы переменного тока выполняют многополюсными; обычно они имеют три главных замыкающих контакта. Все три контактных узла работают от общего электромагнитного привода клапанного типа, который поворачивает вал контактора с установленными на нем подвижными контактами. На том же валу устанавливают вспомогательные контакты мостикового типа. Контакторы имеют достаточно большие габаритные размеры. Их применяют для управления электродвигателями значительной мощности.
Для увеличения срока службы конструкция контакторов допускает смену контактов.
Существуют комбинированные контакторы переменного тока, в которых параллельно главным замыкающим контактам включают два тиристора. Во включенном положении ток проходит через главные контакты, поскольку тиристоры находятся в закрытом состоянии и ток не проводят. При размыкании контактов схема управления открывает тиристоры, которые шунтируют цепь главных контактов и разгружают их от тока отключения, препятствуя возникновению электрической дуги. Поскольку тиристоры работают в кратковременном режиме, их номинальная мощность невелика, и они не нуждаются в радиаторах охлаждения.
Наша промышленность выпускает комбинированные контакторы типа КТ64 и КТ65 на номинальные токи, превышающие 100 А, выполненные на базе широко распространенных контакторов КТ6000 и снабженные дополнительным полупроводниковым блоком.
Коммутационная износостойкость комбинированных контакторов в режиме нормальных коммутаций составляет не менее 5 млн. циклов, а коммутационная износостойкость полупроводниковых блоков примерно в 6 раз выше. Это позволяет многократно использовать их в системах управления.
Для управления электродвигателями переменного тока небольшой мощности применяют прямоходовые контакторы с мостиковыми контактными узлами. Двукратный разрыв цепи и облегченные условия гашения дуги переменного тока позволяют обойтись без специальных дугогасительных камер, что существенно уменьшает габаритные размеры контакторов.
Электромагнитный привод контактора (рис. 4.14) имеет Ш-образный сердечник 8 и якорь 7, собранный из листовой электротехнической стали. На крайних полюсах сердечника установлены демпферные короткозамкнутые витки, предотвращающие вибрацию якоря, связанную с пульсацией силы электромагнитного притяжения. Намагничивающая катушка 6 выступает за полюса сердечника, что создает дополнительную соленоидальную силу притяжения якоря.
Рис. 4-14
Якорь связан с пластмассовой траверсой 5, на которой установлены подвижные главные контакты 4 мостикового типа и нажимные пружины 3, осуществляющие контактное нажатие.
Неподвижные контакты 2 установлены в пластмассовом корпусе контактора. Контакты имеют накладки из металлокерамики. Главные контакты защищены крышкой. При отключении электромагнитного привода траверса 5 перемещается в исходное положение под действием возвратных пружин.
Прямоходовые контакторы обычно выпускаются промышленностью в трехполюсном исполнении. При этом главные замыкающие контакты разделяются пластмассовыми перемычками 1.
Наряду со слаботочными герконами, созданы герметичные силовые
магнитоуправляемые контакты (герсиконы), способные коммутировать токи в несколько десятков ампер. На этой основе были разработаны контакторы для управления асинхронными электродвигателями мощностью до 1,1 кВт. Герсиконы отличаются увеличенным раствором контактов (до 1,5 мм) и повышенным контактным нажатием. Для создания значительной силы электромагнитного притяжения используют специальный магнитопровод. Область применения электромагнитных контакторов достаточно широка. В машиностроении контакторы переменного тока применяют чаще всего для управления асинхронными электродвигателями. В этом случае их называют магнитными пускателями. Магнитный пускатель представляет собой простейший комплект аппаратов для дистанционного управления электродвигателями и кроме самого контактора часто имеет кнопочную станцию и аппараты защиты.
4.10 ТЕПЛОВАЯ ЗАЩИТА
 При незначительных длительных перегрузках в электродвигателях, электромагнитах и других токоприемниках, возникающих при возрастании момента сопротивления на рабочем органе машины или за счет витковых замыканий в обмотках, протекает ток, превышающий допустимое значение на 20—50%. Такой режим работы приводит к перегреву обмоток и электродвигателя (аппарата) в целом, а следовательно, к преждевременному выходу его из строя. Для защиты электрооборудования от таких перегрузок служат тепловые реле, которые также включают последовательно (непосредственно или через трансформаторы тока) в контролируемую цепь.
Тепловые реле работают в цепях переменного и постоянного тока. Их используют как самостоятельно, так и в составе магнитных пускателей. На рис. 4.15, а
показан принцип действия теплового реле, которое состоит из нагревательного элемента 1, выполненного из материала с большим сопротивлением (нихром, фехраль) и включенного в цепь нагрузки (электродвигателя), биметаллической пластины 2, размыкающих контактов 3, включенных последовательно в цепь управления (электродвигателем) и кнопки 4 возврата контактов во включенное положение. Действие реле основано на деформации биметаллической пластины вследствие теплового воздействия на нее нагревательного элемента, по которому проходит рабочий ток Iн
. Время срабатывания реле зависит от величины тока, протекающего по нагревательному элементу. В этом реле применен косвенный метод нагрева биметаллической пластины, изгибающейся вследствие разных коэффициентов расширения применяемых металлов (рис. 4.15, г). Биметаллическая пластина может также нагреваться и прямым способом путем пропускания через нее тока нагрузки (рис. 4.15, в). В некоторых реле используют сочетание прямого и косвенного нагревов биметаллической пластины.
Реле изготовляют одно-, двух- и трехфазного исполнения (типов РТ, ТРВ, ТРА, ТРН, ТРП и РТЛ) на различные токи от 0,5 до 600 А.
Рис. 4.15
Номинальный ток каждого теплового реле является его максимально допустимым током, а сменные тепловые элементы позволяют получить для каждого типоразмера реле от 4 до 12 номинальных токов уставки. При этом для каждого теплового элемента его ток уставки может изменяться (уменьшаться) специальным регулятором на передней панели реле до 30% от номинального значения, а некоторые типы реле (ТРН) имеют предел регулирования от 0,75 до
1,25Iн
.
На рис. 4.15, б показана конструктивная схема современного трехполюсного теплового реле серии РТЛ, предназначенных для индивидуальной защиты (1—200 А) трехфазных асинхронных электродвигателей (или пристройки к магнитным пускателям серии ПМЛ). Реле работает следующим образом. Ток, протекающий по термоэлементам 1, изгибает биметаллические пластины 2, связанные с рейками дифференциала 3, которые перемещаются в направлении стрелки. Кулачок 9 поворачивается и своим выступом 8 приводит в движение компенсационную пластину 7; при перегрузке упор защелки 4 выскальзывает, а держатель подвижных контактов 5 перемещается под действием пружины 6. Контакты 11 размыкаются, а контакты 10 замыкаются.
В отличие от других типов реле, в серии РТЛ предусмотрены температурная компенсация, механизм ускоренного срабатывания при обрыве фаз, дополнительные замыкающие контакты (кроме размыкающих, имеющихся во всех тепловых реле). Тепловые реле, как и все аппараты защиты, имеют амперсекундную характеристику гиперболического вида. Однако независимо от вида этой характеристики все тепловые реле имеют граничный ток Iгр
≈1,2Iн
и срабатывают при превышении Iгр
за время примерно 20 мин. При этом перегрузки (5— 6)Iу
вызывают срабатывание реле за время 5—20 с, что весьма важно для режима прямого пуска электродвигателей без отключения реле.
Термическая стойкость тепловых реле современных типов достигает 18Iн
. Возврат реле в исходное положение после срабатывания в некоторых типах реле производится вручную или автоматически за 1,5—3 мин после срабатывания.
Тепловая защита от перегрузок ответственных электрических машин и объектов, отключение которых приводит к аварийным ситуациям, не может быть надежно обеспечена тепловыми или иными аппаратами косвенного действия, т. е. на основе предположения, что ток, протекающий по защищаемой обмотке и тепловому реле, нагревает их одинаково. Различия в температурных параметрах и условиях их эксплуатации приводит к расхождениям кривых нагрева объекта и реле, а следовательно, к снижению точности работы защиты. Поэтому ответственные электрические машины, например электродвигатели крупных компрессоров и насосов, снабжают встроенной тепловой защитой в виде датчика температуры, вмонтированного непосредственно в обмотки и другие части электродвигателя и соединенного с вторичным прибором, отключающим цепь по команде этого датчика температуры. Такие устройства (типа АТВ2) уже применяются в отечественном машиностроении.

Рис. 4-16 – Плавкий предохранитель
Простейшими аппаратами, обеспечивающими защиту электродвигателя от перегрева, являются так называемые плавкие предохранители
(рис. 4-16). Отключение электродвигателя этими предохранителями осуществляется путем расплавления (а чаще мгновенного испарения) специально рассчитанной вставки в виде калиброванной проволоки или металлической пластины. Наиболее длительное время применяют резьбовые предохранители (пробки). Для защиты двигателей постоянного тока и асинхронных двигателей с фазным ротором, пускаемых реостатом, плавкую вставку подбирают на номинальную силу тока электродвигателя. Для короткозамкнутых асинхронных двигателей выбрать ее таким образом нельзя, так как она перегорит под действием пускового тока, превышающего у этих электродвигателей номинальный в 5—7 раз.
Поэтому для асинхронных короткозамкнутых двигателей плавкую вставку выбирают по силе тока, в 2— 2,5 раза меньшей его пусковой величины. Вследствие кратковременности пускового процесса электродвигателей станков выбранная таким образом плавкая вставка при пуске не успевает перегореть. Однако предохранитель с такой плавкой вставкой не защищает электродвигатель при значительных перегрузках, так как номинальная сила тока плавкой вставки вдвое и более превышает силу тока электродвигателя при полной его нагрузке. В этих условиях предохранитель защищает лишь провода схемы от коротких замыканий.
Сила тока, при которой перегорает плавкая вставка, находится в обратной зависимости от времени протекания тока. При токах короткого замыкания и при недопустимых перегрузках, приводящих к остановке электродвигателя, перегорание плавкой вставки происходит достаточно быстро. При силе тока, меньшей 200 % номинальной, плавкий предохранитель недопустимо долго сохраняет цепь замкнутой.

Рис. 4-17 - Резьбовой предохранитель ПРС-5
В цепях управления могут возникать короткие замыкания, поэтому эти цепи защищают отдельными плавкими предохранителями, рассчитанными на небольшую силу тока. В этих случаях чаще используют резьбовые плавкие предохранители (рис. 4-17). На пластмассовом основании 1
установлена втулка 2
из листового металла с резьбой, выполненной накаткой. Во втулку 2
ввернута фарфоровая пробка 3
с укрепленной в ней металлической резьбовой втулкой 4.
При этом плавкая вставка 5,
помещенная в патроне 6,
вложенном в пробку 3,
замыкает цепь контролируемого тока. Чтобы под воздействием вибраций пробка не могла отвертываться, резьба на пробке имеет поперечную насечку. Патрон 6
заполняют кварцевым песком, что ускоряет гашение дуги.
4.11 ТОКОВАЯ ЗАЩИТА
Перегрузки, неисправности и замыкание в электрических схемах приводят к возникновению тока, превышающего допустимые значения. Ток, возникающий при коротком замыкании в токоприемниках и проводах, может вызвать разрушение обмоток электродвигателей и аппаратов, сваривание контактов и перегорание проводов. Для защиты электрооборудования и схем автоматики используют различные аппараты токовой защиты, обеспечивающие отключение токоприемников и цепей их питания при возникновении чрезмерных токов. Простейшими и наиболее распространенными аппаратами такой защиты являются плавкие предохранители, действие которых основано на перегорании плавкой вставки. По ней в нормальных условиях протекает рабочий ток контролируемой цепи; предохранитель включается последовательно в защищаемую цепь. Зависимость времени перегорания плавкой вставки (срабатывание предохранителя) от величины тока, протекающего через предохранитель, называют защитной, или амперсекундной характеристикой предохранителя.
Наименьший ток, при котором плавкая вставка предохранителя еще не перегорает при длительной работе, называют граничным током Iгр
. Этот ток должен быть возможно близким к номинальному току, на который маркируется плавкая вставка. Отношение граничного тока плавкой вставки к номинальному току защищаемой цепи (Iгр
/Iн
) должно быть несколько больше единицы.
Крутизна амперсекундной характеристики определяет быстродействие срабатывания предохранителя, а следовательно, надежность защиты.
Для обычных предохранителей отключение 5—10-кратного тока происходит примерно за время 0,5—0,1 с, а 1,5—2-кратный ток—за 20—50 с. Для целого ряда аппаратов, особенно полупроводниковых элементов, такая характеристика непригодна, поскольку не обеспечивает защиты этих элементов. Поэтому для цепей, требующих большего быстродействия зашиты, созданы специальные быстродействующие предохранители (например, серии ПНБ), которые отключают 5—10-кратный ток уже за время не более 0,01 с, а 1,5—2-кратный ток — за 10 с. Эти данные усредненные и зависят от типа предохранителя, плавкой вставки и температуры окружающей среды. Однако амперсекундная характеристика быстродействующих предохранителей имеет значительно большую крутизну по сравнению с обычными предохранителями.
В некоторых случаях требуется, наоборот, повышенная инерционность срабатывания предохранителя, например для защиты асинхронного электродвигателя с прямым пуском. Для таких цепей имеются специальные инерционные предохранители с двумя различными плавкими вставками, что обусловливает двухучастковый вид амперсекундной характеристики с различной крутизной.
В зависимости от назначения предохранителей, их номинального тока и напряжения, а также условий монтажа и эксплуатации выбирается определенный тип предохранителя и его исполнение. Однако независимо от типа и исполнения все предохранители содержат следующие обязательные элементы: контактные стойки, плавкую вставку с патроном, детали крепления и монтажа.
В зависимости от назначения и исполнения патроны предохранителей бывают разборные и неразборные, открытые и закрытые (с наполнением и без него).
На рис. 4.18, б показан соответственно открытый патрон. Патрон состоит из трубки /, плавких вставок 2 и контактов 3. Трубку выполняют из изоляционных материалов (фарфор, керамика, фибра и
т. п.), а плавкие вставки—из медной, цинковой и свинцовой проволоки или калиброванных пластинок с местным утонением. При перегорании плавкой вставки возникает дуга, которая гасится внутри патрона.
Закрытые предохранители с наполнителем (кварцевый песок) имеют несколько параллельно работающих проволочных плавких вставок, и дуга гасится в закрытом объеме. Поэтому, если трубчатые предохранители обеспечивают патрон отключение в низковольтных цепях токи до 1 кА, то засыпанные до 50 кА.
Рис.4-18 - Открытый патрон
Другой разновидностью являются пробочные резьбовые предохранители. Предохранитель состоит из пробки, соединяющейся проводящей резьбой с одним полюсом, и вставной трубки, с калиброванной проволокой. Последняя через контакт подключается к другому полюсу источника тока. Такие предохранители, как правило, используют в неответственных деталях управления и сигнализации, а также для защиты вспомогательных токоприемников при токах от 6 до 20 А.
В цепях автоматики с электронными приборами наибольшее распространение получили трубчатые стеклянные предохранители. В них плавкая вставка в виде калиброванной проволоки помещена в стеклянную трубку и впаяна своими концами в токопроводящие контактные наконечники. Такой стеклянный патрон вставляют в корпус предохранителя (различных исполнений), где соединяется своими наконечниками с контактными стойками.
Все предохранители, кроме последнего, имеют сменные плавкие вставки. В пробочных и стеклянных предохранителях меняются целиком пробки и патроны.
Каждый тип предохранителя изготовляют на определенный номинальный наибольший ток, а плавкие вставки к нему делают на несколько значений номинального тока. Так, например, предохранитель на номинальный ток 60 А снабжают плавкими вставками на токи 15, 20, 25, 35, 45 и 60 А, а предохранитель на номинальный ток 6 А снабжается вставками на токи 1, 2, 4 и 6 А.
Выбор предохранителя заключается в подборе его типа в зависимости от требуемых значений номинальных напряжения и тока, а также амперсекундной характеристики и конструктивного исполнения.
При определении токов плавкой вставки следует исходить из условий
Iнв
≥Iн
и Iнв
=Iп
/К,
где Iнв
— номинальный ток плавкой вставки; Iн
— наибольший длительный ток в цепи нагрузки; Iп
— пусковой ток электродвигателя (электромагнита); К — коэффициент, учитывающий условия пуска.
Для нормальных условий прямого пуска асинхронного коротко-замкнутого электродвигателя K≈2,5. Для цепей управления переменного тока, не содержащих тяжелых контакторов и электромагнитов, K≈1. При наличии аппаратов, ток включения которых хотя и кратковременно (0,05—0,15 с) достигает 10—15кратности, коэффициент К= 1,3—1,6.
Плавкие предохранители — простые, но не совершенные аппараты защиты. Изменение уставки срабатывания возможно только ступенчатое путем замены патронов, а регулирование времени срабатывания (или амперсекундной характеристики) вообще невозможно. В этом отношении более совершенным аппаратом токовой защиты электрических приемников и цепей являются максимальные токовые реле (рис. 4-19).
Рис. 4-19
Катушку 1 включают последовательно в контролируемую цепь с током нагрузки Iн
. Когда этот ток достигает величины заданного тока срабатывания, при котором электромагнитная сила в зазоре δ становится выше противодействующей силы пружины 12, якорь 3 притягивается к полюсному наконечнику 2. Происходит размыкание контактов 10—11 и замыкание контактов 6—7. Подвижные контакты 7 и 10 закреплены на якоре 3 с помощью пластмассовых колодок 9. Сила нажатия в контактах создается пружинами 8.
Ток срабатывания электромагнитного реле можно регулировать изменением числа витков катушки 1. Силу натяжения возвратной пружины 12 изменяют с помощью гайки 5 и рабочего воздушного зазора 6, который устанавливают с помощью винта 4. Диапазон регулирования тока срабатывания таких реле достигает четырех и настраивается бесступенчато, что весьма важно для достижения высокой точности работы. Время срабатывания электромагнитного токового реле обычно не превышает 0,03 с при Iн
=2,0Iуст
и 0,1 с при Iн
=1,3Iуст
. На таком принципе работают и реле минимального тока, а также реле минимального и максимального напряжения. Исполнительные контакты этих аппаратов (в зависимости от типа) могут коммутировать цепи управления, достаточные для отключения релейно-контакторной аппаратуры средней мощности. Так, контакты максимальных токовых реле серии ЭТД-500 коммутируют индуктивную нагрузку до 20 Вт постоянного и 100 ВА переменного токов, а контакты реле типа РТ-40 коммутируют соответственно 60 Вт и 300 ВА.
Максимальные токовые реле электромагнитного принципа действия могут работать в цепях как переменного, так и постоянного тока.
4.12 Нулевая защита
Для обеспечения нулевой защиты в схеме с несколькими командоконтроллерами, пакетными переключателями, тумблерами и другими аппаратами применяют промежуточное реле
(рис. 4.20). Перед началом работы станка необходимо нажать кнопку SB1
(«Подготовка пуска») и включить промежуточное реле KV.
Промежуточное реле замыкает свой замыкающий контакт /СУ» после чего кнопку SB1
можно отпустить. При замыкании того же контакта KV
вся нижняя часть схемы с контактами командоконтроллера SM1
и других аппаратов ручного управления и, с катушками контакторов оказывается под напряжением. При падении напряжения до нуля или до ненормально низких значений контакт реле K.V
отключает от сети всю нижнюю часть схемы. Наличие напряжения в цепи управления отмечается сигнальной лампой HL.
Следует заметить, что сигнализация о наличии напряжения в цепи управления, а также о его отсутствии имеет в станкостроении большое значение. Это объясняется тем, что аппараты управления помещены в шкафах управления и в собственных кожухах так, что разрыва цепи оператор видеть не может. Малогабаритные сигнальные лампы низкого напряжения, прикрытые колпачками из прозрачной пластмассы различного цвета, широко используют также для контроля различных перемещений подвижных узлов станка, контроля давления в гидросистеме, наличия смазочного материала в направляющих и т. д. Для сигнализации о неисправностях, возникающих во время работы станка, часто применяют мигающий свет сигнальных ламп.
Если во время работы автоматизированного станка, например станка с ЧПУ, перегорит предохранитель или сработает тепловое реле, то немедленно прекращается электроснабжение станка. Движение станка после этого происходит по инерции и зависит от случайных сочетаний сил инерции и сил сопротивления в цепях главного движения и подачи. Это приводит к браку детали, поломке инструмента, а нередко и к поломке станка. Для предотвращения аварийной ситуации необходим быстрый отвод инструмента в исходное положение (во всех случаях, где это возможно). Источником подобных аварий, помимо аппаратов защиты, установленных на станке, является такая же аппаратура в питающей электросети завода. Кроме того, аварийные ситуации могут возникнуть при неисправности любого иного элемента электрического оборудования станка. По этой причине в автоматизированных станках необходимо применять электрические аппараты с наивысшими показателями надежности, достигнутыми к моменту начала их применения.
Рис. 4-20 - Схема нулевой защиты
Автоматизация пуска короткозамкнутого асинхронного двигателя посредствам реле времени

При нажатии на кнопку SB1 включается контактор КМ1 , главные контакторы которого включают электродвигатель через статорный реостат. Блок-контакт, включенный параллельно кнопке SB1,обеспечивает само питание контактора КМ1 . Параллельно катушке КМ1 включена катушка реле времени КТ которое в схемах автоматизации пуска часто называют реле ускорения. По истечении времени выдержки контакт КТ замыкается и включает катушку контактора КМ2 ,главные контакторы которого замыкают накоротко статорный реостат.
При нажатии на кнопку SB2 отключаются катушки реле времени КТ и контактор КМ2.
Рассмотренная схема облегчает управление пусковым процессом и не дает возможности пуска электродвигателя без реостата вследствие недосмотра, так как при нажатии на кнопку SB2 контакторы отключаются, и в схему электродвигателя вводится полное сопротивление пускового реостата.
Схема динамического торможения асинхронного двигателя

До нажатия на кнопку SB1 реле времени КТ включено, и его размыкающий контакт в цепи катушки тормозного контактора КМ2 разомкнут. При нажатии на кнопку SB1 двигатель включается в сеть, а реле КТ отключается. При нажатии на кнопку SB2, контактор КМ1 отключается двигатель от сети трехфазного тока и своим замыкающим контактом включает контактор КМ2 и реле времени КТ. По истечении времени, определяемого установкой реле КТ, оно отключает контактор КМ2.
Схема включения электромагнитной плиты

Катушки определенных полюсов электромагнитной плиты чаще всего соединяют последовательно. Если переключатель SA находится в положении, указанном на схеме, приводя в движения плиты или стопа может быть включен лишь при включенных электромагнитах. В этом случае обмотка электромагнитной плиты УН получает питание от выпрямителя VC, подключенное к сети через трансформатор TV . Последовательно с этой обмоткой включена катушка реле тока КК, замыкающий контакт которого включен последовательно с катушкой контактора КМ. Если вследствие какой - либо аварии питание электромагнитной плиты прекратится, реле тока КК замыкающим контактом разорвет катушки КМ и двигатель плиты или стопа отключится. Пробой изоляции обмотки электромагнитной плиты или ее отключение в данном случае исключен. Цепь обмотки после отключения плиты остается замкнутой на выпрямитель.
Управление электродвигателями с применением промежуточных реле
Промежуточные реле широко применяются в станкостроении для решения различных задач автоматического или дистанционного управления. Применение промежуточных реле для по парного включения трех электродвигателей во всех возможных комбинациях как показано на рисунке.

Схема защиты электродвигателя
Для защиты электродвигателя от работы в однофазном режиме применяют трёх полюсные тепловые реле РТТ. Реле РТТ состоит из трёх биметаллических однополюсных тепловых реле. При срабатывании каждого из этих реле замыкается общий контакт РТТ, включённый последовательно с катушкой контактора, отключение которого приведёт к размыканию всех трёх фаз электродвигателя. Реле обычно включают последовательно с трёх фазным автоматическим включателем ВА снабжённый трёх полюсными электромагнитным разделителем, отключающий цепь электродвигателя при любой разновидности короткого однофазного замыкания.
Трёх полюсные тепловое реле снабжено регулятором тока срабатывания. Оно отрегулировано так, что отключает электродвигатель при всяком растаточно продолжительном токе, превышающий ток электродвигателя при его номинальной нагрузке. Если по какой-либо аварийной причине двигатель переходит на однофазную работу и ток одного или трёх проводов становится равным нулю, то при неизменной нагрузке навалу, ток в проводах возрастает, превышает номинальное значение и вызывает срабатывание теплового реле, которое отключает двигатель от сети. У трёх полюсных тепловых реле, рассчитанные на большие токи, нагревательные элементы включены в цепь вторичных обмоток трёх трансформаторов тока, встроенных в реле. Защиты от токов короткого замыкания тепловое реле не обеспечивает. Такую защиту осуществляет автоматический выключатель.

Контрольные вопросы:
1) Назначение стабилизированных устройств электропитания.
2) Виды стабилизаторов.
Глава 5 Электромагнитные исполнительные устройства
Электромагниты широко применяют в автоматизированных устройствах и системах для обеспечения быстрых прямолинейных перемещений на ограниченные расстояния с ограниченными силами. Их используют для перемещения элементов гидро- и пневмооборудования, муфт, подъема задвижек, защелок, привода вибробункеров и т. п. Электромагниты м. б. подразделены:
А) по роду тока на электромагниты с прямым и переменным током.
Электромагниты с прямым током применяют для быстрого перемещения подвижных элементов станков, грузозахватных приспособлений, размыкания тормозов механизмов и т. д. Они предназначены для кратковременной работы и способны развивать значительные усилия.
Электромагниты переменного тока, как правило, развивают меньшие мощности, поэтому они используются в маломощных цепях.
Б) по способу действия – на удерживающие и притягивающие.
К удерживающим магнитам относятся например электромагнитные плиты плоскошлифованных станков, служащие для магнитного закрепления обрабатываемых деталей.
Притягивающие электромагниты служат для сообщения определенного движения подвижным частям.
У длинноходовых магнитов ход якоря достигает 150 мм, у короткоходовых ход якоря достигает 2-4,5 мм.
Г) по характеру движения якоря на электромагниты с поступательным движением якоря и с поворотным.
Д) по способу включения - на электромагниты с параллельным и с последовательны включением обмотки в питающую сеть.
Устройство однофазного электромагнита переменного тока.
При протекании тока через катушку возникает магнитный поток, замыкающийся через сердечник, склепанный из листов электротехнической стали.
При этом возникает сила F втягивающая якорь, тоже склепанный из листовой стали, в катушку.
Магнитный поток полностью замыкается через сердечник и якорь.
Зависимость силы тяги F, развиваемой якорем, от его кода l называют тяговой характеристикой электромагнита.
Наибольшую допустимую данным электромагнитам величину хода якоря и соответствующую ей силу тяги называют номинальными значениями хода и силы электромагнита.
По способу воздействия якоря на перемещающий элемент связанного с ним механизма электромагниты переменного тока разделяются на тянущие и толкающие.
Тяговая характеристика однофазного электромагнита показывает, что по мере втягивания и уменьшения воздушного зазора между якорем и сердечником сила тяги возрастает и в конце хода в 1,5-2 раза превышает силу тяги в начале хода.
При включении электромагнита зазоров l м/у сердечником и якорем велик. По этой причине магнитный поток и индуктивность L катушки малы. Следовательно, мало и индуктивное сопротивление Xl=2Пfl
. Поэтому сила тока при её включении велика.
После притяжения якоря к сердечнику индуктивность катушки возрастает и сила уменьшается в 5-15 раз.
Нередко зависимость F=f(l) имеет параболический характер.
При применении эл\м ~I необходимо обеспечить якорю возможность совершить полный ход. В противном случае обмотка м. б. Перегрета увеличенной силой тока. Для устранения вибраций якоря, возникающих вследствие питания катушки ~I, применяют короткозамкнутые демиферные витки.
Для обеспечения гарантии полного хода якорь часто связывают с перемещаемым механизмом-пружиной. В этом случае якорь может втянуться до конца хода даже при заклинивании или заедании механизмов.
Выполняют электромагниты переменного тока, развивающие номинальную силу тяги от 10250Н; с номинальным ходом якоря 5-40мм и номинальным напряжением 110В.
Один из примеров применения электромагнитов переменного тока в станкостроении может служить электромеханическое торможение приводов станка (стр.42 рис.20)-сам-но.
Электромагниты постоянного тока
Электромагниты постоянного тока по сравнению с электромагнитами переменного тока имеют повышенную надёжность. Случайная остановка или зависание якоря не вызывает перегрева и выхода из строя катушки.
Недостатком электромагнитов постоянного тока является увеличенное время сравнения и возврата.
Это объясняется тем что при изменении силы тока от 0 (электромагнит отключен) до номинального значения (электромагнит включен) ток протекающий по катушке является величиной переменной и вызывает в катушке ЭДС самоиндукции, противодействующую изменению силы тока.
Минимальный зазор между сердечником и дошедшим до упора якорем – необходим для обеспечения размагничивания после отключения магнита катушки.
Выполняют элементы постоянного тока развивающие F(силу тяги) –4-100Н с ходом 5-15 мм от электромагнитов переменного тока они отличаются гораздо большей долговечностью (до 250 млн. включений за срок службы).
Электромагниты постоянного тока широко применяют для перемещения золотников гидрораспределителей гидравлических приводов подачи.
В обратную сторону золотник возвращает пружина. Для реверсивных гидравлических приводов применяют гидрораспределители с двумя электромагнитными включениями 1- вызывает ход вперед; 2- вызывает ход назад.
При отключении обоих электромагнитов пружина возвращает электромагниты в исходное положение и движение гидропривода прекращается.
Электромагнитные муфты.
Электромагнитные муфты – промежуточные элементы между приводным двигателем и ведомым валом и обладая переменным скольжением, позволяют регулировать частоту вращения выходного вала системы.
Значение скольжения зависит от управляющего напряжения, поступающего на вход электромагнитной муфты с предыдущего элемента системы. Энергия, затрачиваемая в цепи управления муфты незначительна по сравнению с энергией, передаваемой ведомому валу от двигателя.
В зависимости от способа создания переменного скольжения электромагнитные муфты можно разделить на два основных типа: муфты трения и муфты скольжения.
Муфты трения подразделяют на муфты сухого трения и муфты вязкого трения. У муфт трения вращающий момент на выходном валу создаётся путём трения, а у муфт скольжения вращающий момент возникает в результате взаимодействия токов, возникающих в якоре, с вращающимся магнитным потоком индуктора.
Электромагнитные муфты сухого трения.
Муфта сухого трения представляет собой устройство, которое связывает ведомый вал с валом ведущего двигателя за счёт поджатия электромагнитом фрикционного элемента.
11-ведущий электродвигатель;
2,3-шестерни;
4,15-фрикционные диски;
5,12-обмотки;
6,13-электромагниты;
7,11-якоря;
8,10-выходные шестерни ведущего и ведомого вала;
9-ведомый вал.
Шестерни 2 и 3 вращаются с постоянной скоростью от ведущего электродвигателя.
Рис. 5-1 - Электромагнитная муфта сухого трения
Управление осуществляется при помощи электромагнитов 6 и 13 на обмотки 5 и 12 которых поступают сигналы от управляющего устройства.
При включении электромагнита 13 его якорь 11 поджимает фрикционный диск 15 к торцу шестерни 2. шестерня 10 жёстко связана с якорем 11 электромагнита и фрикционным диском 15, поэтому вращение ведущего вала 16 ведущего электродвигателя через шестерню 2 фрикционный диск 15 и шестерня 10 передаётся к выходному (ведомому) валу.
При отключении электромагнита 13 диск 15 отводится от шестерни 2 пружиной 14.
Для вращения ведомого вала 9 в обратную сторону необходимо подать управляющий сигнал на обмотку 5 электромагнита 6 работает аналогично: якорь 7- диск 4 к шестерни 3, вращ. 34,7- шест. 8 к вых. в. 9- он вращается в обратную сторону.
Достоинством этих муфт (сухого трения) является малая мощность управления, а основным недостатком – неплавный характер изменения частоты вращения ведомого вала.
Сухие муфты применяют преимущественно для переключения ступеней скорости в момент относительно неподвижного состояния вращающихся частей кинематической цепи.
Муфты вязкого трения.
Принцип действия муфт вязкого трения основан на эффекте сцепления двух поверхностей, разделенных зазором с ферромагнитным наполнителем, который изменяет свою вязкость под действием магнитного потока.
Если ферромагнитный наполнитель поместить в магнитное поле, то сцепление между частицами увеличивается и они лишаются относительной неподвижности.
Наполнитель, помещенный между поверхностями ведущей и ведомой частей муфты, может осуществить между ними связь. При создании магнитного поля путем пропускания электромагнитного тока через обмотку электромагнита, расположенного соответствующим образом.
Ферромагнитный наполнитель представляет собой смесь ферромагнитного материала (карбонильное железо с размерами частиц от 0,5 до 50 мкм) и смазывающей среды (твердая или жидкая основа) и обычно называют ферромагнитной суспензией.
Твердая основа – тальк, графит, окись цинка; жидкая основа – жидкость, имеющая малую вязкость и химически стойкую относительно железа (керосин, машинное масло, хлористый бензол, специальные масла).
1 – корпус
2 – ведущий диск
3 – управляющая обмотка
4 – ведомый диск 5, 7 – уплотнения
6 – ферромагнитная смесь
Ведущая и ведомая части представляют собой стальные диски, насаженные на ведущий и ведомый валы. Управляющая обмотка уложена в корпусе.
Рис.5-2 - Муфта вязкого трения
Промежуток между ведущим и ведомым дисками заполнен ферромагнитной массой.
Для предотвращения вытекания ферромагнитной массы муфта имеет уплотнения 5 и 7. При отсутствии тока в обмотке управлении передаваемый момент от ведущего вала к ведомому очень мал и определяется вязким трением ферромагнитной массы. При протекании тока в обмотке управления возникает магнитное поле. В результате этого частицы железа намагничиваются и появляются силы сцепления между частицами и поверхностями дисков 2 и 4. В этом случае от ведущего вала к ведомому передается значительный момент. Изменением тока в обмотке 3 можно управлять силами сцепления, а следовательно, регулировать частоту вращения ведомого вала. Муфты вязкого трения имеют плавную зависимость передаваемого момента от тока в управляющей обмотке. Их применяют в автоматических системах регулирования.
Основные достоинства: малая потребляемая мощность сигнала управления, хорошие динамические свойства, проявляющиеся при большом значении максимального ускорения ведомого вала, отсутствие толчков при плавном изменении управляющего сигнала.
Недостатки: возможность оседания ферромагнитных частиц и значительная масса, приходящаяся на единицу мощности
Муфты скольжения.
В муфтах скольжения так же, как и в муфтах трения, магнитное поле создается постоянным током. Принцип действия у них ближе к принципу действия асинхронных двигателей.
1 – ведущий вал
2 – индуктор
3 – обмотка
4 – якорь
5 – ведомый вал
Рис.5-3 - Муфта скольжения 6 – контактные кольца
Муфта скольжения представляет собой две несвязанные между собой механически вращающиеся части – индуктор 2 и якорь 4. Индуктор закрепляется на ведущем вале электродвигателя и выполняется в виде системы полисов, на которых расположена обмотка. Она питается от источника постоянного тока через контактные кольца. Якорь муфты может быть выполнен в виде короткозамкнутой обмотки («беличье колесо»), полого стакана или в форме массивного ротора.
При вращении индуктора его магнитное поле пересекает якорь и индуктирует в нём токи, которые взаимодействуют с магнитным полем индуктора. В результате создаётся вращающий момент, передаваемый на ведомый вал т. е. За счёт магнитной связи ведущая часть (индуктор) увлекает за собой ведомую (якорь). Частота вращения ведомой части муфты обычно меньше, чем частота вращения магнитного поля. Если скорости якоря и индуктора равны, то вращающий момент, передаваемый муфтой от ведущего вала к ведомому равен нулю.
Достоинство муфт скольжения (в отличие от асинхронного движения и от муфт трения)- это то, что их вращающие моменты и частота вращения легко поддаются регулированию путём изменения тока возбуждения индуктора.
Электромагнитные муфты отличаются простотой управления и малыми габаритами. Их используют для пуска, торможения, реверсирования и переключения ступеней скорости кинематических цепей станков и главном приводе и в приводах подачи. Время срабатывания таких муфт очень мало, и это позволяет использовать их в следующих системах электрокопировальных станков. Частота срабатывания муфт в таких системах доходит до 50 раз в секунду и более.
Изготавливаются такие электромагнитные муфты быстродействующие с магнитопроводящими дисками контактного и бесконтактного исполнения.
Если требуется передавать увеличенный момент, а быстродействие несущественно, применяют электромагнитные муфты с вынесенными дисками в бесконтактном исполнении.
Электромагнитные плиты и столы
.
Во время шлифования в место закрепляющих устройств часто применяют электромагнитные столы и плиты с горизонтальной рабочей поверхностью.
Электромагнитными столами называют вращающиеся электромагнитные устройства. Электромагнитными плитами называют поступательно перемещающиеся устройства. Обрабатываемые стальные детали, расположенные на таких столах и плитах удерживаются во время обработки силами магнитного притяжения.
Преимущества:
- электромагнитное закрепление имеет преимущества по сравнению с зажатием в кулачках;
- включая ток, можно сразу закрепить много деталей, расположенных на рабочей поверхности;
- примером может служить глифованиеторцов втулок или колец одной высоты;
- также можно закрепить крупную деталь, которую при механическом зажатии нужно закрепить во многих точках;
- при электромагнитном зацеплении заготовки может быть достигнута большая точность обработки, т. к. деталь при нагреве в процессе обработки не испытывая бокового сжатия расширяется;
- при электромагнитном закреплении можно обрабатывать детали со всех сторон, кроме плоскости прилегания к поверхности.
Для питания электромагнитных плит применяют равные токи напряжением 24, 48, 110 и 220 В. Питание электромагнитных столов и плит переменному току неприемлемо вследствие сильного размагничивающего и нагревающего действия вихревых токов.

1-стальной корпус; Рис.5-4 - Электромагнитная плита 2-полюсные выступы;
3- крышка;
4-учатки расположенные под полюсами; 5-прослойка из немагнитного материала
(сплав свинца и сурьмы, оловянные сплавы, бронза…) 6-катушка;
7-обрабатываемая деталь.
Электромагнитная плита имеет стальной корпус, днище которого снабжено полюсными выступами. Сверху наложена крышка, у которой участки расположенные под полюсами, определёнными прослойками, из немагнитного материала.
При пропускании постоянного тока через катушки все участки наружной поверхности крышки (зеркала), окружённые немагнитными прослойками, являются одним полюсом, вся же остальная поверхность плиты – другим полюсом.
Обрабатываемая деталь, перекрывающая в любом месте немагнитную прослойку, замыкает магнитную цепь одного из полюсов (2) и притягивается к рабочей поверхности плиты.
Для закрепления небольшой детали расстояние между полюсами желательно делать как можно меньшим. Однако это осуществить трудно, т. к. между полюсами должны быть размещены витки двух катушек. По этому для закрепления мелких деталей применяют электромагнитные плиты с несквозными прослойками из немагнитного материала. Такая плита имеет только одну катушку. Корпус плиты накрыт толстой стальной крышкой с близко расположенными параллельными канавками, заполненными немагнитным материалом.
При размещении на поверхности плиты небольшой детали (5) часть силовых линий магнитного поля замыкается через крышку (3) ниже прослоек, а часть их, огибая немагнитную прослойку, перекрытую деталью (5), замыкается через неё, обеспечивая притяжение.
Сила притяжения у таких плит значительно ниже, чем у плит, имеющих сквозные прослойки. Заполнение канавок (4) немагнитным материалом необходимо, т.к. иначе канавки будут заполняться ферромагнитной стружкой, и сила притяжения будет уменьшаться.
Сила притяжения электронных плит в большой степени зависит от материала и размеров закрепляемой детали, от числа деталей на её поверхности, от положения детали на плите и от конструкции плиты. Сила притяжения у современных электромагнитных плит зависит от класса точности, колеблется в пределах 15-25 Н на единицу площади.
При работе электромагнитная плита нагревается, а во время выключения охлаждается. Это вызывает движение воздуха через зазоры, в результате чего внутрь плиты может попадать охлаждённая жидкость. Кроме того, вследствие различных коэффициентов линейного расширения материала корпуса крышки и немагнитных прослоек вблизи места соединения возможно появление микротрещин. По этому при конструировании электромагнитных плит важно предусмотреть защиту катушек плиты от воздействия охлаждающей жидкости. Для этого внутреннюю полость плиты заливают битумом, а иногда минеральным маслом.
Схема включения электромагнитной плиты (рис. 24, стр. 50-51).
Недостатки электромагнитных плит и столов:
А) сила прижима заготовки недостаточна для обработки детали с большими припусками;
Б) при аварийном перерыве в питании обмотки электромагнитных плит, даже при автономном отключении двигателя привода главного движения, вследствие сил инерции вращающихся массе привода происходит срыв детали с поверхности плиты.
В) электромагнитные плиты и столы требуют специальных блоков питания.
Частично лишены этих недостатков плиты с постоянными магнитами, которые всё чаще применяются в станкостроении. Fприт
=16-30Н.
В последнее время начали применяться ферритово-керамические постоянные магниты. Их применяют на фрезерных, строгальных и других станках.
Для удаления остаточной намагниченности деталей употребляют специальные устройства – демагнетизаторы.
Демагнетизатор предназначен для размагничивания деталей массового производства, детали которые требуется размагнитить, скользят по наклонному мостику из немагнитного материала.
При этом они проходят д/з внутри катушки, питаемой переменным током, и подвергаясь перемагничиванию переменным током, теряет остаточную намагниченность.
Интенсивность поля ослабевает по мере удаления движущейся детали от катушки.
Демагнетизаторы устанавливают на станках.
При работе шлифовальных станков нередко применяют магнитные сепараторы (фильтры).
Рис.5-5
Их используют для очистки смазочно-охлаждающих жидкостей от мелкой ферромагнитной стружки. Такой сепаратор имеет ротор, у которого к металлическому основанию, посаженному на на вал, привинчено восемь рядов подковообразных постоянных магнитов. Каждый ряд имеет шесть магнитов. Магниты закрыты тонким листом немагнитного металла, который образует плоский цилиндр с полосами на поверхности.
Отдельный электродвигатель вращает ротор в баке, через который проходит СОЖ. Слой жидкости между стенкой бака и поверхностью ротора подвергается воздействию магнитного поля. Ферромагнитная стружка притягивается к поверхности ротора и затем счищается скребком в моток.
При таком фильтровании вместе с ферромагнитными частицами и СОЖ удаляется до 80%неферромагнитных частиц, в том числе абразивных.
Магнитные пускатели представляют собой контакторы, которые служат для дистанционного управления трёхфазными асинхронными двигателями переменного тока.
Пускатели можно разделить на 2 вида: нереверсивные и реверсивные.
Для защиты двигателей от перегрева в магнитных пускателях используются тепловые реле, допускающие протекание кратковременных пусковых токов в двигателях, но размыкающие цепь питания двигателей при длительных нагрузках. Для защиты от токов короткого замыкания применяют плавкие предохранители.
Рассмотрим схему реверсивного магнитного пускателя.
Этот пускатель содержит 2 контактора. Один контактор предназначен для включения двигателя и вращение его по часовой стрелке, второй служит для включения двигателя и вращения его против часовой стрелки.
Схема состоит из 2-х частей: силовой и управляющей. К силовой части можно отнести:
двигатель 1, два тепловых реле 1РТ и 2РТ, две группы рабочих контактов 1RK1, 1RK2, 1RK3 и 2RK1, 2RK2,2RK3- контакты 2 контакторов, контакт первого контактора и плавкие предохранители.

Рис.5-6 - Схема реверсивного магнитного пускателя
Управляющая часть включает в себя: обмотку К1 первого контактора и обмотку К2 второго контактора, контакты контакторов К1 иК2; кнопочные выключатели «Пуск1» и «Пуск2»- блокконтакты контакторов БК1 и БК2; кнопочный выключатель «Стоп», контакты 1РТ и 2РТ.
При подаче напряжения от сети и нажатии кнопки выключателя «Пуск1» по цепи (фаза апредохранитель- обмотка контактора 1- замкнутый контакт контролёра 2- кнопка выключатель «Пуск1»-кнопочный выключатель «Стоп»- замкнутые контакторы 1РТ и 2РТ тепловых релепредохранитель- фаза с) потечёт ток. Контактор К1 срабатывает и его рабочие контакты замыкаются, но контакт К1 размыкается,, в результате чего двигатель 1 подключается к сети и начинает вращаться по часовой стрелке. При замыкании блок – контакта БК1 кнопочный выключатель «Пуск1» может быть отпущен, т. к. он блокируется этим блок – контактом.
Остановка двигателя осуществляется путём нажатия кнопочного выключателя Стоп. При этом ток в цепи, указанной выше, исчезает, якорь контактора К1 отпадает, размыкая рабочие контакты 1RK1, 1RK2, 1RK3, блокконтакт БК1и замыкая контакт К1.
Пуск двигателя в обратную сторону происходит путём нажатия кнопочного выключателя «Пуск2». В этом случае двигатель подключается к сети с помощью рабочих контактов 2RK1, 2RK2, 2RK3 контактора К2. Блокировка кнопочного выключателя «Пуск2» происходит за счёт замыкания блок – контакта БК2 контактора К2.
В схему включены контакты К1 и К2, которые предназначены для исключения одновременного включения контакторов К1 и К2. Если бы это произошло, то возникло бы короткое замыкание в сети переменного тока. В схему также включены контакторы тепловых реле 1РТ и 2РТ.
При нормальной нагрузке на двигатель эти контакторы замкнуты. При перегрузке двигателя тепловые реле срабатывают размыкая свои контакты 1РТ и 2РТ, которые в свою очередь прерывают подачу напряжения от сети на обмотку контактора К1 или К2, в результате чего рабочие контакты того или иного контактора размыкаются и двигатель останавливается.
Усилители
Усилители предназначены для усиления выходного сигнала датчика. Эффект усиления по мощности достигается за счёт энергии вспомогательного источника.
В зависимости от вида вспомогательного источника энергии усилители можно разбить на следующие группы:
- электрические;
- гидравлические; - пневматические; - комбинированные.
Усилители делятся на однокаскадные и многокаскадные, а также на усилители с обратной связью и без обратной связей.
Чаще применяются усилители электрические, которые можно разделить на две большие группы:
1) не содержащие подвижных частей:
- электронные;
- полупроводниковые; - магнитные
- тиратронные.
2) содержащие подвижные электромагнитные части:
К основным характеристикам усилителя относятся:
- коэффициент усиления;
- мощность, потребляемая от вспомогательного источника тока; - выходная мощность;
- КПД;
- быстродействие (значение постоянного времени);
- входное и выходное сопротивление усилителя; - собственные шумы усилителя.
Коэффициент усиления для электронных усилителей показывает, во сколько раз мощность, ток или напряжение на выходе больше соответствующих на входе.
Мощность, потребляемая от вспомогательного источника энергии, выходная мощность и КПД определяют энергетические свойства усилителя. Быстродействие усилителей определяется по их динамическим характеристикам.
Входное или выходное сопротивление имеет место только в электромагнитных усилителях. Эти сопротивления необходимо усиливать при согласовании усилителей с предыдущими и последующими элементами автомаб-ой системы.
Магнитный усилитель
Магнитным усилителем называют электромагнитное устройство, усиливающее электрические сигналы. С помощью магнитных усилителей можно осуществить: - суммирование;
- дифференцирование;
- интегрирование;
- сравнение сигналов;
- стабилизацию напряжения и тока и т. д.
В усилителях следящего привода их применяют в основном в конечных и предконечных каскадах мощного усиления.
Одним из важных преимуществ магнитного усилителя является возможность получения с их помощью практически любой выходной мощности. Магнитные усилители обладают высоким КПД и значительным коэффициентом усиления по току и напряжению. Они нормально работают как при нормальных условиях так и при повышенной влажности, при высоких и низких температурах, при тряске, вибрации, ударных ускорениях и т. д.
Неприемлемой частью любого магнитного усилителя является ферромагнитный сердечник, кривая намагничивания которого имеет криволинейный характер.
В сердечнике магнитного усилителя всегда действуют 2 магнитных поля, отличающихся по частоте, одна из которых зависит от частоты источника питания, а другая – от частоты усиливаемого сигнала. Однако в большинстве случаях частота усиливаемого сигнала=0 , т. к. усиливаемый сигнал – это постоянный ток.
Рассмотрим работу дросселя, представленного на рис, 5-7. Обмотка управления Wy этого дросселя питается напряжением постоянного тока, а рабочая обмотка Wp — напряжением переменного тока (см. рис. 5-7, а). Последовательно с обмоткой Wp включено сопротивление нагрузки RН.
Переменный ток, протекающий по обмотке Wp,
Iн~=U~/Z=U~/(R^2+Xp^2)^1/2
Здесь U~- напряжение питания рабочей обмотки, В;
R- суммарное активное сопротивление нагрузки и обмотки Wp, Ом;
Xp==WL — индуктивное сопротивление рабочей обмотки, Ом; W
— угловая частота питающего напряжения, C-1.
Индуктивность рабочей обмотки, Гн, L=(4л10^-9*wp^2S/L)м,
где Wp — число витков рабочей обмотки; S— площадь поперечного сечения сердечника, м3
; L—длина средней магнитной линии, м; m — магнитная проницаемость, Гн/м.
Из формул следует, что изменять ток нагрузки можно только за счет магнитной проницаемости. На рис. 5-7, б
показана зависимость магнитной проницаемости и тока нагрузки от тока управления.

Рис. 5-7 -
Схема дросселя с подмагничиванием (и) и его характеристики (б)
Недостатком МУ является наложение на обмотку управления дополнительной э.
д. с., создаваемой переменным током. Для устранения этого недостатка МУ выполняют с двумя рабочими обмотками.
Схемы и характеристики магнитных усилителей. На рис. 5-8, а представлена схема простейшего магнитного усилителя. МУ выполнен на двух одинаковых сердечниках, на каждом из которых намотана рабочая обмотка Wp. Эти обмотки соединяются последовательно и встречно. Такое соединение обмоток необходимо для того, чтобы электродвижущие силы, индуцированные магнитными потоками
Ф~(e = -w*(dФ/dt)в обмотке управления Wy, охватывающей оба сердечника, были направлены встречно и взаимно компенсировались. Зависимость тока нагрузки от тока управления (вход-выход) показана на рис. 5-8, б.
Так как характеристика вход-выход симметрична относительно оси ординат, т. е. зависит от знака тока в обмотке управления, усилитель называют о д н о т а к т н ы м
, или нереверсивным.
При отсутствии тока управления в нагрузке протекает некоторый начальный ток I0 и выделяется начальная мощность Р0. При подаче тока управления мощность на выходе увеличивается и становится равной Рвых. Коэффициент усиления по мощности определяется выражением
Rp = (Pвых – P0)/Py где Рвых - мощность, выделяемая в нагрузке, Вт; Py - мощность управления, Вт.

Рис.5-8 - Простейший магнитный усилитель: а - схема; б - характеристика
Если мощность Рвых много больше мощности P0 то коэффициент усиления приближенно определяется как отношение выходной мощности к мощности управления, т. е.
Rp=Pвых/Py
Из характеристики следует, что наибольший коэффициент усиления по току Ri = (Iн – I0)/Iy будет на самом крутом участке аЬ, т. е. - для работы с максимальным коэффициентом
усиления необходимо характеристику сместить влево, Для этого служит обмотка смещения wсм, которая питается постоянным напряжением Uсм (обмотка смещения на данной схеме не указана).
Для расчета магнитных усилителей необходимо знать характеристики магнитного материала сердечников. Для изготовления магнитных сердечников чаще всего применяют листовую трансформаторную сталь и пермаллой толщиной 0,2—0,5 мм.
Ток в нагрузке реагирует одинаково на изменение тока управления независимо от его полярности. Однако во многих системах автоматики и телемеханики необходимо наличие таких усилителей, которые при отсутствии управляющего сигнала давали бы на выходе напряжение, равное нулю, а при изменении полярности сигнала под-магничнвания обеспечивали бы опрокидывание фазы выходного напряжения.
Простейший дроссельный магнитный усилитель не удовлетворяет
этим требованиям: ток в нагрузке имеет начальное значение I~0, и фаза его не зависит от
полярности сигнала. Поставленным требованиям удовлетворяют так называемые дифференциальные схемы магнитных усилителей.

Рис.5-9 - Дифференциальная схема магнитного усилителя (а) и его характеристика (б)
На рис. 5-9, а приведена дифференциальная схема магнитного усилителя. При отсутствии управляющего сигнала сопротивления обмоток дросселей первого и второго плеч велики, токи в этих обмотках равны и направлены встречно. Следовательно, ток в нагрузке Rн равен нулю. Для смещения характеристики в магнитном усилителе предусмотрена обмотка смещения wсм. При подаче входного сигнала определенной полярности сопротивление одного из плеч МУ уменьшается, в результате чего возрастает ток в рабочих обмотках этого плеча, например I1. В этом случае в нагрузке появится ток Iн
= I1
– I2
, который будет возрастать до определенного предела пропорционально величине входного сигнала.
Магнитные усилители с внешней положительной обратной связью
Чтобы увеличить коэффициент усиления магнитного усилителя по току вводится положительная обратная связь.
Для этого в цепь питания рабочих обмоток дросселя включается мост из полупроводниковых диодов (выпрямитель). Выпрямленный ток проходит через обмотку обратной связи woc
, создавая подмагничивание.
Это позволяет на входе усилителя иметь значительно меньшие сигналы, т. е. повысить коэффициент усиления магнитного усилителя. Кроме того, в случае необходимости в цепь обратной связи можно включить нагрузку по постоянному току. Рис.5-10 - Магнитный усилитель с положительной обратной связью
Характерной особенностью усилителей с обратной связью является то, что постоянное подмагничивание здесь подаётся не от внешнего источника, а от выпрямителя, включенного в цепь с обратной связью
Если на входе магнитного усилителя изменить управляющий сигнал, то на выходе напряжение изменится не мгновенно, а через некоторое время. Следовательно, магнитный усилитель имеет запаздывание, или инерционность при работе.
Инерционность магнитного усилителя зависит от параметров и в основном от индуктивности обмотки управления. Индуктивность обмотки управления одного из дросселей имеет нелинейную зависимость от тока управления.
В дифференциальной схеме магнитного усилителя суммарная индуктивность обоих дросселей лил транзисторов имеет переменно – постоянное значение, т. к. индуктивность одного из дросселей уменьшается примерно на столько, на сколько увеличивается индуктивность другого дросселя.
Постоянная времени колеблется от нескольких миллисекунд (для маломощных магнитных усилителей), до нескольких секунд (для мощных усилителей).
Положительную обратную связь применяют обычно во всех 3-х схемах: дифференциальной, мостовой и трансформаторной.
Для того чтобы уменьшить габариты и постоянную времени магнитного усилителя, необходимо напряжения питания с повышенной частотой их питания.
В промышленности широко распространены усилители с частотой напряжения питания 400 – 500 Гц (в специальных устройствах несколько килогерц). Увеличение частоты напряжения питания ограничено в основном из-за роста магнитных потерь в сердечниках.
Магнитный усилитель с обратной связью по напряжению
Нагрузка Rн
включена в одну из диагоналей моста, образованного с помощью диодов Д1Д4. Напряжение с Rн поступает непосредственно на переменный резистор Rо.с.
служащий для регулировки коэффициента обратной связи, и на обмотку wо.с.
Iо.с.
в любой полупериод напряжения Uг
имеет одно и то же направление. В зависимости от полярности Uy
– магнитный усилитель будет с положительной или отрицательной обратной связью.

Рис. 5-11
Магнитный усилитель с внутренней обратной связью с выходом на переменный ток
Рабочие обмотки wр
в усилителе включены параллельно.
Принцип работы: в течение одного полупериода напряжения питания Un
– In
протекает через нагрузку Rn, выпрямитель В2 и правую рабочую обмотку wp
. В течении другого полупериода Vn
– In
протекает через левую wp
, выпрямитель В1 и нагрузку Rn
.
Управление током нагрузки в нагрузке в течение каждого полупериода частота напряжения меняется. По рабочим обмоткам wp протекает выпрямленный ток, который создаёт в них магнитный поток обратной связи. Если магнитный поток обратной связи направлен согласно с магнитным потоком, то в схеме будет действовать отрицательная магнитная связь.
Для регулировки Ко.с.
параллельно wp подключают переменный резистор Rо.с.

Рис.5-12 - Магнитный усилитель с внутренней обратной связью с выходом на переменный ток
Магнитный усилитель с внутренней обратной связью, с выходом на постоянном токе.
Нагрузка включена в диагональ моста, образованного выпрямителями В1-В4 и рабочими обмотками Wр.
Ток в нагрузке в любой полупериод питающего напряжения U~ протекает в одном направлении.
Магнитный поток О.С. создается за счет выпрямленного тока. Внутренняя О.С. в магнитном усилителе может быть выполнена путем включения выпрямителя (диода) последовательно сWр.
В магнитном усилителе с внутренним О.С.
рабочая обмотка также выполняет и функции обмотки О.С.
При подаче на схему напряжения питания, по рабочей цепи потечет выпрямленный ток Iн., постоянная составляющая которого будет намагничивать сердечник. Данные усилители применяются в тех случаях, когда необходимо получить большие значения коэффициентов усиления и выходных мощностей.
Рис.5-13 - Магнитный усилитель с внутренней обратной связью, с выходом на постоянном токе
Контрольные вопросы:
1) Назначение электромагнитов.
2) Разновидности электромагнитных муфт.
3) Назначение электромагнитных муфт.
4) Недостатки электромагнитных муфт.
Глава 6 Устройства электропитания
В автоматике используются нестабилизированные и стабилизированные источники питания. К нестабилизированным источникам питания относятся выпрямители, собранные на различных схемах, аккумуляторы, генераторы, трансформаторы и т.д. - все эти устройства подробно разбираются в других дисциплинах: электротехника и электроника. Стабилизированные источники питания подразделяются по току и по напряжению, в зависимости от внутреннего сопротивления стабилизатора. Стабилизатор по току имеет большое внутреннее сопротивление, а по напряжению – близкое к нулю.
Многообразие аппаратов и элементов схем электроавтоматики, выполняющих функции управления, контроля и сигнализации, обусловливает применение различных устройств питания, отличающихся по роду тока (постоянный, переменный промышленной и других частот), напряжению, мощности и некоторым другим параметрам.
Род тока, используемого для питания аппаратов и устройств в схемах автоматики, определяют при проектировании принципиальной схемы и выборе элементов для ее реализации. При этом стремятся применять аппараты и элементы с одинаковыми значениями напряжения и родом тока. Естественно, это относится к аппаратуре, имеющей катушки (обмотки) управления, выполняемые на определенное напряжение и род тока. Кнопки, переключатели, и т. п., как правило, пригодны для использования в цепях с различными стандартными напряжениями.
Приводы современных машин должны содержать устройства, преобразующие питающее напряжение промышленной частоты 50 Гц в напряжение, необходимое для цепей управления переменного и постоянного тока.
В цепях управления современных машин для повышения безопасности используют, как правило, однофазное напряжение 110 В. Только простейшие схемы управления, содержащие не более двух аппаратов и 10 контактов, допускается подключать непосредственно к сети напряжением 220 В. При этом использование одной фазы и нулевого провода не допускается.
Таким образом, основным аппаратом для обеспечения питания цепей управления является трансформатор, понижающий напряжение сети до величины, принятой в схеме управления.
Кроме снижения напряжения, трансформаторы в цепях управления выполняют функцию гальванической развязки силовых цепей и схемы управления. Это бывает необходимым для повышения помехоустойчивости элементов автоматики (особенно электронных).
Трансформатор имеет одну первичную обмотку, подключаемую к сети, и одну или несколько вторичных обмоток. Эти обмотки размещают на общем замкнутом сердечнике, собранном из тонких листов электротехнической стали. Выводы первичной и вторичной обмоток имеют клеммы для подключения проводов внешнего монтажа. Выводы маломощных трансформаторов снабжают лепестками, к которым припаивают монтажные провода.
Важным параметром трансформаторов является также номинальная мощность (ВА), отдаваемая его вторичной обмоткой (или обмотками).
В большинстве случаев понижающие (и разделительные) трансформаторы в цепях управления являются однофазными, подключаемыми на линейное напряжение сети.
Однофазные трансформаторы управления выпускают мощностью от 0,10 до 2,5 кВА с различными схемами вторичных обмоток.
Для цепей питания трехфазных выпрямительных устройств используют трехфазные понижающие трансформаторы мощностью от 0,15 до 2,5 кВА (серии ТТ).
Автотрансформаторы, имеющие совмещенную обмотку, в схемах управления не используют, так как они не разделяют гальванически цепи низкого напряжения и линейное напряжение сети.
В качестве регулируемого источника переменного тока для устройств электроавтоматики применяют регулируемые однофазные автотрансформаторы (типа ЛАТР или РНО), включаемые в сеть 220 В (110 В) при необходимости плавного изменения выходного напряжения от 0 до Uн
. Они состоят из общей обмотки на тороидальном сердечнике и ползункового переключателя, контактирующего с неизолированными торцовыми частями обмотки. Вторичное напряжение снимается с конца обмотки и ползунка. Такие аппараты используют для получения регулируемого напряжения переменного и постоянного тока (в последнем случае в комплекте с выпрямительными мостами). Поскольку в этих регулируемых трансформаторах обмотки выполняют по автотрансформаторной схеме и не имеют электрического разделения между собой, их не включают непосредственно на фазное (линейное) напряжение, а соединяют со вторичной обмоткой разделительного или понижающего трансформатора.
Трансформаторы, устанавливаемые в системах управления, используют как разделительные и для получения пониженного напряжения в цепях управления, местного освещения и сигнализации, а также для питания выпрямительных устройств.
Некоторые современные типы трансформаторов, например ОСМ и ТБС, имеют схемы вторичных обмоток, позволяющие совместить различные функции (управления — освещения — сигнализации и т. п.).
Источниками питания схем и элементов автоматики на постоянном токе таких, как бесконтактные выключатели серии БВК и КВД, логические элементы серий Т и И, серводвигатели постоянного тока, реле времени и др. являются выпрямительные устройства, выполненные по различным схемам.
В зависимости от требований к параметрам выпрямителя (напряжения, тока и величины пульсации) применяют различные схемы выпрямителей — от простейшего однополупериодного до трех и шести фазных мостовых схем, обеспечивающих достаточно качественное выпрямление.
В качестве полупроводниковых элементов в этих схемах используют различные диоды (кремневые и германиевые). Селеновые элементы в устройствах автоматики используют редко изза низких допустимых напряжений на один элемент и значительных размеров, хотя по надежности и перегрузочным показателям они превосходят другие полупроводниковые элементы.
Надежность работы схем и элементов электроавтоматики во многом зависит от качества питающего напряжения, т. е. от его колебаний, и пульсации формы кривой. Известно, что номинальное значение выходного напряжения трансформатора и выпрямительного устройства должно соответствовать номинальной нагрузке (току). При отсутствии или уменьшенном токе нагрузки выходное напряжение трансформатора и выпрямителя превышает номинальное значение за счет уменьшения внутреннего падения напряжения (на обмотках и вентилях).
Падение напряжения на обмотках трансформаторов управления обычно не превышает 5%. Что касается падения напряжения на выпрямителях, то оно определяется принятой схемой и типом вентиля. Так, в обычных кремниевых и германиевых диодах падение напряжения 0,5—1,5 В на один элемент, в то время как для селеновых выпрямителей эта величина (в зависимости от типоразмера элемента) достигает нескольких вольт.
Для питания разветвленных схем с большим числом аппаратов постоянного тока используют комплектные выпрямительные устройства, состоящие из трансформатора, набора вентилей и других элементов, обеспечивающих нормальную работу этих устройств.
Рис.6-1 - Выпрямительные блоки и схемы их включения: а - серии БПВТ-24 с трансформатором; б – серии КЦ402 для непосредственного включения
Такие комплектные блоки питания выпускают в различных исполнениях от простейших мостовых выпрямителей с трансформатором до сложных устройств с регулируемым и стабилизированным напряжением. На рис.6-1, а показан блок питания серии БПВТ-24 с выходным напряжением 24 В (номинальный ток нагрузки 2,5; 4, 6,3; 10; 16; 25 и 40 А), предназначенный для питания обмоток электромагнитных муфт, бесконтактных выключателей и других элементов, не требующих жесткой стабилизации напряжения.
Для питания отдельных элементов постоянного тока, включенных в общую схему переменного тока, следует применять выпрямительные безтрансформаторные блоки, представляющие собой диоды, собранные по мостовой схеме в едином корпусе. На рис. 120, б приведены схема и внешний вид выпрямительного блока серии КЦ402 на базе диффузионных кремниевых диодов. Эти блоки рассчитаны на ток 0,6 и 1 А при обратном напряжении 600 В.
Стабилизаторы напряжения и тока
Стабилизаторы - устройство, с помощью которого автоматически поддерживается заданное соотношение между фактическим стабилизируемым напряжением или током и опорным. Стабилизаторы устанавливаются на выходе выпрямителя (после фильтра), если электронное устройство, питающееся от выпрямителя, нуждается в стабилизированном напряжении или токе, т.
е. таком напряжении, которое не изменяется в определенных пределах при изменении нагрузки или колебаниях напряжения сети.
Стабилизаторы напряжения характеризуются следующими основными параметрами:
-номинальным напряжением Uвх
источника питания, поступающим на вход;
- номинальным выходным напряжением, равным напряжению на нагрузке, Uвых = Uн;
- номинальным выходным током Iн,
поступающим на нагрузку; - коэффициентом стабилизации Kст = (
ΔUвх/Uвх)/
характеризующим стабильность выходного напряжения (где ΔUн-
абсолютное отклонение стабилизированного напряжения от номинального, Uвх
- абсолютное изменение питающего напряжения);
- Выходным сопротивлением Rвых =
ΔUн/
ΔIн
(где ΔIн -
это изменение тока нагрузки);
- Температурным коэффициентом напряжения θ, характеризирующим степень стабильности выходного напряжения при изменении температуры (θ = ΔUн/
ΔTc,
где ΔTc
изменение температуры);
- Коэффициентом полезного действия η
- отношение мощности Pн
, поступающей на нагрузку, к мощности Pвх,
поступающей на вход стабилизатора (η = Pн/ Pвх=(Uн/Iн)/(Uвх/Iвх))
В параметрических стабилизаторах стабилизация основана на свойствах стабилизаторов сохранять постоянство напряжения при изменении проходящего через них тока.

Рис.6-2 - Параметрический стабилизатор
Входное напряжение поступает на нагрузку через регулирующий элемент (рис.6-2) – резистор Rp
и напряжение на ней равно Uн = UвхRн/(Rр+Rн).
Чтобы обеспечить постоянство напряжения постоянство напряжения Uн
при возрастании Uвх
, сопротивление резистора Rp
должна возрастать, а при уменьшении Uвх
– уменьшается. При этом ток нагрузки Iн
равен току Iр
проходящему через Rp.
Таким образом для поддержания Uн
и Iн
постоянными сопротивление резистора Rp
должно меняться в зависимости от изменения входного напряжения Uвх
. Такими свойствами обладают приборы нелинейной вольтамперной характеристикой (газовые стабилитроны тлеющего разряда, кремневые стабилитроны, а также транзисторы). Параметрические стабилизаторы позволяют стабилизировать напряжение от единицы до десятков и даже сотен вольт, но ток нагрузки обязательно должен быть меньше тока, проходящего через стабилитрон, иначе при изменении Rн
ухудшается стабилизация Uвых
.
Компенсационные стабилизаторы, в которых с помощью обратной связью образуется управляющее воздействия на регулирующий элемент сравнением выходного стабилизированного напряжения заданным опорным напряжением, используются в устройствах и схемах с большими токами и напряжениями и обеспечивают большой коэффициент стабилизации. В качестве компенсационных стабилизаторов используют полупроводниковые или ламповые схемы, представляющие схему регулирования.
Существуют три основных типа регулирующих элементов: последовательный, последовательный с шунтом и параллельный.
Для автоматического поддержания напряжения промышленных сетей освещения с лампами накаливания, дуговыми, ртутными и люминесцентными лампами при повышении питающего напряжения до 286В выпускаются трёхфазные полупроводниковые стабилизаторы – ограничители. Стабилизаторы могут также быть использованы как бесконтактные выключатели осветительной нагрузки.
Стабилизатор тока представляет собой усилитель с отрицательной обратной связью по току

Рис.6-3 - Функциональная схема стабилизатора тока
Стабилизируемый ток Iн
проходит через резистор Ro
(рис.6-3),
на котором падение напряжения сравнивается с опорным напряжением Uon
, поступающим от внешнего источника. Сигнал в виде разности напряжений поступает на вход усилительной схеме с токовым выходом, состоящей из усилителя напряжения с коэффициентом усилителя К и усилителя тока с крутизной S, которая характеризуется крутизной стабилизации Sст=KS.
Полупроводниковые стабилизаторы напряжения и тока
Стабилизаторы напряжения и тока находят широкое применение в различных устройствах автоматики. В одних случаях их применяют как высокостабильные источники питания, обеспечивающие необходимую надежность работы, в других - как источники эталонного напряжения. Последние необходимы во многих системах автоматического регулирования, измерительных устройствах, преобразователях аналоговых величин в цифровую форму, в схемах электрического моделирования и т.д.

Рис. 6-4 - Структурная схема стабилизатора напряжения.
Принцип работы стабилизатора напряжения можно проследить по типовой структурной схеме, представленной на рис. 6-4.
Напряжение стабилизируется следующим образом. Выпрямленное и отфильтрованное напряжение от сети переменного тока подается через регулирующий элемент на нагрузку. Часть этого напряжения с нагрузки, сравнивается с постоянным стабилизированным напряжением, разность напряжений подается на усилитель, с выхода которого усиленный сигнал подается на регулирующий элемент, воздействуя на последний таким образом, что стабилизированное напряжение Uст
поддерживается с определенной точностью постоянным.
Схема стабилизатора на один номинал стабилизированного напряжения приведена на рис. 6-5.
Стабилизатор включается в сеть переменного тока через трансформатор. Диоды Д1
, Д2
и обмотки ω2
трансформатора представляют собой выпрямитель. Фильтром служат конденсаторы С1
, С2
, С3
; регулирующим элементом – транзистор Т1
совместно с резистором R1
; источником стабилизированного (опорного) напряжения – батарея Е; усилителем – транзистор Т2
с резисторами R2
, R3
. Нагрузкой является резистор Rн
.
Схема стабилизатора напряжения работает следующим образом. Предположим, что стабилизированное напряжение Uст
на нагрузке Rн
по каким либо причинам возросло относительно своего установившегося значения. Это приведет к увеличению тока I2
в резисторе R2
и, следовательно, к увеличению тока базы Iб2
транзистора Т2
, и снизит ток базы Iб1
регулирующего транзистора Т1
(так как Iк2
+Iб1
=const). Уменьшение тока базы Iб1
вызовет снижение эмиттерного и коллекторного токов Iэ1
и Iк1
транзистора Т1
и тем самым восстановит примерно прежнее значение напряжение на выходе стабилизатора. Аналогично работает стабилизатор и при уменьшении его выходного напряжения.

Рис. 6-5 - Схема стабилизатора напряжения
Стабилизированное (выходное) напряжение Uст
стабилизатора равно опорному напряжению Е.
В качестве источника опорного напряжения используются полупроводниковые стабилитроны или опорные диоды типа Д814В-Д814Д. Обратное напряжение таких диодов равно 10 - 13 В, максимальный ток при этом напряжении равен 25 мА.
При изменении обратного тока от 0 до 25 мА напряжение стабилитрона изменяется не более чем на 0,1 - 0.15 В. Поэтому стабилитроны с успехом используются в схемах стабилизаторов источников стабилизированного (опорного) напряжения.
В некоторых схемах автоматически требуется поддерживать ток в нагрузке стабильным при изменении нагрузки, например в электромагнитах, электромагнитных датчиках, в которых ток питания должен быть постоянным. Для этого применяются специальные стабилизаторы тока.
Схемы таких стабилизаторов тока приведены на рис. 6-6, а и б.

Рис. 6-6 - Схемы стабилизаторов тока.
а – с нагрузкой в цепи эмиттера; б – с нагрузкой в цепи коллектора.
Усилители постоянного тока в обеих схемах однокаскадные, нагрузка в первой схеме (рис. 6-6, а) включена в цепь эмиттера, во второй (рис. 6-6, б) – в цепь коллектора.
Первая схема представляет собой обычный стабилизатор напряжения, у которого в нижнем плече делителя стоит эталонный резистор Rэт
, а в верхнем - нагрузочное напряжение.
На эталонном резисторе Rэт
поддерживается постоянное напряжение с помощью цепи обратной связи, а в цепи нагрузки поддерживается постоянный ток независимо от значения нагрузки.
Во второй схеме эталонный резистор Rэт
является как бы сопротивлением нагрузки обычного стабилизатора напряжения, а сопротивление нагрузки включено последовательно с внутренним сопротивлением источника питания Uвх1
.
В обеих схемах усилители постоянного тока питаются от отдельных маломощных источников питания Uвх2
. Принцип работы представленных стабилизаторов тока такой же, как и стабилизаторов напряжения.
Цепь обратной связи с некоторой определенной ошибкой поддерживает постоянным эталонное напряжение Uэт
. Ввиду того, что эталонное сопротивление Rэт
является постоянным, ток, проходящий через это сопротивление, также остается постоянным и проходит одновременно через сопротивление нагрузки Rн
. Транзистор Т1
может быть составным.
Контрольные вопросы:
1) Назначение индикаторных устройств в автоматики.
2) Разновидности индикаторных устройств.
3) Как устроен жидкокристаллический индикатор?
Глава 7 Бесконтактное управление
Основные функции, которые выполняют САУ: защита, управление, коммутация, контроль, регулировка.
Электромагнитные контакторы и реле выполняют функции коммутации электрических цепей, а тепловые и электромагнитные аппараты имеют плавкие вставки – функции защиты.
Достоинством контактной аппаратуры САУ является:
- Малое остаточное напряжение на замкнутых контактах, - отсутствие токов утечки, - высокая удельная мощность. Недостатки:
- невысокое быстродействие, - чувствительность к вибрациям, - электромагнитные помехи, - плохие эксплутационные свойства.
Возрастающие требования к надежности, быстродействию и экономичности привели к
необходимости использовать бесконтактные элементы в САУ:
· Логические элементы
· Электронные коммутаторы
· Бесконтактные путевые переключатели.
Бесконтактные элементы чаще всего собраны на диодах и транзисторах или тиристорах (и представляют собой ИС).
Логические элементы
Эти элементы при подаче технических или иных управляющих сигналов могут резко изменять сопротивление в управляемой цепи, делая его или чрезвычайно большим или очень малым, это аналогично замыканию или размыканию цепи контактным реле.
Для описания схем дискретного контактного или бесконтактного управления исполняют специальный математический аппарат алгебры логики, где функция применяет только двоичные значения 1 и 0. действия логических элементов аналогично действию релейно-контактных схем.
Эквивалентная схема ИЛИ-НЕ - это если заменить замыкающий контакт (Х) на размыкающий.
По средствам элементов И, ИЛИ, НЕ могут быть собраны логические схемы, заменяющие любые релейные, не имеющие реле времени.
Это вытекает из того, что все релейные схемы составлены из последовательных различных и параллельных соединений замыкающих и размыкающих контактов.
Мощность входных сигналов, необходимая для нормальной работы бесконтактных логических элементов, обычно не превышают 0,01 В; их выходная мощность обычно не больше 0,015 Вт.
При составлении схемы логического управления электромагнитами, электромагнитными муфтами, контакторами и другими исполнительными аппаратами необходимы промежуточные усилители, например тиристорами.
При составлении схемы логического управления, предназначенного для тех же целей, группа контактов, включенных параллельно, может быть заменена ИЛИ с заземляющими входами, а группа последовательно включенных контактов И.
Элемент И-НЕ является универсальным (комбинируя элементы только одного вида, можно создать различные схемы эквивалентными по своему действию элементами И, ИЛИ, НЕ.
Схемы из элементов И-НЕ
А*А

а) «ИЛИ» б) «И» в) «НЕ»
Рис. 7-1
Это означает, что любые релейные схемы, работающие без выдержки времени могут быть собраны из элементов одного и того же вида.
Таким же свойством обладает элемент ИЛИ-НЕ.
Число элементов в схемах релейно-контактного управления того же значения.
В некоторых логических схемах приходится применять в 3-4 раза больше элементов, чем в контакторах.
Достоинства:
· Высокая надежность и продолжительный срок службы компенсируют. Недостатки:
· Большая сложность, высокая стоимость (систем логического управления).
Выпускаемые бесконтактные логические элементы обычно совмещают функции нескольких логических элементов (например, И, НЕ, ИЛИ-НЕ в одном элементе).
Это оказалось возможным вследствие малых размеров и относительно невысокой стоимости основных элементов радиотехники.
При всяком применении такого функционального логического элемента часть его возможностей остается неиспользованной.
Если у логических элементов И, И-НЕ использованы не все входы, их нужно соединить с одним из использованных входов.
Схема управления с двух различных мест
· При нажатии на кнопку П1(П2) на выходе ИЛИ появляется сигнал;
· Если кнопка С1 и С2 не нажаты, то на всех входах элемента И при этом имеются сигналы.
· Тогда выходной сигнал этого элемента через усилитель У включает контактором КМ.
· Там же сигнал одновременно подается на третий вход элемента ИЛИ – это дает возможность обнулить кнопку П1(П2), не вызывая отключения кнопки С1 и С2, П1 и П2 – кнопки 1 в релейно-контакторной схеме – контакты кнопок.
Комбинируя схемы соединения одинаковых логических элементов, можно получать действие, свойственное другим элементам.
- Используя только один из входов элемента ИЛИ – получаем свойства элемента «Повторитель».
Такое же действие можно получить, соединяя друг с другом все выходы элемента И.
В автоматике также применяют транзисторные логические элементы
Транзисторные схемы при значительном числе входов требуют большого числа триодов.
Более экономичны комбинированные диодно-транзисторные схемы. Учитывая недостатки систем бесконтактного управления на логических элементах, то они применяются только при очень высоких требованиях к надежности и коротких циклах обработки. В большинстве случаев исполняют релейно-контактную аппаратуру. Алгебра логики дает возможность разрабатывать схемы релейно-контактного и бесконтактно управления чисто математическим путем, используя для этого ЭВМ и программистов надлежащей квалификации. Число срабатываний на логические элементы не влияют.
Бесконтактный путевой переключатель
Это устройства, работающие без механического контакта, существует три вида путевых переключателей:
1. с использованием изменения сопротивления
2. использующие резонанс тока.
3. работающие по принципу трансформатора.
С использованием изменения сопротивления
1.
подвижный якорь
2.
подвижный сердечник
3.
катушка
Рис. 7-2
Принцип действия:
Когда якорь занимает положение над сердечником, в катушке возникает индуктивное сопротивление, которое выводит из равновесия электрический мост – это является входным сигналом на логический элемент управляющей цепи.
Использующие резонанс тока
1.
подвижный якорь
2.
подвижный сердечник
3.
колебательный контур
Рис. 7-3
Принцип действия:
Когда якорь занимает положение над сердечником в колебательном контуре, сила тока достигает максимального значения – это является входным сигналом на логический элемент управляющего сигнала.
Работающие по принципу трансформатора

Рис. 7-4
Принцип действия:
Когда якорь не находится над сердечником катушки 3, наводится незначительная ЭДС под действием тока катушки 4, в момент, когда якорь находится над сердечником катушки 3, наводится вторичная ЭДС большого значения, которая является входным сигналом на логических элементах управления.
Бесконтактный путевой переключатель типа БВК-24
Обычно бесконтактным называют путевые переключатели, работающие без механического контакта между переключателем и перемещающимся узлом станка.
Если такой переключатель не имеет электроконтактов и работает на логическом элементе, то его называют бесконтактным переключателем.
Устройства заменяющие контакты в бесконтактных путевых переключателях.
1)Стальной якорь прикрепленный к подвижному механическому , перемещается над подвижным сердечником. Когда якорь проходит над сердечником индуктивное сопротивление находится на нем , катушке достается максимум R1max
Если при этом использована, например схема электрического моста в одно из плеч которого включена катушка, то мост выходит из состояния равновесия и подается сигнал на включение логического элемента или реле.
2)Подключение параллельно катушки емкости C,можно использовать явление резонанса
тока.
При прохождении якоря мимо сердечника сила тока достигает минимального значения.
Это явление используют для подачи сигнала на логический элемент или реле.
3)Бесконтактный переключатель, срабатывающий по принципу трансформатора.
Когда якорь удален магнитный поток в сердечнике мал и во вторичной катушке незначительная ЭДС.
Когда якорь находится над сердечником поток резко возрастает, возникает большая вторичная ЭДС на логическом элементе или реле подается сигнал.
Некоторые из выпускаемых в настоящее время
БПП , использующих принцип трансформатора ,работает с погрешностью ,не превышающий 0,01-0,1мм.
Пример бесконтактного путевого переключателя типа БВК- 24

(-) Rвк = 0 Рис. 7-5
Если в колебательном контуре, состоящий из контурной обмотки Wk и конденсатора C , возникнет электромагнитные колебания, то они будут быстро затухать.
Причиной затухания является сопротивление проводов катушки и контура.
Чтобы эти колебания имели постоянную амплитуду, т.е. были незатухающими, в колебательный контур в такт с его колебаниями нужно вносить дополнительные порции энергии.
Для этого периодически кратковременно отпирается транзистор VT и колебательный контур присоединяется к сети постоянного тока I.
Для открывания транзистора используется обмотка положительно обратной связи Wп.с.
Обмотки Wк и Wп.с. должны в один раз цилиндрически ферритного сердечника,
Поэтому изменение тока в обмотке Wк вызывает появление переменной ЭДС в Wп.с.
Когда эта ЭДС создаёт на базе транзистора отрицательную полярность, трансформатор отпирается, в колебательный контур вводится энергия, необходимая для поддержки в нём затухающих колебаний.
Подбором сопротивлений R1 и R2 создают на базе TV напряжение, запирающее трансформатор при отсутствии ЭДС в обмотках Wп.с. Последовательно с Wп.с. включена обмотка с отрицательной связью Wo.c.
Wo.c. Wn.c Wk Она уложена в паз ферритного сердеч-
ника (2),расположенного так что между ним и такимже сердечником (1) остается большой воздушный забор. Изменение силы тока в Wk наводит ЭДС в обмотке Wo.c.
Рис. 7-6
Обмотка включена так что ее ЭДС направлена навстречу ЭДС обмотки Wn.c. и значительно превышает ее по величине.
Это обеспечивается большим числом витков обмотки. В результате совместно действия обеих обмоток на базе транзистора VT отрицательного потенциала не возникает.
Поэтому транзистор остается запертым и в нем не возникает незатухающие колебания.
Если между контактами Wk и Wo.c. ввести алюминиевый экран (3) то индуктивная связь между этими катушками ослабевает и действие обмотки Wo.c. резко уменьшается.
При этом возникает генерация незатухающих колебаний в колебательном контуре, в цепи эмиторн-колекторного транзистора VT появляется пульсирующий I постоянного направления, и кодовое реле включается.
При удалении алюминиевого экрана генерация вновь прекращается.
Частота колебаний (несколько тысяч герц) подбирается параметрами колебательного контура.
Возникновение генерации и ее срыв происходит за 3-4 периода этой частоты. Данная схема упрощенная, реальная схема дополняется элементами, обеспечивающие устойчивую работу при колебаниях температуры окружающей среды (тиристорами, стабилитронами выпрямляют напряжение, конденсаторами).
Путевой переключатель имеет корпус из литого капрона. Данный путевой переключатель целевой, выпускаются аналогичным переключателями торцевого и кругового исполнения. Достоинства: - высокая надежность
- долговечность
- быстродействие
-высокая частота срабатывания
Недостатки
: высокая стоимость путевых переключателей для управления большими мощностями.
Контрольные вопросы:
1) Назначение цифро-аналогового преобразователя.
2) Назначение аналого-цифрового преобразователя.
Глава 8 ИНДИКАТОРНЫЕ УСТРОЙСТВА
В системах автоматики часто требуется индицировать данные, для этого применяются индикаторные устройства. Самая простая форма индикаторного устройства – сигнальная лампа. Также вывод данных осуществляется на индикаторы символьного типа, где изображение формируется на светящих катодах газоразрядной лампы с помощью точечных матриц, или на сегментное поле, где символы формируются комбинацией светящихся точек или сегментов.
Индикаторные устройства бывают различных типов:
1. накальные
, применяется нить накала, включение которых вызывает свечение;
2. газоразрядные
, принцип действия основан на свечении газ-ой смеси под действием эл.поля. Основным компонентом смеси является неон с небольшими добавками аргона и криптона, самые экономичные индикаторы.
3. свето-диодные
, в которых используется эффект видимого свечения при прямом перемещении р-п
перехода в полупроводниках. Используется фосфид галлия. Получили широкое распространение из-за малой Р
потр., небольших размеров и высокой надежности. Изготовляются разных размеров, форм и цветов излучения.
4. жидкокристаллические
, принцип действия которых основан на изменении оптических свойств в некоторых жидкостях под действием электрического поля.
5. люминисцентные
, используют материал люминофор.
НЕОНОВАЯ ЛАМПА

Рис. 8-1
Прибор состоит из двух электродов, заключенных в стеклянный баллон, наполненный неоном. Представляет собой устройство тлеющего разряда, работающего в режиме аномального катодного падения, ограниченного обязательно резистором. Для тлеющего разряда характерно свечение газа около катода, напоминающего тление горящего угля.
Неоновая лампа применяется для сигнализации при наличии напряжения и его изменениях, а также для возбуждения колебаний в генераторах, не имеющих резонансного контура. Рассмотрим на примерной схеме включение лампы в генераторе.
Эта схема включает накопительный и нелинейный элементы: в качестве накопительного используют конденсатор, нелинейного – неоновая лампа, которая регулирует количество энергии от источника к конденсатору и от конденсатора к нагрузке.
Регулировку можно осуществлять, так как лампа загорается и гаснет при разных значениях напряжения, амплитуда определяется хар-ой неоновой лампы, а частота свойствами схемы и значениями напряжений, при которых лампа загорается и гаснет.
Рассмотрим ВАХ: при определенном значении напряжения равном Uвозник. возникает разряд в лампе, при котором ток скачком возрастает. При увеличении напряжения увеличивается плотность тока на катоде и усиливается яркость свечения. При уменьшении напряжения, ток скачком падает до 0, а напряжение до значка Uпрекращ. разряда. Во всех газоразрядных лампах Uвозн. больше Uпрекр., это объясняется следующим явлением: разряд возникает в лампе в газе не насыщенном ионами, а прекращается разряд в ионированном газе.
При подаче напряжения конденсатор заряжается до Uвозник. В момент, когда напряжение на конденсаторе равно Uвозн., в лампе возникает тлеющий разряд и сопротивление неоновой лампы понижается, следовательно, конденсатор разряжается до Uпрекращ. разряда. В итоге получается процесс медленного заряда и быстрого разряда. На нагрузке напряжение имеет тоже переменное значение.
ТРЕХЭЛЕКТРОДНАЯ ИНДИКАТОРНАЯ ЛАМПА
Имеет анод и два катода: индикаторный и вспомогательный, расположенные внутри анода.
Через купол баллона свечение газа видно только около индикаторного катода, так как вспомогательный катод закрыт анодом. Индикаторный катод подключен к минусу источника через резистор, а вспомогательный катод непосредственно, если подаем анодное напряжение, то свечение будет только на вспомогательном катоде, для получения свечения на индикаторном катоде, необходимо подать дополнительное управляющее напряжение на резистор полярностью такой же, как и напряжение анодное, чтобы напряжения суммировались. Тогда напряжение на индикаторном катоде будет больше чем на вспомогательном катоде, и свечение перебрасывается на индикаторный катод, соответственно его видно.

ЗНАКОВЫЕ ИНДИКАТОРЫ ТЛЕЮЩЕГО РАЗРЯДА

Цифровой Сегментный Условно-графическое изображение
Рис. 8-3
Баллон заполнен неоном, в цифр.индикаторе катод выполнен из проволоки в виде цифр, расположенных друг над другом. При подаче U между анодом и определенным катодом возникает разряд и соответственно возникает свечение газа около катода. Толщина линий свечения составляет 1-2 мм оранжево-красного цвета. Анод обычно выполнен из проволочной сетки. В сегментном индикаторе свечение знака получаем с помощью определённой комбинации сегментов.
СХЕМА ВКЛЮЧЕНИЯ ЦИФРОВОГО ИНДИКАТОРА

Используется в системах сигнализации и связи, контрольно-измерительных аппаратов (световое табло, пульты управления диспетчерских пунктов, различные автоматы).
ЗНАКОВЫЕ НАКАЛЬНЫЕ ВАКУУМНЫЕ ИНДИКАТОРЫ

В баллоне с вакуумом на теплостойкой изоляционной плате расположены из вольфрамовой проволоки (нити накала) сегменты или изображение букв или цифр. Все сегменты имеют 1 вывод. Подключение к источнику питания определенной комбинации сегментов вызывает изображение знака или буквы желтого цвета, при рабочей температуре 1200ºС. Срок службы 10000 и более часов.
Индикаторы на светодиодах

Основной частью светодиода является диод с плоскостным фотодиодом. Когда диод включается в прямом направлении, через p-n переход протекает ток и возникает излучение, которое фокусируется пластмассовой линзой. Многие светодиоды изготавливают из арсенида галлия. Последовательно с диодами включаются резисторы, которые ограничивают ток до 20 мА. Светодиоды чувствительны к полярности напряжения, поэтому аноды подсоединяются к «плюсу», а катоды к «минусу» (земля). Свечение образуется комбинацией сегментов.
Пример: Если необходимо высчитать десятичную цифру «7» - необходимо, чтобы
замкнулись ключи а, в, с «5» - а, с, d, f, g «12» и т. д.
Ток течёт от «земли» через замкнутый контакт, ограничительный резистор, светодиод, АК остаток питания.
Для активизации светодиодных сегментов необходим потенциал «земля» (сигнал низкого логического уровня).
Необходимые сигналы для управления работой сегментного индикатора, обеспечиваются соответствующими ИС. Такая ИС – называется индикатором формирователем. Этот формирователь обычно помещается в общий корпус с дешифратором.
Электролюминесцентные индикаторы
Электролюминесцентные индикаторы предназначены для отображения различной информации в системах контроля и управления. В них используется явление электролюминесценции, состоящей в том, что некоторые вещества способны излучать свет под действием электромагнитного поля. По устройству они представляют собой плоский конденсатор.
(электрод);
3 – слой диэлектрика;
На металлический электрод нанесён слой диэлектрика, состоящего из органической смолы с добавлением люминесцентного порошка, основу которого составляет сульфит или селенит цинка.
Добавление к люминофору активатора позволяет получать различные цвета (жёлтый, красный, голубой, белый). Свет люминесцентного слоя накладывается на прозрачную плёнку (электропроводящую и выполненную сплошной). Для сохранения от внешних воздействий служит стеклянная пластина. Если к электропроводам приложить переменное напряжение, то под действием электрического поля в слое диэлектрика возникает свечение. Прозрачный электрод обычно изготавливается из оксида олова, а металлический электрод имеет форму букв, цифр, сегментов. Металлический электрод может быть растровым (состоящим из ряда полос) или матричным (с большим числом точечных элементов).
Электролюминесцентные индикаторы бывают различных типов и размеров, дают светящееся изображение на тёмном фоне и тёмное изображение – на светящемся фоне. Бывают одноцветные и многоцветные индикаторы. Для изображения цифр используются индикаторы с семью и девятью сегментами. Для их питания применяется переменное синусоидальное напряжение 220в, частотой от 400 до 1200 Гц. Электролюминесцентные индикаторы оформляются в пластмассовые корпуса. Линейные размеры высвечиваемых элементов составляет от единиц до десятков миллиметров и соответственно применяется ток от десятых долей мА до десятков мА. Рабочая температура – от минус 40°С до плюс 50°С. Срок службы равен десяткам тысяч часов.
Достоинства: малая потребляемая мощность при высокой яркости свечения; высокая механическая прочность; большой срок службы; плоская конструкция.
Недостаток – как и у многих других типов индикаторов, необходимость применения довольно сложных систем управления.
Жидкокристаллические индикаторы
Жидкокристаллические индикаторы основаны на использовании жидких кристаллов, представляющим собой некоторые органические жидкости с упорядоченным расположением молекул.
Жидкие кристаллы прозрачны для световых лучей, но под действием электрического тока структура их нарушается, молекулы располагаются беспорядочно, и жидкость становится не прозрачной.
Они могут иметь различные конструкции.
1,3 – стеклянные пластины;
2 – полимерная смола;
4 – электрод;
5 – кристаллическая жидкость; А, Б, В – прозрачные сегменты электрода.
Рис.8-8
Между двумя стеклянными пластинами помещается жидкий кристалл. На нижнюю стеклянную пластину наносится токопроводящий слой зеркальным отображением. Электроды выполнены в виде сегментов.
Если между электродами нет напряжения, то световые лучи проходят через прозрачную жидкокристаллическую пластину, и изображения нет на светлом фоне.
Если подать напряжение между электродами, например сегмент А, то под действием электрического поля под сегментом А кристаллическая жидкость теряет прозрачность и световые лучи не проходят до зеркальной поверхности и получаем тёмное изображение на светлом фоне.
Жидкокристаллические индикаторы экономичны. Ток, потребляемый для одного символа не превышает одного мА, долговечность составляет десятки тысяч часов.
Достоинства: малая потребляемая мощность; компактность; механическая прочность; простота конструкции; долговечность.
Недостатки: низкое быстродействие, т. к. переход молекул из упорядоченного состояния в беспорядочное и наоборот составляет до двухсот микросекунд. Для управления нужны сложные интегральные схемы.
Контрольные вопросы:
1) Назначение узла памяти.
2) Назначение узла скоростей.
Глава 9 Электронные коммутаторы
Устройства, выполненные на основе вакуумных газоразрядных приборов, обеспечивающие по средствам включения выполняется выбор требуемой выходной цепи и соединенной с ней входной. Они не разрывают электрической цепи, что повышает их надежность и быстродействие.
Достоинства:
- Объединение функций коммутации и защиты, так как ключ защищен от перегрузок тока и размещен в начале линии, сам становился средством её защиты.
- возможность двухсторонней связи с цифровыми системами контроля и управления. - возможность плавного включения, отключения путем формирования переходных токов. - возможность отключения тока при коротком замыкании, а также при аварийных ситуациях.
- сигнализация о состоянии шины. - возможность уменьшения массы.
1. Электролучевой коммутатор.
2. Схемные логические (на электролампах, газоразрядных и nin приборов).
3. Коммутатор аналоговых сигналов.
Электролучевой коммутатор
Представляет собой электролучевой прибор, который служит для безинерционного переключения слаботочных электрических цепей, действие такого коммутатора основано на управлении положении электрического луча, который в заданной последовательности направляется электрическим или магнитным полем на изолированные электроды, подключенные к внешним цепям и при этом внешними сигналами может управлять токи электрического луча.
Недостатки: Сложность конструкции, высокая стоимость, малый срок службы.
Схемные коммутаторы изготавливаются на биполярных, полевых и МДП транзисторах, транзисторные ключи, выполненные на биполярных транзисторах имеют недостаток на открытых транзисторах. Для удаления этого недостатка в структуру таких ключей представляют два встречно включенных транзистора (рис. 9-1).

Рис. 9-1
1. Uупр подается на базаво-коллекторные переходы.
2. этот тип транзисторного ключа чаще всего используется как переключатель тока МДП
с индуцированным каналом p-типа (рис. 9-2).

Рис. 9-2
Переключатель тока
. Такой каскад (рис. 9-3) предназначен для переключения тока из одной цепи в другую. Схема переключателя состоит из двух идентичных усилителей на транзисторах VT1 и VT2, связанных эмиттерами. При изменении напряжения uвх
ток I
э в эмиттерной цепи переключается из цепи транзистора VT1 в цепь транзистора VT2 или наоборот. На базу VT2 подается стабильное опорное напряжение U
оп. Напряжение U
э на эмиттерах приблизительно повторяет большее из двух напряжений: U
оп и u
вх
. При u
вх
= U
оп токи и напряжения в плечах схемы соответственно одинаковы: i
k1 =
i
k2
≈ 0,5I
э; u
k1
= u
k2
≈ E
k
-
-0,5I
эR
k
, U
э = U
оп-e0,
где eо
(десятые доли вольт) — напряжение U
бэ
, на открытом эмиттерном переходе. Предположим, что U
вх начинает возрастать от значения U
вх = Uоп. При этом напряжение U
э тоже увеличивается, а так как U
Б2
= Uoa = const, то «БЭ2 уменьшается, т. е. транзистор VT2 начинает запираться. Если считать, что он запрется при мю
= О, то это произойдет, когда Мэ= Uоп, т. е. при Uвх = Uоп + eо
. После запирания транзистора VT2 ток I
э переключится в цепь транзистора VT1.
Если U
вх начинает уменьшаться от уровня
U
оп, то напряжение U
БЭ1
тоже уменьшается, так как
Рис.9-3
потенциал эмиттеров t/э задается большим сейчас стабильным напряжением Uon (U3 = Uon — eg). Когда ит окажется равным U
э, т. е. при U
вх = U
оп— ео
, транзистор VT1 запрется и весь эмиттерный ток переключится в цепь транзистора VT2. Заметим, что после изменения u
вх
транзисторы в процессе переключения управляются со стороны эмиттеров, т. е. работают как каскады с общей базой.
Элементы схемы переключателя выбраны с таким расчетом, чтобы исключить насыщение транзисторов. Однако в данном случае коллекторные токи транзисторов оказываются в активном режиме достаточно стабильными.
Это объясняется стабильностью тока эмиттеров (I
э = Uэ
/R
э ≈ Uon /Rэ), с которым коллекторный ток каждого транзистора связан коэффициентом α (I
k
= α I
э); значения последнего колеблются незначительно (в десятки раз меньше, чем коэффициент β в схеме с общим эмиттером).
Так как транзисторы работают по схеме с общей базой, их постоянная времени τα
τβ
, из-за отсутствия насыщения исключается задержка включения транзистора. В результате быстродействие переключателя тока оказывается значительно выше, чем у ключа с общим эмиттером.
Коммутаторы <<с n входов на один выход>>
Коммутатор (рис.9-4) даёт возможность подключать канал Y к разным источникам информации (D1,D2,D3).Выбор присоединяемого источника (входа коммутатора) осуществляется сигналом на адресном входе. Информация будет поступать из того канала D, на элемент И которого подаётся разрешение в виде логической 1 с одного из адресных входов А1,А2,А3. Рассмотренный коммутатор выполнен на одной микросхеме, содержащей в корпусе три элемента И, выходы которых соединены с входами элемента ИЛИ.
Задачу, аналогично той, которую решает коммутатор (рис.9-4.), выполняет м у л ь т и п л е к с о р -
коммутатор, в котором выбор входа по его номеру (адресу) осуществляется двоичным кодом.
На рис.9-5. приведена функциональная схема мультиплексора. Так же как схема рис.9-4, он содержит

Рис. 9-4 Рис. 9-5
конъюнкторы, к которым подходят информационные линии D и дизъюнктор, каждый вход D подключается к выходу Y через соответствующий конъюнктор. Однако в данном случае коммутация осуществляется при наличии на конъюнкторе трёх разрешающих логических единиц (с трёх адресных входов ) А1,А2,А3. Таким образом, основу мультиплексора составляет дешифратор, у которого дополнительным входом каждого конъюнктора является информационный вход.
В соответствии с этим составлена схема (рис.9-5).Данный мультиплексор имеет восемь информационных (D0-D7) и три адресных (А1-А3) входа. На адресные входы поступает трёхэлементный цифровой код, полное число комбинаций которого равно 2³, т.е. восьми. Естественно положить, что код 111 должен обеспечить соединение выхода Y с входом D7 (111=7), код 110- с входом D6 (110=6) и т.д., код 000- с входом D0.
Как и в дешифраторе, для разблокирования конъюнктора его входы надо соединить непосредственно с теми адресными входами, на которых при данном коде присутствуют единицы, и через инверторы - с теми входами, на которых находятся. Так, например, на второй сверху (на рис.9-5.) конъюнктор непосредственно поступает сигнал с входа А1 и через инверторы- с входов А3 и А2, что при коде адреса
Рис. 9-6 001 обеспечит на этом конъюнкторе три логические 1, т.е. подключение к выходу мультиплексора входа D1. Входы нижнего (рис.9-5.) конъюнктора соединены с адресными входами непосредственно, что при коде адреса 111 обеспечит подключение к выходу мультиплексора информационного входа D7.
Кроме прямого назначения мультиплексор может использоваться для преобразования параллельного кода на входах DO -D7 в последовательный код на выходе. Для этого код на адресных входах должен циклически изменяться, принимая все последовательные значения. Такое изменение кода можно обеспечить, присоединив к адресным входам выходы счетчика, последовательно изменяющего свое состояние под действием импульсов генератора.
Интегральные микросхемы мультиплексоров
. Наша промышленность выпускает несколько типов микросхемных мультиплексоров. На рис.9-6 показано условное изображение мультиплексора (микросхема серии К155), имеющего восемь
Рис. 9-7

Рис.9-8
информационных входов, три адресных входа для кода с весами 4,2,1, вход разрешения V и два выхода: прямой и инверсный.
При наличии на входе V логической 1 мультиплексор блокируется: на прямом выходе устанавливается логический 0 вне зависимости от потенциалов на информационных входах. Наличие входа разрешения позволяет увеличивать число коммутируемых информационных входов. На рис.9-7 изображен составной мультиплексор, позволяющий соединять с выходом каждый из 16 каналов. Для этого старший разряд адресного кода (для коммутации 16 входов он должен быть четырехразрядным) подается на входы V непосредственно (мультиплексор D1) и через инвертор (мультиплексор D2). Коды первых восьми адресов (от 0000 до 0111) логическим 0 в четвертом разряде через инвертор блокируют D2 и осуществляют коммутацию первых восьми каналов. Коды, имеющие в четвертом разряде 1 (от 1000 до 1111), блокируют D1 и осуществляют коммутацию каналов от 8-го до 15-го. На общий выход Y составного мультиплексора цифровые сигналы должны поступать с выхода DI (Y1) или с выхода D2 (Y2):Y— Y1+ Y2- Преобразуя это выражение по теореме де Моргана, получим Y = Y1 + Y2 = Y1Y2.Соединения выходов на рис. 9-7 соответствуют этому выражению. Расширение разрядности мультиплексоров в общем случае иллюстрирует рис. 9-8. Здесь «мультиплексорное дерево» содержит четыре четырехвходовых мультиплексора MUX1—MUX4 с запараллеленными адресными входами АО, AJ, которыми одновременно выбирается один из ходов всех четырех элементов, а мультиплексор MUX5 кодом на адресных входах А2, A3 выбирает один из выходов YO — Y3. Таким образом
четырехразрядный код на входах АО— A3 соединяет с выходом только один из 16 входов (16 = 24)
DO—D15.
Коммутаторы «с одного входа на n выходов»
На рис. 9-9 изображена схема коммутатора, позволяющего подключить источник цифровой информации D к разным каналам (Y1, Y2, Y3). Выбор выходного канала осуществляется логической 1 с одного из адресных входов А1-А3, активизирующей соответствующий конъюнктор. Коммутатор выполнен на одной микросхеме, содержащей в одном корпусе несколько элементов И.
На рис. 9-9 показан общий случай наращивания разрядности демультиплексоров. В отличие от схемы, реализующей наращивание разрядности дешифраторов, в схеме рис. 9-9 на информационный вход D DMX1 поступают логические 1 и 0, в то время как на соответствующий вход разрешения V DC1 постоянно подаётся потенциал логической
1. Кодом на адресных входах
Рис.9-9
А1, А0 выбирается один из выходов DMX1, с которым соединяется информационный вход, а кодом на А2, А3-одновременно выбираются четыре одноимённых выхода всех четырёх демультиплесоров DMX2-DMX5.
В результате кодом А0-А3 выбирается один из 16 выходов, который оказывается соединённым с информационным входом D.
Совокупность мультиплексор - демультиплексор позволяет скоммутировать любой вход мультиплексора с любым выходом демультиплексора.
Аналоговый коммутатор с цифровым управлением
Нередко в устройствах имеется несколько источников аналоговых сигналов, каждый из которых должен быть соответствующим образом обработан. Чтобы обработку сигналов
(для экономии аппаратных средств) можно было производить последовательно, используют аналоговые коммутаторы.
Аналоговый коммутатор содержит ряд ключей, на вход каждого из которых действует напряжение источника сигнала. Подобная структура изображена на рис. 2.26. Управление ключами

Рис. 9-10
производится с выходов дешифратора, на его вход поступает цифровой код (рис. 9-10, а).
Условное изображение аналогового коммутатора приведено на рис. 9-10, б.
Для коммутации на выход линии D0 на адресных входах устанавливают код А0=0, А1=0, А2=0, для аналогичного соединения линии D1-код A0=1, А1=0, А2=0 и т. д. Для периодического опроса источников сигналов адресные входы коммутатора подключают к выходам счётчика, на которых циклически изменяется код при поступлении входных импульсов.
Контрольные вопросы:
1) Назначение магнитных модуляторов.
2) Разновидности магнитных модуляторов.
Глава 10 Преобразователи
В системе автоматического управления, где используются ЭВМ необходимо применять преобразователи аналоговой величины в цифровой код и наоборот.

ЭВМ вырабатывается цифровой код и поступает на цифроаналоговый преобразователь, где преобразуются значения U или перемещение угла поворота и т. д. Аналоговая величина поступает на исполнительный элемент и он управляет реальным объектом. Аналоговая величина с выходного объекта поступает на датчик где преобразователь напряжения и поступает в аналог в цифровой преобразователь. Полученное напряжение формируется в двоичный код и отправляется на ЭВМ. Принцип преобразования U в двоичный код:
| 
|
| Uд
0
0,4
0,8
1,2
3
|
Дв. Код
000
001
010
011
111
|
|
Рис. 10-2
Датчиком вырабатываются определённые значения Uд весь диапазон возможных значений напряжения делится на уровни. Растущих между уровнями берётся одинаковым и называется шагом квантования каждому уровню соответствующему двоичному коду, т. е. составляем таблицу истинности.
Число уровней берётся как 2п, где п- разрядность кода. В определённый момент времени называются опросами фиксирует мгновенно значение напряжения и определяет соответствующий этому напряжению двоичный код. Таким образом, преобразователь формирует и передаёт коды технических уравнений или наиболее близкие к нему Uд в моменты опроса, чем больше уровней тем меньше шаг квантования и тем точнее преобразование сигнала снимаемого с датчика.
Цифро-аналоговый преобразователь
Это дешифратор преобразующий цифровую информацию в аналоговый выходной сигнал
Аналоговый выходной сигнал м.б. напряжение, непрерывно изменяющимся внутри интервала 0:3 В.
который состоит из двух блоков: - группы резисторов, образующих мгновенную резисторную схему лестничного типа, и операционного усилителя(ОУ), используемого в качестве суммирующего усилителя.
8 4 2 1
Д С В А

Рис. 10-3 - Схема ЦАП 0-3 В
Назначение резистивной схемы – учет весового коэффициента для цифровых сигналов На входах ЦАП:
Вес 1 на входе В в 2 раза больше вес 1 на входе А
Вес 1 на входе С в 4 раза больше вес 1 на входе А и т. д.
Для этой цели можно использовать несколько различных способов Соединения резисторов.
Такие резистивные схемы называются многозвенными резистивными схемами Лестничного типа (резистивными матрицами)
Суммирующий усилитель в схеме усиливает поступающее на его вход сигналы(с выхода резистивной схемы) до уровня соответствующего значениями выходного напряжения согласно таблице истинности +
В качестве суммарного усилителя обычно используется аналоговая ИС, наз-вая операционным усилителем (масштабируемым )
Выходным сигналом является напряжение считываемое с вольтметра.
ОУ- усилители специального типа характеризуются сопротивление низким выходным сопротивлением изменяющимся в широких пределах коэффициентом усиления по напряжению, величину которую можно установить внешними резисторами, Условное Графическое изображение:
Выходным сигналом является напряжение считываемое с вольтметра.
ОУ- усилители специального типа характеризуются сопротивление низким выходным сопротивлением изменяющимся в широких пределах коэффициентом усиления по напряжению,
Величину которую можно установить внешними резисторами .
Условное Графическое изображение:
+ Неинв. вх
U
вых
| Ku понапр =
|
ОУ сам по себе не испол-ся к нему
|
| Rвх
|
добавляются 2 резисторы Так ОУ используют в качестве
|
| Uвых
|
Суммирующего усилителя
|
Roc
Ku по напр =
Uвх
К усилителю ОУ очень просто задать ,выбрав соответствующие отношениясопротивлений вход резистора и R о.c
Принципиальная схема ЦАП
(простой)
Дв.вход 8 4 2 1
• • • •
3В +
Uвх
• 1
• 1
• 1
• 1 Сум.усил
.
0 0 0 0 1кОм
_ D C B A
Ry 18,7 R3 R2 R1 Roc КОм 37,5 75 150 +10В КОм кОм кОм +
· º º • •
A Аналог.
Рис. 10-5 - Резисторная схема 10B вход
•
U
U
+
Состоит из 2 блоков:
Резисторная схема собрана на резисторах
R1, R2, R3, R4;Cуммир.усилитель вел-ет в себя ОУ и Rо. с (резистор) Uвх = 3В , приложено к переклю- лям D,C,B,A
Вых. напр-ие Uвых – измеряется Вольтметром. ОУ требует необычный источник питания с выходом средней точки, обеспечивающий питающее напряжение +10В и –10В (двух знаков
)
1)Если все переключатели замкнуть на общий проводов (ОВ), то вх. напряжение в (.А) = OB и Uвых = 0
Такое состояние соответствует строке 1 таблицы истинности. 2) Предложим теперь, что мы установили переключатель А в положение, соответствующее 1
Тогда к ОУ будет приложено Uвх = 3 В ;
Рассчитаем коэффициент усиления по напряжению получившегося усилителя.
Ки зависит от сохранения Roc =10кОм и сохранения Rвх = в данном случаи R1 =150 кОм. Ки = Roc / Rвх = 1000/150.000 = 0,066
Чтобы получить Uвых = Ки * Uвх = 0,066 * 3 = 0,2. В 3)Подадим на выходы ЦАП двоичную комбинацию 0010;
тогда установим переключатели В в положение 1 , тем самым предложим к ОУ Uвх = 3В
Ки = Roc/ Rвх = 10000/75000 =0,133
Интегрирующее ЦАП
АЦП интегрирующий имеет дополнительный блок - ГЛИН.
Принцип действия рассмотрим на примере Uвх
, которое поступает на вход А компаратора. На вход В поступает напряжение, которое имеет форму треугольной волны и линейно изменяется от 0 до 7В.
Компаратор сравнивает напряжение на входе А и В и пока напряжение на входе А больше чем напряжение на входе В коммутатор формирует «1» за этот промежуток времени, пока открыт элемент «И» он пропускает три тактовых импульса на второй по десятый счетчик, где импульсы считаются и полученное число импульсов преобразуется в двоичный код. Этот код индуцируется на индикаторе.
Недостатки: При больших значениях напряжения необходим промежуток времени большой величины (быстродействие невысокое). При восьмиразрядном кодировании в некоторых случаях необходимо сосчитать количество импульсов 255.
АЦП с регистром постоянного приближения
Применяется при больших значениях напряжения.
Данный ЦАП вместо счётчика имеет регистр постоянного приближения.
Принцип действия рассмотрим на примере Uвх=7в. Действия, описанные блок схемой. Первый шаг описанный блок схемой формирует запрос – цифровой эквивалент возможной величины напряжения. Для этого регистр постоянного приближения засылает «1» в самый старший разряд. Результат 1000. Данный цифровой код поступает на ЦАП, где преобразуется в величину U=8в. 8в поступает на вход В компаратора. Компаратор сравнивает U7в<8в, соответственно логический «0» закрывает элемент & и регистр постоянного приближения сбрасывает 8 разряд в «0», а устанавливает в разряд четвёрок 1 и формирует двоичный код 0100. На выходе ЦАП мы имеем 4в, компаратор сравнивает 7в>4в, формирует сигнал «1» открывает элемент & и регистр постоянного приближения оставляет в разрядке четвёрок «1» и дополнительно в разряде двоек устанавливает «1» соответственно формируется двоичный код 0110. Компаратор сравнивает 7в>6в, элемент & открыт и регистр постоянного приближения оставляет в разряде двоек «1» и добавляет в разряд единиц «1», соответственно формируется двоичный код 0111 → 7в.
Прямоугольники регистра приближения ромбы – действия компаратора.
Так как в технике чаще встречаются напряжения больших величин, то данные АЦП получили широкое распространение.

Рис. 10-6
АЦП времяимпульсного типа. Принцип преобразования такого типа заключается в том, что входному напряжению £/вх ставится в соответствие временной интервал, длительность которого пропорциональна (7ВХ . Этот интервал заполняется импульсами стабильной частоты.
Число их и представляет цифровой эквивалент преобразуемого напряжения.
Схема, реализующая указанный принцип, изображена на рис. (а). Импульс с выхода генератора тактовых импульсов (ГТИ) обнуляет счетчик, запускает генератор линейно изменяющегося напряжения (ГЛИН) и переключает триггер в состояние Q=l. Сигналом Q=l генератор счетных импульсов (ГСИ) через ко-нъюнктор подключается к счетчику. Когда нарастающее напряжение ГЛИН станет равным преобразуемому напряжению UttK, на выходе компаратора появится логическая 1, которая переключит триггер в состояние Q = Qn прервет связь
ГСИ со счетчиком. Код, устанавливающийся на выходе счетчика, — цифровой эквивалент аналоговой величины (входного напряжения). С изменением UBX изменяется и код на выходе счетчика.
Временные диаграммы на рис. (б) иллюстрируют описанные процессы. На выходе триггера формируются «временные ворота». Начало их соответствует тактовому импульсу, а конец — появлению 1 на выходе компаратора, когда наступает равенство «глин = UBX. Таким образом, длительность «временных ворот» пропорциональна значению входного напряжения. «Временные ворота» заполняются счетными импульсами стабильной частоты, поэтому их число пропорционально значению UK
Контрольные вопросы:
1) Типы бесконтактных путевых переключателей.
2) Основные элементы бесконтактных путевых переключателей.
3) Разновидности аналоговых коммутаторов.
Глава 11 Специальные узлы и элементы
На многопозиционных станках и автоматических линиях для привода самотормозящихся приспособлений, производящих зажим заготовок в ячейках и спутниках, применяют электромеханические ключи (рис. 11-1). От электродвигателя 1 движение через две пары зубчатых колёс 2 – 9 и 8 – 3 передаётся однозубой муфте 5 с зубом 7, который зацепляется с зубом 4 на колесе 3, и далее на шпиндель и накидную головку 6. Этой муфтой вал электродвигателя 1 сцепляется со шпинделем лишь после того, как электродвигатель разгонится. Этим облегчается преодоление момента сил трения покоя, значительно превышающего момент сил трения движения.

Рис.11-1 - Кинематическая схема электромеханического ключа
На рисунке показаны цепи управления электромеханическим ключом. При нажатии на кнопку SB1(рис. 11-2, а) ток проходит через катушку контактора KM1, и электродвигатель включается. Его большой пусковой ток вызывает срабатывание реле тока KS и размыкание его контакта. Контактор KM1 при этом не отключается, так как кнопка SB1 нажата. Когда начинается процесс зажима, кнопка SB1 отпущена. При нарастании силы тока двигателя до определённого значения реле KS срабатывает и отключает контактор KM1. Отжим может быть произведён при нажатии на кнопку SB2(рис. 11-2, б), причём он продолжается до тех пор, пока кнопка остаётся нажатой.

Рис. 11-2 - Схемы управления электрическим ключом
Устройства ЧПУ

Рис.11-3 - Типовая структурная схема устройства ЧПУ
Вычислитель состоит из микропроцессора МП, ППЗУ для хранения ПМО, ОЗУ, блока прерываний БПР и таймера ТМ, объединённых магистралью, являющейся продолжением общей магистрали (рис. 11-4). В зависимости от принятых размеров печатных плат и применяемой элементной базы (степени применяемых микросхем) вычислитель может быть выполнен либо на одной плате, либо на нескольких платах, соединённых с магистралью.

Рис. 11-4 - Структурная схема вычислителя
Контроллер ЗУ ЦМД (рис. 11-5) осуществляет запись и считывание информации в штатное и внешнее ЗУ ЦМД. Его выполняют, как правило, на отдельной печатной плате. Запись и считывание в ЗУ ЦМД происходит последовательным кодом – с каждым тактом 1бит информации при частоте тактов порядка 100 кГц. Поэтому данные, поступающие из магистрали в параллельном
16- разрядном коде, через блок СМ связи с магистралью, попадают в узел преобразования кодов
УПД, откуда уже в последовательном виде записываются в буферное ОЗУ (по каждому адресу
ОЗУ 1 бит). После того как в ОЗУ записан необходимый объём информации – страница (например, 1К бит), происходит последовательная перепись информации из ОЗУ в штатное (Ш ЗУ ЦМД) или внешнее (В ЗУ ЦМД) запоминающее устройство.
При чтении информации из ЗУ ЦМД требуемая страница (по номеру) перепи-
сывается в ОЗУ, а оттуда через УПД и СМ поступает в магистраль в параллельном виде.
Организация процессов записи и чтения осуществляется блоком управления БУ.

Рис. 11-5 - Структурная схема контроллера на цилиндрических магнитных доменах
Контроллер приводов и измерительных преобразователей (рис. 11-6) осуществляет управление приводами станка и связь с путевыми датчиками. Рассчитанный микропроцессором код скорости двигателя через магистраль М и блок связи с магистралью СМ поступает в регистр РГ, откуда через схему оптронной гальванической развязки ОП подаётся на цифро-аналоговый преобразователь ЦАП. Напряжение на выходе преобразователя в зависимости от величины подаваемого кода может быть установлено в пределах от -10 до +10 В. Применяемые в настоящее время 12-разрядные ЦАП при изменении подаваемого на них кода на единицу младшего разряда меняют входное напряжение на 5 мВ. Напряжение, выдаваемое на ЦАП, пропорционально скорости двигателя: при напряжении +10 В максимальная частота вращения (порядка 1/1000 мин) в одном направлении, при -10 В – в другом. При напряжении, равном нулю, двигатель стоит.
Двигателем управляет привод ПР, представляющий собой управляемый ) выпрямитель (обычно тиристорный), напряжение с которого питает якорь двигателя ДВ. Тахогенератор ТГ, закреплённый на валу двигателя, развивает напряжение, пропорциональное частоте вращения двигателя, а полярность этого напряжения соответствует направлению движения. Управляющее устройство привода сравнивает напряжение ЦАП и ТГ, по результатам сравнения определяет необходимое напряжение на якоре и в соответствии с этим устанавливает требуемую фазу зажигания тиристоров выпрямителя.
Связь с путевыми датчиками ПД осуществляется в целях слежения по пути режима работы привода, что необходимо для взаимосвязанной работы нескольких приводов подач при обработке заготовки. Устройство ЧПУ сравнивает заданный и реально отработанный каждым приводом путь по каждой из осей координат и в соответствии с этим через ЦАП регулирует скорость.

Рис.11-6 - Структурная схема контроллера приводов и измерительных преобразователей
Фотоимпульсные датчики
Наибольшее распространение в настоящее время получили фотоимпульсные круговые
датчики, кинематически связанные с ходовыми винтами станков. Принцип действия таких датчиков показан на рисунке рис. 11-7,а. Основным узлом датчика является вращающийся на его валу стеклянный диск с нанесёнными на нём тёмными штрихами, так называемый растровый диск (РД). Наиболее распространены диски с количеством штрихов 1000 и 2500. Источником сигналов с такого датчика являются два фотодиода ФД1 и ФД2, засвечиваемых через РД от светодиода СД. ФД1 и ФД2 сдвинуты относительно друг друга на одну четверть шага штрихов. В соответствии с этим поступающие от фотодиода сигналы при вращении датчика сдвинуты относительно друг друга на 90 градусов (рис. 11-7, б). Один из этих сигналов называется основным ОСН, другой – смещённым СМ. Можно выделить четыре последовательных комбинации сигналов от датчиков: 10, 11, 01, 00. При вращении диска в обратном направлении – последовательность обратная.
Ближе к центру диска расположен ещё один (на всю окружность) штрих, называемый нуль - меткой. Связанный с этим штрихом фотодиод выдаёт сигнал лишь при одном (нулевом) положении датчика. Этот сигнал используют при установке координат станка в исходное состояние.

Рис.11-7 - Принцип работы фотоэлектрического датчика
Контроллер электроавтоматики
Контроллер электроавтоматики предназначен для выполнения циклов электроавтоматики станка путём выдачи команд управления исполнительным механизмам и обработки сигналов, получаемых от станка. Команды, выдаваемые на исполнительные механизмы ИМ станка, связаны, прежде всего, с прохождением управляющей программы – команды групп Т и М. По командам Т устройство ЧПУ организует цикл смены режущего инструмента: поиск нужного инструмента в инструментальном магазине станка, его замену в шпинделе и размещение в магазине заменённого инструмента. При этом необходимы команды на движение самого магазина, манипулятора, производящего замену, разжим и зажим шпинделя и т.п. Каждая из этих команд вырабатывается микропроцессором во время отработки им программ управления электроавтоматикой и через магистраль М и блок связи с магистралью СМ размещается в определённом разряде выходного регистра РГ. Сигнал логической единицы с каждого разряда РГ через схему оптронной гальванической развязки ОП и усилитель сигналов УС попадает на усилитель мощности УМ, запускающий исполнительный механизм включением определённого электродвигателя или клапана гидравлической системы станка. Усилитель мощности располагают вне контроллера; получая от контроллера сигнал силой тока не более 0,2 А, обеспечивает в нагрузке силу тока до 2 или 5 А при напряжении +24 В. УМ строят на мощных транзисторах, в качестве УМ могут использоваться реле. При управлении циклами необходимо иметь информацию о выполнении выданной команды. Для этого исполнительные механизмы оснащают системой дискретных датчиков ДД, в качестве которых используют конечные выключатели, бесконтактные выключатели, реле давления. Информация от этих датчиков в виде напряжения +24 В поступает на оптроны ОП контроллера и через СМ в магистраль. Через этот же контроллер организуется связь со станочным пультом оператора СПО. Контроллер электроавтоматики состоит обычно из двух, трёх плат, каждая из которых имеет 32 выхода и 64 входа. Контроллер электроавтоматики, в состав которого входит свой микропроцессор, называют программируемым контроллером. Все функциональные блоки устройства ЧПУ через магистраль обеспечиваются стабилизированным напряжением блоком питания БП. При включении БП сразу же формирует и выдаёт в магистраль сигнал общего сброса, который ставит в положение «ноль» все регистры функциональных блоков и микропроцессоров.

Рис.11-8 - Структурная схема контроллера электроавтоматики
Оптоэлектронный прибор
В целях помехозащищенности устройства ЧПУ его электрические цепи гальванически развязаны от электрических цепей станка. Для обмена информацией со станком применяют оптроны (рис. 11-9), где в первичной цепи, передающей информацию, располагаются источник света – светодиод СД, а во вторичной – фототранзистор ФТ. Под действием света на базу Б транзистора он открывается, т.е. пропускает ток по цепи эмиттер – коллектор Э – К.
В аналоговых микросхемах величина сигнала определяется уровнем входного (выходного) напряжения. Эти схемы используют в блоках управления приводами и в блоках связи с датчиками, преобразующими различные физические величины (силу, расстояние) в электрические сигналы. В аналоговых цепях используют микросхемы операционных усилителей. Поскольку в устройствах ЧПУ обрабатываются цифровые (дискретные) сигналы, для связи с аналоговыми цепями используют микросхемы цифроаналоговых (ЦАП) и аналого-цифровых (АЦП) преобразователей, преобразующих код в напряжение (ЦАП) или напряжение в код (АЦП).

Рис. 11-9 - Оптоэлектронный прибор с фототранзистором
Устройства ЧПУ, построенные на базе микропроцессоров, состоят из двух основных
частей – аппаратной и программной. Аппаратная часть представляет собой физическую реализацию устройства ЧПУ. Она состоит из металлического пылезащищенного каркаса(шкафа) с установленной в нём магистралью (рис. 11-3). Магистраль представляет собой ряд электрических разъёмов с проводной связью между ними, устроенной таким образом, что контакты всех разъёмов, имеющих один и тот же номер, соединены друг с другом. Таким образом, любой из сигналов на магистрали (например, сигнал “ Запись”) поступает одновременно на все разъёмы.
Магистральные сигналы можно разделить на группы (шины), такие как шина питания, шина сигналов управления, шина адресов А и шина данных Д. В большинстве случаев шины адресов и данных объединены в одну шину (шина А/Д), где сигналы адреса и данных идут по одним проводам, но разделены во времени (сначала адрес, потом данные). Управление магистралью осуществляется микропроцессором, он же выставляет адреса, через него происходит обмен данными.
Контрольные вопросы:
1) Назначение путевого переключателя.
2) Назначение автоматического выключателя.
3) Назначение электромагнитных плит столов.
Глава 12 Модуляторы
Магнитоуправляемые контакты. Типы и устройство
В обычных электромагнитных реле наиболее часто отказ возникает из-за контактов, которые подвергаются вредным воздействиям окружающей среды (окислению, загрязнению, коррозии и др.). Существенно повысить надёжность реле можно за счёт герметизации контактов. Так как в этом случае невозможно механически связать контактный узел с электромагнитным приводом, то необходимо для перемещения герметизированных контактов использовать силы электромагнитного притяжения. Контактные пластины для этого изготовляются из ферромагнитного материала. Таким образом, контакты становятся магнитоуправляемыми.
К магнитоуправляемым относятся герконы
(т.е. герметизированные контакты) и ерри ы.
Применяются они для тех же целей, что и мощные электромагнитные реле. Он и возникли в результате совершенствования контактных электромагнитных устройств и стремления свести к минимуму их недостатки: сравнительно небольшой срок службы (до 107
срабатываний), невысокое быстродействие (десятки миллисекунд), потребление энергии в течение всего периода притяжения якоря и необходимость периодического обслуживания.
Геркон (рис. 12-1,а
) представляет собой впаянные в стеклянную ампулу (баллон) пермаллоевые пластины 1,
служащие одновременно токоподводами, контактом и магнитопроводом. Пластины впаяны в ампулу таким образом, чтобы контакты, в качестве которых используются внутренние концы пластин, покрытые золотом, радием или вольфрамом, находились на некотором расстоянии друг от друга, т.е. были разомкнуты.

а) б) в)
Рис. 12-1 - Герконы – герметизированные магнитоуправляемые контакты
К наружным концам пластин припаивают провода, служащие для присоединения к внешней цепи. Если геркон поместить в магнитное поле, созданное током в обмотке 2
, окружающий геркон, то на контакты будет действовать электромагнитная сила Fэ
. Если эта сила окажется больше противодействующего усилия упругих пластин, то произойдет замыкание контактов.
Электромагнитная сила притяжения контактов определяется аналогично силе притяжения, действующей в любом другом электромагнитном механизме:
Fэ
=0,5 (Iω)δ
2
(dGδ
/ dδ
)
(1)
Принимая зазор между пластинами плоскопараллельным, можно записать выражение для производной проводимости:
dGδ
/dδ=-bl1
μ0
/δ2
(2)
После подстановки (2)
в уравнение (1)
получим
Fэ
=0,5 (Iω)2
bl1
μ0
/(1+ δ) 2
,
(3)
где I
– ток в обмотке; ω
- число витков; l
– длина обмотки; l1
– перекрытие пластин; b
– ширина пластин.
После отключения обмотки пластины под действием сил упругости возвращаются в
исходное состояние, т.е. контакты размыкаются. Следовательно, удержать контакт в замкнутом состоянии можно только за счёт потребления энергии от сети, что является одним из недостатков геркона. Герконы бывают вакуумные и газонаполненные, в которых стеклянная ампула заполнена азотом, водородом или инертным газом.
Для управления магнитоуправляемым контактом можно использовать не только магнитное поле катушки с током (рис.12-1,а),
но и магнитное поле постоянного магнита (рис.12-1,б).
В последнем случае срабатывание контактов осуществляется в зависимости от взаимного перемещения геркона и постоянного магнита 3.
Изменение магнитного поля, воздействующего на контакты, может осуществляться и за счёт изменения параметров магнитной цепи при перемещении ферромагнитного экрана4(рис.12-1,в).
Большая часть управляющего магнитного потока во всех схемах герконов, изображённых на рис. 1, проходит по воздуху. Так как воздушные участки имеют значительное магнитное сопротивление, то чувствительность устройств на герконах сравнительно невелика. Она, например, ниже чувствительности якорных электромагнитных реле с одинаковыми коммутационными параметрами.
Для повышения чувствительности используют герконы с внешним магнитопроводом (рис.12-2
).
Однако, при этом увеличивается инерционность. Наличие внешнего магнитопровода увеличивает магнитную проводимость и, следовательно, индуктивность всей системы. Постоянная времени при этом возрастает пропорционально индуктивности. Комбинированная конструкция, объединяющая магнитоуправляемые контакты и внешний магнитопровод, называют ферритом. Название «феррит» объясняется тем, что первоначально эти элементы имели магнитопровод из феррита. Затем, появились конструкции и с металлическим магнитопроводом. Так как материал магнитопровода имеет остаточную намагниченность, то феррит после отключения запоминает воспринятую информацию.

Рис. 12-2 - Геркон с внешним магнитопроводом (феррит)
Повысить чувствительность можно не только за счёт внешнего магнитопровода, но и с помощью
поляризующего постоянного магнита. В этом случае уже небольшой ток в обмотке приводит к срабатыванию контактов, если магнитные обмотки и постоянного магнита направлены в одну сторону. С помощью поляризующего магнита можно получить устройства, работающие не на замыкание контактов, а на их размыкание. Магнитный поток постоянного магнита должен быть таким, чтобы контакты при отсутствии тока в обмотке управления были притянуты друг к другу. При подаче тока в обмотку управления создаётся магнитный поток обратного направления, и под действием сил упругости контакты размыкаются.
Реле на магнитоуправляемых контактах могут производить несколько сотен срабатываний в секунду, а общее число срабатываний может достигать 1012
. При этом сопротивление контактного перехода в замкнутом состоянии может составлять 10"3
Ом, а в разомкнутом - 109
– 1011
Ом. Выпускаемые промышленностью герконы имеют массу 0,4 – З г.
Транзисторный модулятор
Модулятором называется электронное устройство, предназначенное для преобразования напряжения постоянного тока или медленно изменяющегося по амплитуде напряжения в напряжение переменного тока, фаза которого изменяется на 180˚ в зависимости от полярности входного сигнала, амплитуда пропорциональна его значению, а частота равна частоте опорного напряжения.
Модуляторы весьма хорошо применяются в устройствах автоматики. В частности, их используют для преобразования сигналов постоянного тока, снимаемых с датчиков систем управления, в напряжение переменного тока для последующего усиления. Используются модуляторы также в схемах корректирующих цепей систем автоматики, для преобразования напряжения стабилизации, получаемого в корректирующем контуре в результате дифференцирования или интегрирования медленно изменяющихся напряжений постоянного тока.
Модуляторы применяются в операционных усилителях аналоговых счетно-решающих устройств, для уменьшения дрейфа нуля на выходе усилителей.
В качестве основного элемента в них используются прерыватели в виде механических, магнитных и электронных устройств. Механическими прерывателями являются вибраторы, электронными – схемы на полупроводниковых приборах и лампах.
Механические электромагнитные вибраторы имеют значительные габариты. Они чувствительны к вибрациям. Магнитные модуляторы на выходе обладают остаточным напряжением; форма кривой их выходного напряжения имеет значительные искажения. В схемах автоматики чаще всего применяются модуляторы на полупроводниковых диодах и транзисторах.
Модуляторы, так же как и ФВЧ, подразделяются на пассивные и активные.
По своей структуре схемы модуляторов аналогичны схемам ФВЧ. Транзисторы в таких схемах могут работать как в усилительном, так и в ключевом режиме.
Схема однополупериодного модулятора на транзисторах, работающих в усилительном режиме, приведена на рис. 12-3. При входном сигнале, равном нулю, в коллекторных цепях транзисторов Т1
и Т2
протекают равные токи, так как при положительной полуволне (плюс на эмиттере) опорного напряжения оба транзистора открыты. Однако токи в трансформаторе Тр2
направлены встречно. В результате на выходе модулятора напряжение равно нулю.
При подаче на вход модулятора постоянного напряжения один из транзисторов, на базу которого будет приложен положительный потенциал, закрывается. В результате в коллекторных цепях транзисторов при положительных полуволнах опорного напряжения будут протекать токи, имеющие разное значение, и, следовательно, на выходе возникает напряжение переменного тока.
Амплитуда этого напряжения будет пропорциональна значению входного сигнала, а фаза – полярности приложенного напряжения.
В данной схеме транзисторы должны быть с идентичными параметрами, так как в противном случае коллекторные токи при отсутствии входного сигнала будут неодинаковы, и на выходе возникнет остаточное напряжение, которое увеличивается при повышении температуры окружающей среды.

Рис.12-3 - Схема однополупериодного модулятора на транзисторах, работающих в усилительном режиме
Назначение магнитных модуляторов
Магнитные модуляторы предназначены для преобразования постоянного напряжения (или тока) в пропорциональное ему переменное напряжение (или ток). Необходимость в таком преобразовании возникает при измерении малых сигналов постоянного тока или напряжения, которые не могут быть непосредственно поданы на измерительные или исполнительные устройства без предварительного усиления. В то же время непосредственное усиление сигналов постоянного тока электронными и полупроводниковыми усилителями имеет серьёзный недостаток – нестабильность нулевого сигнала, так называемый дрейф нуля. В случае преобразования сигнала постоянного тока в переменный можно заменить низкостабильный усилитель постоянного тока высокостабильным усилителем переменного тока.
Для такого преобразования можно использовать и электромеханическое устройство – вибропреобразователь. Однако, наличие у вибропреобразователя периодически размыкающихся и замыкающихся контактов является причиной его сравнительно невысокой надёжности. Так как магнитный модулятор не имеет контактов, т.е. является бесконтактным элементом автоматически, то и надёжность его выше, чем у вибропреобразователя.
По принципу действия и устройству, магнитный модулятор ни чем не отличается от магнитного усилителя. Надо отметить, что бесконтактное преобразование постоянного тока в переменный выполняют и модуляторы других типов, например полупроводниковые (в том числе транзисторные).
По сравнению с полупроводниковыми, отдельные типы магнитных модуляторов имеют лучшую стабильность нуля (особенно при изменении температуры окружающей среды). Так же, как и полупроводниковые, магнитные модуляторы могут выполнять преобразование постоянного напряжения в переменное с одновременным усилением. Магнитные модуляторы простыми способами обеспечивают суммирование большого числа сигналов без необходимости введения гальванической связи между ними. Гальваническая связь
заключается в непосредственном соединении электрических цепей. Она порой бывает крайне нежелательной, поскольку приводит к вредному влиянию одного элемента автоматики на другой. Наиболее серьёзный недостаток магнитных модуляторов по сравнению с полупроводниковыми – это большие габариты и вес.
Довольно часто комбинируют магнитный модулятор с полупроводниковым усилителем, т.е. проектируют магнитно-полупроводниковые преобразователи. В этом случае можно получить оптимальное соотношение между такими техническими характеристиками, как точность, чувствительность, коэффициент усиления, вес, габариты, стоимость, надёжность.
Магнитные модуляторы, предназначенные для работы на последующий электронный или полупроводниковый каскад усиления, называют магнитными усилителями напряжения. Различают магнитные модуляторы с выходным переменным током основной и удвоенной частоты.
Магнитные модуляторы с выходным переменным током основной частоты
В качестве магнитного модулятора с выходным переменным током основной частоты (т.е. равной частоте источника питания) можно использовать любую из схем двухтактных магнитных усилителей: дифференциальную, мостовую или трансформаторную.
Выбор между той или иной схемой делается в зависимости от мощности управляющего сигнала и необходимого коэффициента усиления по напряжению.
Очевидно, что наибольший коэффициент усиления можно получить в трансформаторной схеме за счёт выполнения вторичной обмотки с большим числом витков, т.е. как бы с помощью повышающего трансформатора. Однако при этом возникают, прежде всего, чисто технологические трудности с намоткой большого числа витков на небольшом сердечнике маломощного магнитного усиления. А кроме того, останется меньше пространства для размещения обмотки управления. Вообще доказано, что мощность управления Py
связана с площадью окна Qy
для обмотки управления обратно пропорциональной зависимостью. Чем меньше площадь окна Qy,
тем большая потребуется мощность управления для создания необходимой напряжённости магнитного поля в сердечники. Поэтому трансформаторную схему двухтактного магнитного усилителя реально применяют для магнитных модуляторов при Py
>10-8
Вт. При меньших значениях Py
(до 10-14
Вт) используют мостовую и дифференциальную схемы как более чувствительные.
Для получения необходимого коэффициента усиления по напряжению используется отдельный выходной трансформатор Тр2,
как это показано на рис. 1. Для балансировки нуля используется резистор Rр
, с движка которого подаётся напряжение на первичную обмотку Тр2.
Сопротивление Rр
выбирается примерно равным сопротивлению рабочих обмоток ωр
.

Рис. 12-4 - Магнитный модулятор с выходным переменным током на частоте питания
Магнитные модуляторы с выходным переменным
током удвоенной частоты
При рассмотрении процессов, проходящих в идеальном магнитном усилителе, отмечалось. Что ток управления можно представить как сумму постоянной и переменной составляющих, причём переменная составляющая изменяется с частотой, вдвое превышающей частоту питания. Если постоянная составляющая обусловлена управляющим сигналом Iy
, то переменная составляющая возникает вследствие трансформации тока в цепи нагрузки. Трансформируемая из рабочей обмотки ЭДС двойной частоты имеет фазу, которая при перемене полярности управляющего сигнала меняется на 1800
. При снятии управляющего сигнала (Iy
= 0) ЭДС двойной частоты является подача входного сигнала на усилитель. Заметим, что какие-либо другие причины (неидентичность сердечников, например) не могут привести к возникновению ЭДС двойной частоты при питании усилителя синусоидальным напряжением.
Эффект появления ЭДС двойной частоты и используется в магнитных модуляторах с выходным переменным током удвоенной частоты (рис. 1).Обмотка управления ωy
в схемах таких модуляторов используется как для подачи входного сигнала Uвх
, так и для снятия выходного сигнала Uвых
. ЭДС двойной частоты выделяется с помощью выходного трансформатора Тр.
Первичная обмотка этого трансформатора может подключаться параллельно обмотке управления ωy
(рис. 12-5,а
) или последовательно с ней (рис. 12-5,б
). В обоих случаях фаза выходного напряжения Uвых
изменяется на 1800
при изменении полярности Uвых
, т.е. схемы являются реверсивными. В схеме с параллельным соединением обмоток (рис. 1а
) постоянный ток не поступает в первичную обмотку выходного (обычно повышающего) трансформатора Тр
. Путь постоянной составляющей тока преграждает конденсатор С
. Напомним, что ёмкостное сопротивление Xc
= 1/(ωC)
, т.е. для постоянной составляющей (ω = 0) ёмкостное сопротивление стремится к бесконечности. Дроссель L
(индуктивное сопротивление XL
= ωL
) имеет очень малое сопротивление для сигнала постоянного тока, а для тока двойной частоты представляет большое сопротивление. Поэтому дроссель L
препятствует прохождению тока двойной частоты через источник входного сигнала (например, датчик). Как правило, стремятся избежать обратного воздействия последующего элемента в системе автоматики на предыдущий (за исключением тех случаев, когда создаются обратные связи специально).
В схеме с последовательным соединением обмоток (рис. 12-5,б
) конденсатор С
шунтирует источник входного сигнала, поэтому ток двойной частоты замыкается через этот конденсатор, не попадая в источник входного сигнала. Специальный дроссель для обеспечения режима вынужденного подмагничивания в этой схеме не требуется. Его роль играет первичная обмотка трансформатора Тр
.
Конденсатор C
и дроссель L
в схемах магнитного модулятора с выходом на удвоенной частоте играют роль фильтра. Для получения высокой чувствительности и точности преобразования приходится использовать фильтры на входе и выходе. Поэтому модуляторы с выходным током удвоенной частоты оказываются сложнее модуляторов с выходным током основной частоты. Кроме того, они потребляют большую мощность, имеют низкий КПД и небольшой коэффициент усиления. Главное их достоинство – высокая чувствительность: они способны воспринимать управляющие сигналы мощностью всего лишь в 10-17
– 10-19
Вт (при использовании высококачественных магнитных материалов).

Рис. 12-5 - Магнитные модуляторы с выходным переменным током удвоенной частоты
Л И Т Е Р А Т У Р А
1.Чекваскин А.Н., Семин В.Н., Стародуб К.Я.
«Основы автоматики»
Москва, Машиностроение, 1977г.
2.Стрыгин В.В.
«Основы автоматики и вычислительной техники»
Москва, Энергоиздат, 1981г.
3.Харизоменов Т.В., Харизоменов Г.И.
«Электрооборудование станков и автоматических линий» Москва, Машиностроение, 1987г.
4.Токхейм Р. «Основы цифровой электроники»
Москва, 1990г.
5.Головенков Ю.А., Сироткин С.В.
«Основы автоматики и автоматического регулирования станков с программным управлением»
Москва, Машиностроение, 1988г.
6.И.И.Белопольский, А.М. Репин, А.С. Христианов
«Стабилизаторы низких и милливольтовых напряжений»
Москва, Энергия, 1974г.
7.О.П. Михайлов, В.Е. Стоколов
«Электрические аппараты и средства автоматизации» Москва, Машиностроение, 1982г.
8.Браммер Ю.А., Пащук И.Н.
«Импульсные и цифровые устройства»
Москва, Высшая школа, 1974г.
ОГЛАВЛЕНИЕ
Введение …………. ………………………………………………………………………… 2
Глава 1. Элементы систем автоматики …………………………………………………. 3
Глава 2. Датчики …………………………………………………………………………… 11
Глава 3. Реле ……………………………………………………………………………….. 42
Глава 4. Элементы релейно-контактного управления и защиты ……………………….. 56
Глава 5. Электромагнитные исполнительные устройств ……………………………….. 74 Глава 6 . Устройства электропитания ……………………………………………………. 88
Глава 7. Бесконтактное управление ………………………………………………………. 95
Глава 8. Индикаторные устройства ………………………………………………………. 100 Глава 9. Электронные коммутаторы ……………………………………………………… 105
Глава 10. Преобразователи ………………………………………………………………… 111 Глава 11. Специальные узлы и элементы ………………………………………………… 116 Глава 12. Модуляторы ……………………………………………………………………… 121
Литература …………………………………………………………………………………... 127

|