Кафедра Промышленной теплоэнергетики
РАСЧЕТНО-ГРАФИЧЕСКАЯ РАБОТА №2
по дисциплине «Энергосбережение в теплоэнергетике и
теплотехнологии»
на тему: Расчет комбинированной газо-паротурбинной установки (ГПТУ), содержащий топку с кипящим слоем под давлением
Проверил: ______________
Выполнил: ____________
Алматы 2008
СОДЕРЖАНИЕ
1. ЗАДАНИЕ К РГР
2. ОПИСАНИЕ УСТРОЙСТВА РАБОТЫ КОМБИНИРОВАННОЙ ГАЗОПАРОТУРБИННОЙ УСТАНОВКИ, РАБОТАЮЩЕЙ НА ТВЕРДОМ ТОПЛИВЕ, СОДЕРЖАЩЕЙ ТОПКУ С КИПЯЩИМ СЛОЕМ ПОД ДАВЛЕНИЕМ
3. ИСХОДНЫЕ ДАННЫЕ
4. РЕШЕНИЕ
5. ВЫВОДЫ ПО РАБОТЕ
6. СПИСОК ЛИТЕРАТУРЫ
Описание устройства работы комбинированной газопаротурбинной установки, работающей на твердом топливе, содержащей топку с кипящим слоем под давлением.
(Сибикин Ю.Д., Сибикин М.Ю. «Технология энергосбережения» М. 2006г. стр. 170-172, Котлер В.Р. «Специальные топки энергетических котлов» М. 1990г. стр. 95-98)
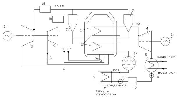
Принципиальная схема установки показана на рис.

1. Камера с кипящим слоем под давлением
2. пароперегреватель
3. парообразователь с экономайзером
4. паровая турбина
5. конденсатор
6. бак для конденсата
7. циклоны
8. газовая турбина ГТУ
9. осевой компрессор ГТУ
10. воздухоочиститель
11. уголь
12. доломит
13. воздух
14. электрогенератор
15. , 16. насосы
17.сепаратор
18.дополнительная камера сгорания
Представленная на рисунке схема позволяет осуществить бинарный цикл, когда генерируемый в котле пар используется в паровой турбине, а продукты сгорания, имеющие высокое давление, используются в газовой турбине, что позволяет существенно повысить термический КПД установки, позволяет уменьшить габариты топочных устройств и вредные выбросы в атмосферу, появляется возможность сжигания низкосортных углей.
Колы с кипящим слоем под давлением по габаритам, по сравнению с котлами обычного типа, получаются на 60% меньше, поэтому при перевооружении устаревших ТЭС можно увеличить мощность энергоблока без использования дополнительной территории, повысить экономичность энергоблока, обеспечить соблюдение экологических требований. Установка может быть выполнена в модульном исполнении полностью в заводских условиях. Модули к месту установки можно транспортировать железнодорожным и воздушным транспортом, что позволяет свести до минимума объем монтажных работ на месте сооружения ТЭС, сократить срок строительства на 25%, сократить капитальные затраты на 10%.
Установка работает следующим образом:
Воздух компрессором 9 ГТУ под давлением 1,2-1,6 МПа подается сначала в корпус 1 топки котла, а затем в камеру с кипящим слоем. Уголь и доломит смешиваются и пневматической системой подается в кипящий слой в который погружены трубы пароперегревателя 2 котла. Горячие газы, образовавшиеся в камере с кипящим слоем, отчищаются в циклонах 7 и подаются в газовую турбину 8 установленную на одном валу с компрессором 9. Часть механической энергии. вырабатываемой газовой турбиной 8. расходуется на сжатие воздуха в компрессоре 9, а часть идет на привод электрогенератора 14 для получения электроэнергии. Обработавшие газы после газовой турбины 8 поступают в регенератор 3 и затем, через выхлопное устройство в атмосферу. В регенераторе 3 установлен экономайзер, куда из бака конденсатной воды 6 насосом 15 подается конденсат под давлением. Здесь конденсат, за счет утилизации тепла выхлопных газов, нагревается и поступает в пароперегреватель 2 установленный в кипящем слое камеры 1. Перегретый пар, расширяясь в паровой турбине 4, производит механическую работу для привода электрогенератора 14. Отработавший пар, в турбине 4 поступает в конденсатор 5, где он конденсируется обдавая тепло воде используемой для бытовых и технических нужд. Полученный конденсат насосом 16 подается в бак конденсата. Зола из кипящего слоя и из циклонов пневмотранспортом подается в бункер. Доломит подмешивается в молярном отношении Ca/S=1,9-2. (При температуре около 850°С оксиды реагирующей с кальцием доломита превращаясь в сульфат кальция (гипс), который удаляется вместе с золой). Средняя скорость воздуха для ожижения слоя составляет 0,9-1 м/с, а избыток воздуха α=1,1-1,3. Эффективность горения 97-99%. Температура в кипящем слое должна быть не выше 900°С, поэтому температура газов, поступающих в газовую турбину 8, не более 850°С. Для повышения температуры газов можно часть угля подвергать пиролизу, а полученный газ сжигать для повышения температуры в дополнительной камере сгорания 18. В результате этого можно повысить мощность турбины. Кипящий слой под давлением разжигается с помощью мазутных форсунок, затем переводится на уголь. Кипящий слой высотой 3,5-4 м. ведет себя стабильно. При полной нагрузке все трубы котла погружены в кипящий слой. Если высота слоя уменьшается, например, после удаления золы, некоторые трубы оказываются над слоем и нагрузка котла уменьшается, т.к. уменьшается количество тепла передаваемого трубам, а также уменьшается температура газа. Это приводит к снижению мощности паровой и газовой турбин. Таким образом, регулирование можно осуществлять изменением массы кипящего слоя.
В таблице 1 приведены расчетные параметры блоков мощностью 200 и 800 МВт, которые осваиваются в Испании (ТЭС Эскатфон).
| Параметры |
Котел PFBC-200 |
Котел PFBC-800 |
| тип газовой турбины |
GT-35 P |
GT-120 P |
| Давление пара, Мпа |
17 |
17 |
| Тепловая мощность, МВт |
224 |
920 |
| Мощность ГТУ, МВт |
17 |
76 |
| Мощность паровой турбины, МВт |
72 |
290 |
| Суммарная мощность брутто, МВт |
89 |
366 |
| Суммарная мощность нетто, МВт |
86 |
355 |
| КПД установки, нетто, % |
38,4 |
38,6 |
В Испании в качестве топлива используются лигниты, содержащие 4-8% серы, 25-45% золы и 20% влаги. Установленный на ТЭС Эскатрон котел вырабатывает 288т/ч пара с параметрами 9,5 МПа, 510°С. Расход топлива Gт=65 т/ч, известняка Gизв.=25т/ч. Установка позволяет снизить выбросы SO2 на 90%, высота слоя 3,5м., давление в топке 1,2 МПа.
Расчет комбинированной газапаротурбинной установки, работающей на твердом топливе, содержащей топку с кипящим слоем под давлением.
ИСХОДНЫЕ ДАННЫЕ
1. Суммарная степень повышения давления воздуха в компрессоре ГТУ, Пке =12,8
2. Расход воздуха через воздушный тракт компрессора ГТУ и топку котла Gв =115 кг/с.
3. Расход газов, идущих из камеры с кипящим слоем под давлением принимаем равным Gг≈Gв=115 кг/с
4. Коэффициент избытка воздуха, поступающего в камеру с кипящим слоем, принимаем равным α=1.2
5. Температура кипящего слоя Ткс=1173°К (900°С)
6. температура газов, выходящих из камеры с кипящим слоем, Т4’= 1123°К (850°С)
7. Температура газа, поступающего в газовую турбину ГТУ, принимаем равной Т*4=1270°К (997°С). Газ с температурой Т4’= 1123°К подогреваем в специальной камере до Т*4=1270°К, при сжигании газа, полученного в результате пиролиза части твердого топлива.
8. Температура воздуха на входе в компрессор Т*1=288°К (15°С).
9. Давление воздуха окружающей среды Рн=0.1013 МПа. С учетом потерь в воздухоочистителе входного устройства ГТУ, давление на входе в компрессор Р1*= РН*0,9=0.1013*0.9=0.09117 МПа
10. КПД компрессора и турбины ГТУ принимаем равным ηк=0.85 ηт=0.91
11.Уголь, сжигаемый в топке – Экибастузский
12.Давление воды и пара в паровом тракте, Рк =9 МПа
13.Температура перегрева пара, t0=550 0С
14.Температура отработавшего в турбине пара t2=80 0C
РЕШЕНИЕ
1.
Термодинамический расчет ГТУ.
1.1 Удельная работа, затрачиваемая на адиабатическое сжатие 1 кг воздуха в компрессоре

кДж/кг
(378,1°С).
МПа
Воздух после компрессора под давлением Р3=1,17 МПа, температурой Т3=651,1°К, с расходом Gв =115 кг/с поступает в камеру с кипящим слоем. Туда же подается топливо Gт и доломит Gизв.
МПа
°К.
Ср.г. при Т4*=1270°К, и α=1,1 из монограммы Ср.г.=1,26
 

МПа
Рст=0,11 МПа


кДж/кг
При Т5*=980 °К и α=1,1; Срг=1,21; 

°К (509°С)
кВт = 27,577 МВт
За счет газотурбинного цикла получена электрическая мощность
Nэ=Nст=27,577 МВт
Выходные газы после силовой газотурбины с параметрами Gг=115 кг/с, Рст=0,11 МПа, Тст=782°К (509°С) уходят в котел утилизатор.
2. Расчет паротурбинной части установки.
В котле утилизаторе устанавливаем только экономайзер. На рис. 2 приведен график распределения температур газов и воды по высоте котла утилизатора. На рис.3 показана схема котла утилизатора конденсат из бака 6 насосом высокого давления 15 подается в экономайзер 2 котла утилизатора под давлением Рк=
9 МПа. Температура воды на входе в экономайзер принята равной t3=80°C. В экономайзере вода нагревается до температуры Ts ≤ 250 °C. Из экономайзера вода поступает в испаритель, а затем в пароперегреватель установленный в кипящем слое камеры сгорания твердого топлива.


В испарители вода нагревается до температуры 300°С при которой она преобразовывается в сухой насыщенный пар с теплосодержанием h1=2961,5 кДж/кг. Теплота парообразования составляет величину:
2.1
Zn=h1-hs= 2961,5 –1085,7= 1876 кДж/кг
Сухой насыщенный пар поступает в пароперегреватель, где пар перегревается до температуры t0=550°C и его теплосодержание становится равным h0=3512 кДж/кг.
2.2
Температура кипящего слоя не превышает 900°С (1173°К), т.к. парообразователь с пароперегревателем, находящиеся в кипящем слое, отбирают тепло.
На рисунке 4 показано распределение температур воды, пара и газа в парообразователе и пароперегревателе.
Перегретый пар срабатывает в паровой турбине до атмосферного давления Pвых=0,11 МПа и температуры 100°С. Теплосодержание пара на выходе из турбины h’вых=2675,6 кДж/кг.
Отработавший пар конденсируется в бойлере до температуры t3=80°C. C теплосодержанием h3=335 кДж/кг. Теплоперепад отработавшего пара и конденсата hбоил.= h’вых - h3 = 2675,6-335=2341 кДж/кг. Это тепло перейдет в воду круга циркуляции воды системы отопления и горячего водоснабжения.
Важнейшим параметром комбинированной ГПТУ является паровое отношение Тп. Тп=Gп/Gг. Паровое отношение может быть определено из уравнений теплового баланса для экономайзера, испарителя или пароперегревателя. В кипящем слое установлены испаритель и пароперегреватель. Уравнение теплового баланса для парообразователя и пароперегревателя запишется в виде:
2.3
Ср((h0-h1)+zn)=GгCрг(Т4-T’4)
Здесь Т4 из монограмм при Т3=651,1°К и gт=0,056
В этом случае паровое соотношение будет
2.4
=
В котле утилизаторе установлен только экономайзер. Уравнение теплового баланса экономайзера, согласно рис. 2 запишется в виде
2.5
Gв(hs-h3)=GгCрг(Tтс-T5)
Откуда
2.6
=
2.7
Выбираем Тп=0,65. В этом случае вода в экономайзере нагреется до температуры ts<250°C?, т.к. Тэкп=0,55<0,65
Из уравнения теплового баланса экономайзера при Тп=0,65 следует, что теплосодержание воды на выходе из экономайзера будет
= кДж/кг
Из таблиц следует, что вода в экономайзере нагреется до температуры ts=222°C. Дальнейший нагрев воды, парообразование и перегрев пара обеспечит кипящий слой.
2.8
Количество пара, которое можно получить Gп=Gп*Тп=115*0,65=74,75кг/с. ≈ 269,1 т/ч.
2.9
Для сжигания в топке с кипящим слоем под давлением используется экибастузский уголь. При этом принимаем: Wр=6,5 Aспр=43,5 Cр=38,2 Sрп=0,4 Hр=3 Nр=0,8 Oр=7,3 Qрн=15,8 МДж/кг Vг=24 K=1,35 –коэф. размолотости.
(Под ред. Григорьева, Зорина. Книга 2., стр. 362)
2.10
Из уравнения Менделеева найден теоретический расход сухого воздуха.
U0в=3,9712 м3/кг при ρв=1,293 кг/м3, L0= U0в ρв=5,135 кг возд./кг топл.
2.11
Коэффициент избытка воздуха, поступающего в камеру с кипящим слоем принимаем равным α=1,2
2.12
Удельный расход топлива qт на 1 кг воздуха составляет величину
qт=1/ α L0 =0,1623 кг топл./кг возд.
2.12*
Удельный расход топлива q*т приведенный к жидкому или газообразному на 1 кг воздуха составляет величину
q*т=1/ α L*0 =0,1623 кг топл./кг возд.
2.13
Расход топлива при qт=0,1623 кг топл./кг возд. При Gв =115 кг/с составляет величину Gт=Gв*qт=115*0,1623=18,66 кг/с ≈ 67,2 т/час угля.
2.14
Количество тепла подведенного с топливом в единицу времени. QрнGт=15800*18,66=294,8*103 кВт = 294,8 МВт.
2.15
Потери тепла с уходящими газами. QII=CргGг(Твых5-Тн)=1,07*115*(423-288) = 16,612 МВт.
2.16
В дополнительной камере сгорания при сгорании топлива выделяется следующее количество тепла Qкс=Gгcрг(Т -Т4)=115*1,255*(1270-1123)= 21,22 МДж/кг
В дополнительной камере сгорания сжигается газообразное топливо, состоящее в основном из СО, полученного в результате пиролиза угля, например экибастузского. При коэффициенте избытка воздуха α=0,5-0,8 под давлением 0,15-0,3 МПа. Теплотворная способность такого топлива Qрн=5,5 МДж/кг Из 1 т. угля получается 3500 м3 топливного газа. В дополнительной камере сгорания нужно сжигать газообразного топлива в количестве Gкст=Qкс/Qрн гп=21,22/5,5=3,86 м3/с Gкстг= Gкстρг=3,86 *1,167=4,5 кг/с
Чтобы получать такое количество газа, нужно подвергать пиролизу Gугля=Gкст/3500=9241/3500=2,64 т/час.
Из расчета реакции горения, получено требуемое количество воздуха для сгорания 1 кг топлива. L0=4,9436 кг возд./кг топл. В газах, на входе в дополнительную камеру сгорания, с расходом Gв =115 кг/с содержится G*в=α* Gг=0,2*115 = 23 кг/с
В камере сгорания может сгореть Gкст= G*в/Lкс0=23/4,9436=4,65 кг топл./с, а должно сгорать Gкстг=4,5 кг/с, следовательно количество кислорода, содержащегося в газах, идущих из камеры с кипящим слоем под давление, достаточно для сгорания топлива в дополнительной камере сгорания.
2.17
Мощность установки, с учетом внутренних потерь, составляет величину
N*уст=QрнGт+Qкс-QII=294,8 +21,22 -16,612 =299,41 МВт
2.18
Термический КПД цикла Ренкина, если пренебречь работой насоса, и с учетом нагрева воды в экономайзере за счет тепла выхлопных газов до температуры 204,5 °С.
=
2.19
Мощность паровой турбины можно определить из выражения = МВт
2.20
Мощность паровой турбины можно также определить используя T-S диаграмму действительного цикла Ренкина для паровой силовой установки, работающей на перегретом паре, рис. 5, при Р0=9 МПа и Т0=823°К.
Параметры воды и пара в точках построенной на Т-S диаграммы взяты из таблицы 3. и сведены в нижеприведенную таблицу,
| Точки T-S диаграммы |
| 3 |
| S |
494,8221,6 |
953 |
| S* |
| 1 |
| 0 |
823 550 |
3512 |
6,82 |
| 2 |
Диаграмма T-S на рис. 5 построена в масштабе μт=4 °К/мм μs=0,05 кДж/кг.К.мм. Площадь полезной работы на T-S диаграмме 3S3*1023
FΣ=5635 мм2.
Полезная работа, совершенная 1 кг пара в необратимом процессе в паровой турбине, составляет величину. Lт= FΣ μт μs= 5635*4*0.05 = 1127 кДж/кг.
От паровой турбины можно получить мощность, идущую на привод электрогенератора. Nпт= LтGпηпт = 1127*74,75*0,93=78,3 МВт
Мощность паровой турбины , полученная по двум разным методикам близка.
2.21
Суммарная мощность брутто, идущая на выработку электрической энергии, составляет величину. Nэ=NΣбрутто=Nст+Nпт= 27577 + 78300=105877 кВт
2.22
КПД установки брутто.
=
2.23
При конденсации отработавшего пара в бойлере получаем горячую воду для бытовых нужд. Удельная работа отработавшего пара при его конденсации в бойлере составит величину
= кДж/кг
2.24
Тепловая мощность системы отопления и горячей воды составит величину Nбойл=Gпhбойл = 1989,5*74,75=148716 кВт = 149 МВт
2.25
С учетом тепловой мощности, полученной дополнительно в результате конденсации пара КПД установки составляет величину
=
2.26
Внутренние потери в топке котла, в газотурбинном тракте и паротурбинном тракте составляют величину
Niпотерь= Nуст- NΣбрутто- Nбойл=299,41 -105,877-148,716=44,82 МВт, что составляет 14,9% от тепла полученного от сжигания топлива в топке с кипящим слоем и в дополнительной камере сгорания. Остальные 5,3% уходят в атмосферу с выхлопными газами.
ВЫВОД
Проделав и рассчитав данную расчетно-графическую работу можно сделать вывод, что в нашем случае мощность паровой турбины , полученная по двум разным методикам, это по формуле и используя T-S диаграмму действительного цикла Ренкина для паровой силовой установки, работающей на перегретом паре близки. Так как использование и определение площади на T-S диаграмме занимает время и усложняет расчет, для инженера приемлем и удобен первый способ нахождения мощности паровой турбины.
Внутренние потери в топке котла, в газотурбинном тракте и паротурбинном тракте составили величину 44,82 МВт, что составляет примерно 14,9% от тепла полученного от сжигания топлива в топке с кипящим слоем и в дополнительной камере сгорания.
СПИСОК ЛИТЕРАТУРЫ
1. Сибикин Ю.Д., Сибикин М.Ю. «Технология энергосбережения» М. 2006г. стр. 170-172, Котлер В.Р. «Специальные топки энергетических котлов» М. 1990г. стр. 95-98
2. В.Р. Котлер – Специальные топки энергетических котлов; 1990 г. 104 с.
3. Модоян и др. Эффективное сжигание низкосортных углей в энергетических котлах М.:1993 г. 200 с.
4. А.П. Воинов - Паровые котлы на отходящих газах; 1983 г.
5. Ключников А.Д. – Энергетика, теплотехнологий и вопросы энергосбережение
6. Борисова Н.Г. Энергосбережение в теплоэнергетике и теплотехнике, уч. пособие, Алматы, 2006 г.
|