Банк рефератов содержит более 364 тысяч рефератов, курсовых и дипломных работ, шпаргалок и докладов по различным дисциплинам: истории, психологии, экономике, менеджменту, философии, праву, экологии. А также изложения, сочинения по литературе, отчеты по практике, топики по английскому.
Полнотекстовый поиск
Всего работ:
364139
Теги названий
Разделы
Авиация и космонавтика (304)
Административное право (123)
Арбитражный процесс (23)
Архитектура (113)
Астрология (4)
Астрономия (4814)
Банковское дело (5227)
Безопасность жизнедеятельности (2616)
Биографии (3423)
Биология (4214)
Биология и химия (1518)
Биржевое дело (68)
Ботаника и сельское хоз-во (2836)
Бухгалтерский учет и аудит (8269)
Валютные отношения (50)
Ветеринария (50)
Военная кафедра (762)
ГДЗ (2)
География (5275)
Геодезия (30)
Геология (1222)
Геополитика (43)
Государство и право (20403)
Гражданское право и процесс (465)
Делопроизводство (19)
Деньги и кредит (108)
ЕГЭ (173)
Естествознание (96)
Журналистика (899)
ЗНО (54)
Зоология (34)
Издательское дело и полиграфия (476)
Инвестиции (106)
Иностранный язык (62791)
Информатика (3562)
Информатика, программирование (6444)
Исторические личности (2165)
История (21319)
История техники (766)
Кибернетика (64)
Коммуникации и связь (3145)
Компьютерные науки (60)
Косметология (17)
Краеведение и этнография (588)
Краткое содержание произведений (1000)
Криминалистика (106)
Криминология (48)
Криптология (3)
Кулинария (1167)
Культура и искусство (8485)
Культурология (537)
Литература : зарубежная (2044)
Литература и русский язык (11657)
Логика (532)
Логистика (21)
Маркетинг (7985)
Математика (3721)
Медицина, здоровье (10549)
Медицинские науки (88)
Международное публичное право (58)
Международное частное право (36)
Международные отношения (2257)
Менеджмент (12491)
Металлургия (91)
Москвоведение (797)
Музыка (1338)
Муниципальное право (24)
Налоги, налогообложение (214)
Наука и техника (1141)
Начертательная геометрия (3)
Оккультизм и уфология (8)
Остальные рефераты (21692)
Педагогика (7850)
Политология (3801)
Право (682)
Право, юриспруденция (2881)
Предпринимательство (475)
Прикладные науки (1)
Промышленность, производство (7100)
Психология (8692)
психология, педагогика (4121)
Радиоэлектроника (443)
Реклама (952)
Религия и мифология (2967)
Риторика (23)
Сексология (748)
Социология (4876)
Статистика (95)
Страхование (107)
Строительные науки (7)
Строительство (2004)
Схемотехника (15)
Таможенная система (663)
Теория государства и права (240)
Теория организации (39)
Теплотехника (25)
Технология (624)
Товароведение (16)
Транспорт (2652)
Трудовое право (136)
Туризм (90)
Уголовное право и процесс (406)
Управление (95)
Управленческие науки (24)
Физика (3462)
Физкультура и спорт (4482)
Философия (7216)
Финансовые науки (4592)
Финансы (5386)
Фотография (3)
Химия (2244)
Хозяйственное право (23)
Цифровые устройства (29)
Экологическое право (35)
Экология (4517)
Экономика (20644)
Экономико-математическое моделирование (666)
Экономическая география (119)
Экономическая теория (2573)
Этика (889)
Юриспруденция (288)
Языковедение (148)
Языкознание, филология (1140)

Курсовая работа: Транзисторний перетворювач з дроселем в первинному ланцюзі

Название: Транзисторний перетворювач з дроселем в первинному ланцюзі
Раздел: Рефераты по коммуникации и связи
Тип: курсовая работа Добавлен 03:31:54 18 июля 2010 Похожие работы
Просмотров: 34 Комментариев: 20 Оценило: 2 человек Средний балл: 5 Оценка: неизвестно     Скачать

Зміст

Завдання

1. Вступ

2. Теоретична частина

3. Розробка структурної схеми

4. Розробка принципової схеми

4.1 Розробка силової частини

4.2 Розробка системи керування

5. Розрахунок силової частини і вузлів системи керування

5.1 Розрахунок силової частини

5.2 Розрахунок системи керування

6. Висновки

7. Література

Додатки:

1. Схема електрична структурна

2. Схема електрична принципова

3. Перелік елементів

4. Креслення друкованої плати

5. Програма мікропроцесора


1. Вступ

В даній курсовій роботі розроблений транзисторний перетворювач із дроселем у первинному ланцюзі на основі найпростішої схеми, із системою керування.

Система керування дозволяє правильно керувати роботою схеми.

Необхідність розробки даного перетворювача полягає в наступному: схема дає можливість усунути наскрізні струми й усунути можливість однобічного замагнічування силового трансформатора.

Актуальність розробленого перетворювача складається у використанні даного пристрою як більше надійного, енергоекономного приладу у відмінності від подібних(мостовий інвертор, інвертор з нульовим виводом).

Система керування перетворювача побудована на мікроконтролері, що дає можливість зменшити габарити вихідного пристрою, простоту використання й збільшити надійність приладу.


2. Теоретична частина

Перетворювач на рис.3.25, а можна розглядати як проміжну схему між мостовою схемою та схемою з середньою точкою, оскільки на інтервалі g Т/2 коли відкриті VТ1 (VТ2) та VТ4 (VТ3), включена вся первинна обмотка, а на інтервалі (1 - g )T/2 , коли відкритий тільки VТ1 (VТ2), половина цієї обмотки.

Тому регулювальна характеристика цього перетворювача буде відрізнятися від лінійної на відміну від раніше розглянутих перетворювачів.

Визначимо рівняння регулювальної характеристики перетворювача.

При цьому приймемо такі припущення:

- індуктивність дроселя L і ємність конденсатора C нескінченно великі, внаслідок чого пульсації струму і напруги відсутні;

- втрати потужності у всіх елементах перетворювача відсутні;

- тривалість фронтів переключення транзисторів та діода дорівнюють нулю;

- вольтсекундна площа на етапі накопичування енергії дроселем дорівнює вольтсекундній площині на етапі розсіювання енергії дроселем (середня напруга на дроселі за період дорівнює нулю) тобто:

, (2.1)

де U Lнак - напруга на дроселі на етапі накопичування енергії; U Lроз - напруга на дроселі на етапі розсіювання енергії.

Напруга на дроселі на інтервалі g визначається різницею напруги джерела живлення Ud і напруги U2W1 на всій первинній обмотці трансформатора, а на інтервалі (1 - g ) - тільки напругою UW1 на одній з первинних напівобмоток ():

; (2.2)

. (2.3)

Після підстановки (3.149) і (3.150) в (3.148), та після нескладних перетворень одержуємо:

. (2.4)

Регулювальна характеристика перетворювача у припущенні, що 2W1 = W2 представлена на рис.3.26.


3. Розробка структурної схеми

Фільтр 1


Блок живлення

180В,50Гц

Випр. 2



Рис. 1 Схема електрична структурна

При підключенні мережі включається система керування зібрана на мікроконтролері, яка живиться від блоку живлення, що виробляє напругу 5 В, силова частина при цьому відключена. В момент проходження напруги мережі через нульову відмітку спрацьовує ключ.

Напруга отримана на виході першого випрямляча згладжується фільтром 1 для одержання постійної напруги на вході інвертора. На виході інвертора після високочастотного трансформатора одержуємо змінну напругу прямокутної форми зі шпаруватістю обумовленою системою керування СУ. Пройшовши вихідні випрямляч В2 і фільтр Ф2 ця напруга перетвориться в постійну і повністю передається на навантаження.

На систему керування знімається сигнал напруги на навантаженні. Залежно від співвідношення виміряної й необхідної напруг система керування змінює шпаруватість імпульсів керування інвертором для досягнення рівності цих напруг.


4. Розробка принципової схеми

4.1 Разработка силовой части

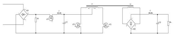
Схема електрична принципова силової частини приведена на рис.2.

Рис.2 Схема електрична принципова силової частини.

Вхідна синусоїдальна напруга через мостовий випрямляч зібраний на діодах VD1-VD4 перетворюється у двохпівперіодну напругу й згладжується за рахунок LC-фільтра зібраного на дроселі L1 і конденсаторі С1.

Постійна напруги надходить на вхід інвертора із середньою точкою зібраного на транзисторах VT2, VT3 і трансформаторі Т1з обмотками W1 й W2.

Транзистори VТ2 та VТ3 відкриті більше ніж півперіоду, тобто працюють з взаємним перекриттям. На інтервалі g Т/2, коли відкриті обидва транзистори, відбувається накопичування енергії в дроселі до якого, через закорочення обмоток силового трансформатора, прикладається повна напруга живлення перетворювача. Передача енергії від джерела живлення в навантаження не відбувається і струм вторинної обмотки трансформатора дорівнює нулю. Діоди випрямляча виявляються закритими. При вимиканні одного з транзисторів енергія, накопичена в індуктивності, через трансформатор передається в навантаження. Електромагнітні процеси в даному режимі схожі з процесами у ШІП з підвищеною вихідною напругою.

Індуковане у вторинній обмотці W2 напруга, випрямляється мостовим випрямлячем на діодах VD6-VD9. На виході випрямляча одержуємо прямокутні імпульси. Згладжена вихідним фільтром на основі дроселя L2 і конденсатори С2 напруга надходить на активне навантаження, через яке протікає струм пропорційний прикладеній напрузі.

Діаграми роботи силової частини представлені на рис.3.

Рис.3 Діаграми роботи силової частини: вхідного випрямляча а), інвертора б) і вихідного випрямляча в).

4.2 Розробка системи керування

Мікропроцесорна система керування зібрана на мікроконтролері (МК) ATmega16, схема підключення якого взята зі специфікації.

Робота системи керування.

Система керування живиться від напруги 5В яка подається із блоку живлення А1.

При включенні стабілізатора мікроконтролер DD1, знімаючи напруги з резистора R2 дільника напруги, підключає силову частину, замикаючи транзистор VT1 тільки при проходженні напруги мережі через нуль.

Знімаючи напругу з дільника, включеного паралельно навантаженню мікроконтролер одержує інформацію про струм, що протікає в навантаженні. Залежно від співвідношення вихідного струму й необхідного струму мікроконтролер змінює коефіцієнт заповнення імпульсів керування транзисторами інвертора VT2, VT3. У підсумку одержуємо керуючі напруги як на мал.3б.

Установка вихідної напруги в межах 600-1000В здійснюється за допомогою змінного резистора R2 і відображається на чотирьох 7-сегментних індикаторах.


5. Розрахунок силової частини і вузлів системи керування

5.1 Розрахунок силової частини

1) Знайдемо напругу на вторинній обмотці. Вона буде рівна напрузі навантаження

Приймемо

2) Знайдемо коефіцієнт трансформації з формули (2.4)

3) Знайдемо напругу на первинній обмотці з формули (2.3)

4) Знайдемо


5)Знайдемо напруги прикладені на транзисторах в закритому стані

Максимальна напруга на транзисторах VT1(VT2) падатиме на інтервалі часу коли відкриті VT2 і VT3 для VT1 та VT1 і VT4 для VT2 і буде рівна:

Застосовуючи формули (2.2) і (2.3) отримуємо

На транзисторах VT3 i VT4 максимальна напруга падатиме при відкритих VT1 і VT4 для VT3, та VT2 і VT3 для VT4 і буде рівна

6) Знайдемо струм на первинній обмотці трансформатора

де

Струм на дроселі рівний

7) Знайдемо максимальний струм колектора для транзисторів

Виходячи з цих параметрів вибираємо транзистор:

фірми IR IRG4RC20F з допустимою напругою 600В і максимальним струмом 22 А. Припустима розсіювана потужність 66 Вт

8) Знаходимо струм на діоді VD1

Знаходимо максимальну зворотню напругу на діоді:

Вибираємо діод

6A4 фірми Rectron з максимальною зворотною напругою 400В і максимальним прямим струмом 6А.

9) Розраховуємо вихідний фільтр

Вибираєм конденсатор та дросель:

Конденсатор моделі К78-2 ємністю 2.2 мкФ і напругою 1000В.

Вибираєм дросель «PULSE» PE – 53121 з параметрами : Lдр =2 мГн, IL =5 A.

10) Розрахуємо вихідний випрямляч

Зворотня напруга на діоді

Вибираєм діоди:

M6 з максимальню зворотною напругою 800В і максимальним прямим струмом 1А.

11) Розрахунок трансформатора

Знайдемо габаритну потужність трансформатора

де

=0.2 Тл –зміна магнітної індукції (броньовий пластинчастий)

=2.2 А/мм2 – густина струму

= 0.9 – коефіцієнт, ефективного заповнення площі поперечного перерізу сердечника магнітопровода (товщина 0.35мм)

=0.28 –степінь заповнення вікна сердечника міддю

Вибираєм наступний типорозмір сердечника Ш12х25, для якого

Знайдемо число витків в обмотках:

Знайдемо діаметр обмоточних проводів:

Вибираєм обмоточний провід для первинної обмотки ПЭТВ1(Sm =1.75 мм2 ,

Dm =1.7 мм, Dиз =1.8 мм)

Вибираєм обмоточний провід для вторинної обмотки ПЭТВ1(Sm =0.92 мм2 ,

Dm =0.8 мм, Dиз =0.85 мм)

5.2 Розрахунок системи керування

1) В системі керування побудованої на мікро контролері ATMega16 використовуються стандартні елементи обвісу їх номінали вказані нижче:

Конденсатор С5 = 0,1 мкФ К10-17А-Н50

Конденсатор С3 = 2,4 пФ МБГО-2-630В

Конденсатор С4 = 2,4 пФ МБГО-2-630В

Резистор R2 = 8,2 кОм TD4A

Резистор R3 = 8,2 кОм TD4A

Кварцовий резонатор Х1 6МГц РК456МИ

2) 4 Семисегментні індикатори фірми Ningbo G-nor Electronics моделі GNS-70011BD з напругою 4В і струмом 20мА.

3) На вході мікро контролера розташовується модуль живлення фірми КВІНТАЛ моделі 5ПМ з характеристиками:

Вхідна напруга – 150-250 В

Частота мережі живлення – 47-430 Гц

Вихідна напруга – 5 В


6. Висновки

Розрахований перетворювач із дроселем у первинному ланцюзі на основі найпростішої схеми відповідає вимогам завдання. У роботі були розраховані компоненти схеми й підібрані по відповідних параметрах. Керування перетворювачем здійснюється за допомогою системи, побудованої на мікроконтролері, що дає можливість зменшити габарити вихідного пристрою, простоту використання й збільшити надійність приладу. Розраховано основні параметри перетворювача, що дає можливість оцінити даний пристрій. Можна говорити про високу надійність приладу, тому що підібрані елементи із сучасної бази, рівень безвідмовної роботи яких високий, погрішність перетворення мала.


7. Література

1. Довідник. Джерела електроживлення РЕА. Г. Найвельт, Москва, 1958.

2. Додік С.Д. Джерела електроживлення на напівпровідникових пристроях.

3. Дроселі. Довідник Міністерства електронної промисловості СРСР.

4. Конденсатори. Довідник Міністерства електронної промисловості СРСР.

5. Білопольський І.І. Розрахунок трансформаторів і дроселів. М.: Енергія, 1973.

6. Довідник. Напівпровідникові пристрої. Голомедова, М.: 1988.



Випр. 1

Фільтр 1

Трансф.

Інвертор


Блок живлення

180В,50Гц

Випр. 2





Подпрограмма установок и инициализации

//Watchdog initialize

// prescale: 2048K

void watchdog_init(void)

{

WDR(); //this prevents a timout on enabling

WDTCR = 0x0F; //WATCHDOG ENABLED - dont forget to issue WDRs

}

void port_init(void ) //инициализация портов

{

DDRA = 0b00110100;

PORTA = 0b000000000;

DDRD = 0b11111111;

PORTD = 0b00000000;
DDRB =0b11111111;

PORTB = 0b00000000;

}

void timer1_init(void ) //инициализация таймера на время 18мкс

{

TCCR1B = 0x00; //stop

TCNT1H = 0x3C; //setup

TCNT1L = 0xB0;

OCR1AH = 0xC3;

OCR1AL = 0x50;

OCR1BH = 0xC3;

OCR1BL = 0x50;

ICR1H = 0xC3;

ICR1L = 0x50;

TCCR1A = 0x00;

}

void init_devices(void ) //инициализация устройств

{

CLI();

watchdog_init();

port_init();

timer1_init();

SREG = 0b10000000;

ADCSRA = 0b10000110; //инициализация АЦП (режим)

ADMUX = 0b11100011; // инициализация АЦП (выбор РА3)

MCUCR = 0x00;

TIMSK = 0x04; //прерывание по таймеру 1

GICR = 0x00;

SEI();

}

Подпрограмма функций

unsigned int out,set ,Ton;

int high,low,b,tint1,des,edi;

int mas_code[10]={0b01000000,0b01111001,0b00100100,0b00110000,

0b00011001,0b00010010,0b00000010,0b01111000,0b00000000,0b00010000};

void BCD(int b) //BCD-преобразование

{

des=((b%100)/10);

edi=((b%100)%10);

}

void delay_mcs(unsigned int tmp) //задержка

{

unsigned int tmp1;

tmp1=tmp*10;

while (tmp1>0)

{tmp1--;}

}

void start(void ) //функция запуска стабилизатора

{

ADCSRA = 0b11000110; //запуск АЦП

delay_mcs(10);

low=ADCL; high=ADCH;

ADCSRA = 0b01000110; //остановка АЦП

Uin = high;

while(Uin != 0)

{delay_mcs (100);}

PORTA = 0b000000100; //VT1

}

void vol(void ) //определение напряжения нагрузки и необходимого тока за 2мкс, индикация

{

ADMUX = 0b11110000; // инициализация АЦП (выбор РА0,РА1)

ADCSRA = 0b11000110; //запуск АЦП

low=ADCL; high=ADCH; //считывание напряжения

out = high; //запись в регистр

ADCSRA = 0b01000110; //остановка АЦП

ADMUX = 0b11100110; // инициализация АЦП (выбор РА6)

ADCSRA = 0b11000110; //запуск АЦП

low=ADCL; high=ADCH; //считывание напряжения

set = high; //запись в регистр

ADCSRA = 0b01000110; //остановка АЦП

if (out<set) {Ton++;}

if (out>set) {Ton--;}

BCD(set);

PORTB= mas_code[edi];

PORTD= mas_code[des];

}

#pragma interrupt_handler timer1_ovf_isr:9

void timer1_ovf_isr(void ) //подпрограмма прерывания по таймеру 1

{

tint1 = 1;

TCNT1H = 0x3C;

TCNT1L = 0xB0;

}

Основная программа:

// Target : M16

// Crystal: 10.000Mhz

#include <iom16v.h>

#include <init.h>

#include <functions.h>

#include <math.h>

#include <macros.h>

unsigned int T;

void main(void )

{

init_devices();

start();

PORTA&0b001000000 = 0;

PORTA&0b000100000 = 0;

Ton = 10;

while (1)

{

vol();

tint1=0;

TCCR1B = 0x01; //запуск таймера

T = 0;

while (T<=Ton){ PORTA&0b001000000 = 1;T++}

else { PORTA&0b001000000 = 0; PORTA&0b000100000 = 0;} //VT2

while (tint1 != 1)delay_mcs(0);

vol();

tint1=0;

TCCR1B = 0x01; //запуск таймера

T = 0;

while (T<=Ton){ PORTA&0b000100000 = 1;T++}

else { PORTA&0b001000000 = 0; PORTA&0b000100000 = 0;} //VT3

while (tint1 != 1)delay_mcs(0);

}

}

Оценить/Добавить комментарий
Имя
Оценка
Комментарии:
Хватит париться. На сайте FAST-REFERAT.RU вам сделают любой реферат, курсовую или дипломную. Сам пользуюсь, и вам советую!
Никита17:21:54 02 ноября 2021
.
.17:21:52 02 ноября 2021
.
.17:21:52 02 ноября 2021
.
.17:21:51 02 ноября 2021
.
.17:21:51 02 ноября 2021

Смотреть все комментарии (20)
Работы, похожие на Курсовая работа: Транзисторний перетворювач з дроселем в первинному ланцюзі

Назад
Меню
Главная
Рефераты
Благодарности
Опрос
Станете ли вы заказывать работу за деньги, если не найдете ее в Интернете?

Да, в любом случае.
Да, но только в случае крайней необходимости.
Возможно, в зависимости от цены.
Нет, напишу его сам.
Нет, забью.



Результаты(294163)
Комментарии (4230)
Copyright © 2005-2022 HEKIMA.RU [email protected] реклама на сайте