Курсовая работа
по курсу
“Оптические и перспективне проводные линии связи”
Тема:
Проектирование линейных сооружений городской телефонной сети
Киев-2008
Содержание
Введение
1. Определение емкости телефонной сети района
1.1 План нового жилого района
1.2 Определение емкости телефонной сети
1.3 Определение количества домов в квартале
1.4 Определение числа телефонов на один дом и на один жилой квартал
1.5 Определение общего числа телефонов в районе
1.6 Определение необходимого числа таксофонов в районе
2. Расчет числа соединительных линий и выбор емкостей межстанционных кабелей
2.1 Расчет числа соединительных линий РАТС-3 и РАТС-1, РАТС-3 и РАТС-2
2.2 Расчет числа соединительных линий РАТС-3 и АМТС
2.3 Расчет числа соединительных линий РАТС-3 и УПАТС
2.4 Направление подвода соединительных линий от РАТС-1, РАТС-2, АМТС
2.5 Количество комплектов систем передачи
2.6 Выбор типа кабеля и его емкости
2.7 Определение марки кабеля
2.8 Сводные результаты расчетов
3. Определение места установки РАТС-3
3.1 Описание двух основных методов определения теоретического центра тел. нагрузки
3.2 Определенин ТЦТН
4. Выбор и краткая характеристика системы построения абонентских линий
4.1 Краткое описание построения распределительной сети
5. Разбивка территории на шкафные районы
5.1 Выделение возле РАТС-3 зоны прямого питания (ЗПП).
5.2 Определение числа телефонов и таксофонов
5.3 Определение числа РШ
5.4 Разделение ЗРШ на шкафные районы
5.5 Определение общей емкости кабелей
5.6 Расчет числа магистральных и распределительных пар
6. Проект распределительной сети выделенного шкафного района
7. Проект магистральной сети
8. Проект кабельной канализации
9. Выбор диаметра жил абонентских кабелей
10. Организация линейного ввода в АТС
11. Охрана труда и ТБ
12. Сметно-финансовый расчет
Заключение
Список использованных документов
Приложения
Введение
Основными задачами, стоящими перед отраслью связи на городской телефонной сети (ГТС), являются улучшение характеристик качества обслуживания и предоставление новых видов услуг связи в удобной для абонентов сети форме. Также важно минимизировать затраты при строительстве новых сооружений связи.
Эти задачи могут быть решены путем установки на сети более совершенных телефонных станций, использования волоконно-оптических систем передачи информациии более широкого применения цифровых систем передачи.
В области предоставления новых услуг связи как один из наиболее оптимальных вариантов может быть рассмотрен переход к интеллектуальной сети (IntelligentNetwork), что даст возможность неограниченного роста числа видов услуг при использовании в качестве транспортной сети телефонной сети общего пользования.
В ходе данного курсового проектирования требуется спроектировать линейные сооружения ГТС в заданном районе проектирования и представить необходимые чертежи в пояснительной записке.
Проектирование должно обеспечивать:
-реализацию достижений науки, техники и передового отечественного и зарубежного опыта с тем, чтобы построенные объекты ко времени ввода их в действие были технически передовыми;
-высокую эффективность капитальных вложений;
-высокий технико-экономический уровень проектируемых объектов, повышения производительности труда и сокращение расходов материальных ресурсов при строительстве и эксплуатации;
-соответствующий уровень автоматизации системы управления предприятиями и технологическими процесами;
-использования изобретений в области технологии производства, оборудования, строительных конструкций и материалов.
Задание на курсовое проектирование
| Номер варианта |
Количество жителей в районе, тыс.чел |
Категория города |
Емкость РАТС-1тыс.ном. |
Число кварталов |
| q |
n |
| 25 |
46 |
IIІ |
9 |
4 |
4 |
| Ширина района проектирования, км |
Длина района проектирования, км |
Число удаленных абонентов, человек |
Емкость РАТС-2, тыс. ном. |
Расстояние до группы удаленных абонентов, км |
Для организациимежстанционной связи используется аппаратура: |
| 1,6 |
2,7 |
50 |
6 |
7,1 |
ВОПС ИКМ-120-5 |
Спроектировать линейные сооружения ГТС в заданном районе проектирования и представить необходимые чертежи в пояснительной записке.
1. Определение емкости телефонной сети района
1.1 План нового жилого района
Район, в которой проектируется АТС, имеет площадь: 2,7 х 1,6 км. В соответствии с условием район делится на прямоугольные кварталы.
Тонкими линиями делим длину района на q, а ширину на n одинаковых частей.
По заданию q= 4, n = 4. Таким образом, получаем 16 прямоугольных участков, т.е. 16 кварталов. Для построения улиц от каждой линии влево и вправо откладываем по 3-5 мм.Соединив полученные точки линиями, параллельными осям, получаем контуры 16 кварталов.
Т.о. получаем план проектируемого района. Проектирование АТС ведем в городе 3-й категории.
Один из угловых кварталов выделяем для размещения завода. Такой квартал помечаем легкой штриховкой и обозначаем в этом квартале заводской УПАТС.
План чертим в масштабе 1 : 5000.
1.2
Определение емкости телефонной сети
Определение емкости телефонной сети района по формуле:
(1.1)
Где N
-количество жителей в проектируемом районе, чел.
n
×
q
-количество кварталов в районе проектирования
=3067тыс.чел.
1.3
Определение количества домов в квартале
Определяем количество домов в квартале по формуле:
(1.2)
Где Nж/кв
-количество жителей на квартал, чел.
Nкварт/дом
-количество квартир в доме, определяется в соответствии с заданной категорией города К
. Для нашего задания – 72 кв. в доме.
=12
1.4
Определение числа телефонов на один дом и на один жилой квартал
Определим число телефонов на один дом и на один жилой квартал исходя из условия 100% телефонизации квартир на завершающем этапе проектирования.
* Линейные сооружения данного района будут проектироваться в два этапа. На I этапе (начальном) будет построена РАТС и запущено в работу некоторое количество оборудования, позволяющее обслужить 60 % абонентов. На II этапе (завершающем) РАТС будет выведена на полную проектную емкость (100% телефонизация квартир).
Количество телефонов в доме будет определяться по двум этапам проектирования по формулам:
(1.3)
(1.4)
где Nкварт/дом
-количество квартир в доме, определяем в соответствии с заданной категорией города К
. Для нашего задания – 62 кв. в доме.
=43 тел.
тел.
Количество телефонов на один жилой квартал будет определяться по двум этапам проектирования по формулам:
(1.5)
(1.6)
=516
=864
1
.5
Определение общего числа телефонов в районе
Определим общее число телефонов в районе проектирования по двум этапам проектирования по формулам:
(1.7)
(1.8)
=7740
= 12960
1
.6
Определение необходимого числа таксофонов в районе
Определим необходимое число таксофонов в районе для двух этапов развития сети по нормам таксофонной плотности:
(1.9)
гдеN
- количество жителей в проектируемом районе, тыс. чел.;
s
ТА
- норма таксофонной плотности, такс./тыс. чел., которые для двух этапов развития сети составляют:
s
ТА
I
- 4 такс./тыс. чел.;
s
ТА
II
- 5 такс./тыс. чел.
=46*4=184
=46*5=230
· Сводим полученые результаты в таблицу, определяем емкость проектируемой РАТС-3.
Емкость проектируемой РАТС-3 определяем как суму телефонов и таксофонов округленую до большего числа тысяч.
Таблица 1.1
| Этап |
N, |
Nж/кв, |
Nдом/кв, |
NТ/дом, |
NТ/кв, |
NТ, |
sТА, |
NТА, |
NТ+ТА, |
NРАТС-3, |
| тыс.жит |
жит. |
дом. |
тел. |
тел. |
тел. |
такс./тыс.жит |
такс. |
тел. |
номеров |
| I |
46 |
3067 |
12 |
43 |
516 |
7740 |
4 |
184 |
7924 |
8000 |
| II |
46 |
3067 |
12 |
72 |
864 |
12960 |
5 |
230 |
13190 |
14000 |
2. Расчет числа соединительных линий и выбор емкостей межстанционных кабелей
При расчетах в данном разделе учитывается только емкость РАТС-3 по II этапу.
2.1
Расч
ет
числа соединительных линий РАТС-3 и РАТС-1, РАТС-3 и РАТС-2
Рассчитаем число соединительных линий между РАТС-3 и РАТС-1, а также между РАТС-3 и РАТС-2 по приближенным формулам:
(2.1)
(2.2)
где Nисх i
- число исходящих линий от РАТС-i
, определяется из соотношения
(2.3)
= 900
= 600
= 1400


2.2
Расч
ет
числа соединительных линий РАТС-3 и АМТС
Рассчитаем число соединительных линий между РАТС-3 и АМТС по приближенной формуле:
(2.4)

2.3
Расч
ет
числа соединительных линий
РАТС-3 и УПАТС
Расчет числа соединительных линий между РАТС-3 и УПАТС производится в следующем порядке. Сначала определяется число абонентов УПАТС имеющих право выхода в город:
(2.5)
где N
УПАТС
– емкость УПАТС, номеров

После этого с помощью таблице 4.1 по величине Nвых. в гор.
определяется число соединительных линий между РАТС-3 и УПАТС.

2.4
Направление подвода соединительных линий от РАТС-1, РАТС-2, АМТС
На плане района указываем стрелкой направление подвода соединительных линий от РАТС-1, РАТС-2, АМТС и рассчитанное количество СЛ , а также направление подвода линии от удаленных абонентов (УА) и их число Z
. Место подвода линий к району выбираем произвольно, но линии от РАТС-1, РАТС-2, АМТС и УА подходят к району с четырех разных сторон. Стрелки, указывающие направление подвода линий, подводятся к улице, так как кабели будут введены в район через систему уличной кабельной канализации.
2.5
Количество комплектов систем передачи
Для каждого из трех направлений межстанционных соединений: РАТС-3 с РАТС-1, РАТС-3 с РАТС-2 и РАТС-3 с АМТС необходимо рассчитать количество комплектов систем передачи по формуле:
(2.6)
где NСЛ(РАТС-3
®
i)
- число соединительных линий с i
-станцией;
КСП
- число каналов организуемых одним комплектом системы передачи;
Результаты расчетов округляются до большей целой величины.



Для заданной цифровой системы передачи (ЦСП) – ВОСП ИКМ-120-5 по заданию на КП значение КСП
определено из таблицы и равно 120.
Система организации связи- двухкабельная, четырехпроводная.При двухкабельной четырехпроводной системе для организации двусторонней связи используется два кабеля (один для направления передачи, второй - для приема) в каждом из которых задействовано 2 проводника.
2.6
Выбор типа кабеля и его емкости
Для каждого из трех направлений межстанционных соединений: РАТС-3 с РАТС-1, РАТС-3 с РАТС-2 и РАТС-3 с АМТС, зная тип и число необходимых комплектов систем передачи, выбраем тип кабеля и его емкость исходя из следующего:
- емкость кабелей ТППэп определяется исходя из соотношения 1СП ® 1пара и ряда емкостей этого кабеля (10х2, 20х2, 30х2 и т.д);
- емкость кабелей МКСАШп определяется исходя из соотношения 1СП ® 1пара (или 2СП ® 1четверка) и ряда емкостей этого кабеля (1х4, 4х4 и 7х4);
- емкость волоконно-оптических кабелей ОКЛ определяется исходя из соотношения 1СП ® 2волокна и ряда емкостей этих кабелей (4, 6, 8, 12, 16, 18, 24 и 32 волокна);
2.7
Определение марки кабеля
Определим марку кабеля, прокладываемого от РАТС-3 к УПАТС. Для этого направления используем кабель ТППэп-...х2х0,5. Емкость кабеля определяется значением NСЛ(РАТС-3
®
УПАТС)
, исходя из соотношения 1СЛ ® 1пара, и рядом емкостей этого кабеля (10х2, 20х2, 30х2 и т.д).
В кабеле для СЛ с УПАТС также предусматриваем 10% эксплуатационный запас пар.
2.8 Сводные результаты расчетов
Результаты расчетов и выбранные марки кабелей помещаем в сводную таблицу:
Таблица 2.1
| Направление СЛ |
Число СЛ |
Тип СП |
Число СП |
Марка кабеля |
| РАТС-3 - РАТС-1 |
1470 |
ИКМ-120-5 |
13 |
ОКЛ-3-ДА1-0,4Ф3,5/0,3419-32 |
| РАТС-3 - РАТС-2 |
925 |
ИКМ-120-5 |
8 |
ОКЛ-3-ДА1-0,4Ф3,5/0,3419-18 |
| РАТС-3 - АМТС |
154 |
ИКМ-120-5 |
2 |
ОКЛ-3-ДА1-0,4Ф3,5/0,3419-6 |
| РАТС-3 - УПАТС |
9 |
физ. цепи |
- |
ТППэп-10х2х0,5 |
3. Определение места установки РАТС-3
Расчет в данном разделе производится с учетом данных только по II этапу.
3.1
Описание двух основных методов определения теоретического центра тел. нагрузки
Центр телефонной нагрузки – это такая точка на плане города или района, сумма растояний от которой до каждого телефонного аппарата минимальна. ). Если бы район представлял собой равномерно насыщенные телефонами кварталы, при отсутствии внешних выводов (РАТС-1, РАТС-2, УПАТС, АМТС, УА), то ТЦТН находился бы в геометрическом центре района проектирования. Центр телефонной нагрузки можно определять различными способами. Наиболее простые из них – графический и координатный.
Графический метод. На плане района обслуживания проектируемой РАТС-3 указывают число соеденительных линий со стороны их подхода к проектируемому району. Каждая СЛ при определении центра телефонной нагрузки учитывается как один телефонный аппарат. В каждом микрорайоне указывается проектируемое количество ТА. Параллельно главной улице района располагают линейку, перемещая ее параллельно самой себе до тех пор, пока с обеих сторон от линейки не окажется равное количество телефонных аппаратов. В этом случае проводят прямую линию. Если все сделано правильно, то сверху и снизу от этой линии будет по n . Затем линейку поворачивают на 90 и снова перемещают ее паралельно самой себе до тех пор, пока с обеих сторон от линейки не будет равное количество телефонов. Проводят вторую линию. Точка пересечения линий и дает примерное местоположение центра телефонной нагрузки. Графический метод является наиболее простым и доступным, однако имеет недостатки, большую погрешность и большую вероятность появления ошибки.
Координатний метод. В поле чертежа проектируемого района, выполненого в масштабе 1:2000, проводятся оси координат. В полученной прямоугольной системе определяются координаты (xi;yi) центра телефонной нагрузки каждого микрорайона (дома). Координаты центра телефонной нагрузки определяются по формулам:
; , (3.1)
где D – число зданий (микрорайонов) в проектируемом районе; - число проектируемых связей в i-м здании.
Место расположние РАТС-3, а значит, и центр телефонной нагрузки следует определять с учетом перспективы развития сети. Если в центре т. нагрузки РАТС разместить нельзя, то выбирается ближайшая площадка удовлетворяющая требованиям (на одной из сторон квартала). Окончательное место размещения АТС необходимо обосновать, сравнив между собой несколько наиболее подходящих вариантов.
3.2
Определенин ТЦТН
Определим ТЦТН, учитывая все типы соединительных линий и абонентские линии (АЛ) от удаленных абонентов (УА) как телефоны подключенные в точке подвода этих СЛ или АЛ.
Рассчитаем место нахождения ТЦТН для данных приведенных в примерах 1, 2 и с учетом района проектирования.
| Слева
|
Справа:
|
| 8 кварталов × 864Т/кв |
= 6912 |
7 кварталов × 874 Т/кв |
= 6048 |
| РАТС-1
|
= 1470
|
РАТС-2
УПАТС
|
= 925
= 300
|
| АМТС=
|
15
4
|
УА
|
= 5
0
|
| Всего:
|
8536
|
Всего:
|
7023
|
Разница: 8536 - 7023 = 1513.
Следовательно, необходимо сдвинуть линию влево на 1513 : 2 =757 номер.
Поскольку вертикальная линия пересекает четыре квартала: 757 : 4 = 190.
Определим на какую часть квартала следует произвести сдвиг (190 :864) × 100% = 22%.
Аналогичные расчеты произведем, повернув линейку на 90О
(т.е. горизонтально).
| Сверху
|
Снизу
|
| 8 кварталов × 864Т/кв |
= 69127 |
кварталов × 864 Т/кв |
= 6048 |
| РАТС-2 |
= 925 |
РАТС-1
УПАТС
|
= 1470
= 300
|
| АМТС
|
=
154
|
УА |
= 50 |
| Всего:
|
7991
|
Всего:
|
7568
|
Разница: 7991 - 7568 = 423.
Следовательно, необходимо сдвинуть линию влево на 423 : 2 =212 номеров.
Поскольку вертикальная линия пересекает четыре квартала: 212 : 4 = 53.
Определим на какую часть квартала следует произвести сдвиг (53 : 864) × 100% = 7%.
Следовательно, ТЦТН будет сдвинут на 22% влево и на 7% вверх относительно геометрического центра района проектирования. Поскольку ТЦТН находится в середине квартала, а емкость проектируемой РАТС по II этапу составляет больше 10 тыс. номеров, то принимаем решение: установить РАТС-3 на углу квартала на расстоянии »75 м от ТЦТН. Место нахождения ТЦТН и РАТС-3 отмечены на плане района.
4. Выбор и краткая характеристика системы построения абонентских линий
4.1
Краткое описание построения распределительной сети
Существуют три системы построения абонентских линий: бесшкафная, шкафная икомбинированная. Примерами бесшкафной системы построения абонентских линий могут служить система непосредственного включения абонентских линий в оконечные устройства, установленные в помещении АТС, и система прямого питания.
Система непосредственного включения абонентских линий используется на сетях малой емкости, например в учрежденческих АТС: от каждого ТА идет отдельная линия связи. Достоинства такой системы - простота схемы соединений и отсутствие дополнительных промежуточных распределительных устройств, К недостаткам ее следует отнести дороговизну и неэкономичность, а также то, что каждая новая установка ТА приводит к необходимости строить новую линию связи. Дороговизна и неэкономичность этой системы вызваны тем, что каждая линия связи состоит из однопарного кабеля, а чем меньше емкость кабеля, тем дороже пара.
Система прямого питания дешевле, чем система непосредственного включения. Однопарные линии прокладывают от розетки ТА к распределительной коробке (КР). Этот участок абонентской линии называется абонентской проводкой. В КР однопарные линии связи подключаются к 10-парному кабелю, т.е. осуществляется переход с участка абонентской проводки на магистральный участок АЛ ГТС.Магистральной участок заканчивается в кроссе АТС.
На подходе к зданию АТС кабели малой емкости объединяют в разветвительных муфтах в кабели большей емкости. Место объединения кабелей определяется на основе технико-экономических расчетов. На магистральном участке абонентских линий часть пар в кабеле оставляют незадействованными - в качестве запаса. Число запасных пар нормируется.
Преимуществами системы прямого питания перед системой непосредственного включения являются экономичность и гибкость сети связи: благодаря малой длине однопарных кабелей абонентской проводки и применению на магистральном участке многопарных кабелей и за счет наличия в кабелях магистрального участка нормируемого числа запасных пар.
Если система прямого питания абонентских линий состоит из двух участков: магистрального и абонентской проводки, то при шкафной системе на абонентских линиях выделяют три участка: магистральный, распределительный и абонентской проводки. Магистральным участком в шкафных районах называется участок от АТС до распределительного шкафа.
Распределительным участком абонентских линий ГТСназывается участок от распределительного шкафа до РК или до кабельного ящика (КЯ). Абонентской проводкой, как и присистеме прямого питания называется участок абонентской линии ГТС от РК до розетки, в которую включен ТА.
Переход от системы прямого питания к шкафной связан с дополнительными затратами на приобретение, установку и монтаж распределительного шкафа с оконечными кабельными устройствами. Одновременно снижается число запасных пар и, соответственно, увеличивается число задействованных пар.
Т.о. при шкафной системе пары магистрального кабеля используются более экономно, чем при системе прямого питания. Следовательно, шкафная система построения абонентских линий экономически выгодна в том случае, если дополнительные затраты на приобретение, установку и монтаж распределительного шкафа с оконечными устройствами окупаются полученной экономией пар магистрального кабеля. Также к достоинствам шкафной системы построения абонентских линий следует отнести увеличение гибкости сети, возможность проводить электрические измерения как в сторону станции, так и в сторону абонентского пункта, что облегчает поиск неисправностей.
К недостаткам шкафной системы построения абонентских линий следует отнести:
- снижение надежности работы линейных сооружений связи за счет включения дополнительных промежуточных распределительных устройств;
- экономичность шкафной системы проявляется только при максимальных значениях проектируемого эксплуатационного запаса.
В настоящее время широко применяется комбинированная система построения абонентских линий, т.е. шкафная система построения абонентских линий с элементами прямого питания.
В соответствии с действующими нормами в радиусе 500 м от здания АТС выделяется зона прямого питания (ЗПП). За ее пределами расположены шкафные районы. Построенная таким образом сеть абонентских линий будет состоять из сетей абонентских проводок (АП), распределительных кабелей на распределительных участках (РУ) в шкафных районах, магистральных кабелей на магистральных участках (МУ) в шкафных районах и ЗПП и оконечных кабельных устройств (распределительные коробки, боксы в распределительных шкафах и др.). Систему прямого питания можно также применять за пределами зоны прямого питания для подключения ТА, расположенных в здании, где число абонентских пунктов близко к конструктивной емкости кабеля и не будет меняться с течением времени. Целесообразность такого включения определяется на основе технико-экономических сравнений всех возможных вариантов.
При выполнении курсового проектирования используем комбинированную систему построения абонентских линий.
5
.
Разбивка территории на шкафные районы
5.1
Выделение возле РАТС-3 зоны прямого питания (ЗПП).
Выделим возле РАТС-3 зону прямого питания (ЗПП). Для этого на плане района нарисуем окружность радиусом 500 м (в соответствии с масштабом) с центром в месте нахождения РАТС-3 . Те кварталы, которые охватывает окружность, включаем в ЗПП. Остальные кварталы района условно называют зоной распределительных шкафов (ЗРШ).
5.2
Определение числа телефонов и таксофонов
Определим число телефонов и таксофонов по I и II этапам в ЗПП и ЗРШ, зная число кварталов, включенных в эти зоны:
(5.1)
(5.2)
(5.3)
(5.4)




В этих расчетах для упрощения проектирования не учитываются таксофоны, находящиеся в жилых кварталах.
В качестве основной марки распределительного шкафа используем ШРП 1200´2.
5.3
Определение числа РШ
Определим число РШ (или шкафных районов, что одно и то же) в ЗРШ исходя из условия их максимальной загрузки по II этапу:
(5.5)
где МРШ
- максимальная загрузка шкафа магистральными парами (500 для ШРП 1200х2);
kэ1
- эксплуатационный запас по магистральным парам (1,02);
r
- коэффициент учета прямых проводов (1,1).
Расчет числа РШ в формуле (5.5) производится с учетом развития сети ко II этапу, так как при проектировании по I этапу, с наступлением II и III этапов число шкафов пришлось бы увеличивать и переносить те РШ, которые уже были установлены.
Эксплуатационный запас пар в магистральных кабелях, в размере 2%, предназначен на случай повреждения (полного или частичного) отдельных пар, а также для проведения измерений без перерыва связи.
Коэффициент r
учитывает (в размере 10%) наличие в кабеле специальных цепей («прямых проводов») для сигнализации, диспетчерской связи и т.д.
Полученное число NРШ
округляется до большей целой величины.

5.4
Разделение ЗРШ на шкафные районы
Разделяем ЗРШ на шкафные районы по числу РШ. В один шкафной район входит 1/2 квартала(6 домов).
Шкафные районы обязательно включают в себя одинаковое число абонентов (т.е. в данном проекте одинаковую площадь). Шкафные районы имелют прямоугольную конфигурацию.
5.5
Определение общей емкости кабелей
Определим общую емкость кабелей для ЗПП, магистральной и распределительной сети по I и II этапам по формулам:
(5.6)
(5.7)
(5.8)
(5.9)
(5.10)
(5.11)
гдеkэ2
- эксплуатационный запас пар на распределительной сети в ЗРШ (1,1);
kэ3
- эксплуатационный запас пар на магистральной сети в ЗПП (1,1).
Эксплуатационный запас пар для распределительных кабелей и кабелей ЗПП (10%) берется большим, чем для магистральных кабелей, так как емкость этих кабелей меньше, а повреждаются они значительно чаще, кроме того, распределительная сеть должна быть более гибкой (допускать большее количество подключений), так как она находится ближе к абонентам.






5.6
Расчет числа магистральных и распределительных пар
Рассчитаем число магистральных и распределительных пар на один распределительный шкаф по I и II этапам:
(5.12)
(5.13)
(5.14)
(5.15)




Значения NМП
и NРП
полученные для II этапа позволяют проверить правильность расчетов в этом разделе. В случае верного расчета должны выполняться соотношения:
NII
МП/РШ
£
500
(5.16)
NII
РП/РШ
£
600
(5.17)
Для рассчитанных значений в районе проектирования, выделим ЗПП. Поскольку окружность радиусом 500 м охватывает большей частью 5 кварталов около места расположения РАТС-3 включим их в ЗПП. Оставшиеся 11 жилых кварталов отнесем к ЗРШ.
Последние полученные результаты соответствуют неравенствам (5.16) и (5.17). Все рассчитанные величины заносим в следующую таблицу.
Таблица 5.1
| Этапы |
NТ(ЗПП)
|
NТ(ЗРШ)
|
NРШ
|
NЗПП
|
NМП
|
NРП
|
NМП/РШ
|
NРП
/РШ
|
| I |
2580 |
5160 |
20 |
3122 |
5790 |
6244 |
290 |
313 |
| II |
4320 |
8640 |
20 |
5228 |
9695 |
10455 |
485 |
523 |
6. Проект распределительной сети выделенного шкафного района
Проект распределительной сети выполняем по I этапу.
1)
Начертим на миллиметровой бумаге в масштабе 1:1000 (в 1см - 10 м) контуры одного, наиболее типичного, шкафного района прямоугольной формы. Зная количество домов в квартале (Nдом/кв
)
и ту часть квартала (кварталов), которую занимает шкафной район, начертим в шкафном районе все входящие в него дома. Размеры домов выбираем произвольно.
2)
Укажем на схеме место подвода к данному шкафному району магистрального кабеля от РАТС-3 .
3)
Рассчитаем оптимальную точку (ОТ) расположения шкафа в шкафном районе. Для этого шкафной район условно располагается в начале координатной плоскости с осями X
, Y
и определить ОТ, как координаты точки (x,y
). При подводе магистрального кабеля к шкафному району в точке 0, ОТ будет располагаться в точке 0’, с координатами:

(6.1)
(6.2)
Где a
иb
- длина и ширина данного шкафного района соответственно (определяются по схеме с учетом масштаба).


Определенное место расположения ОТ отметим на схеме крестиком.
4)
Покажем на схеме установленный распределительный шкаф (РШ) в доме, ближайшем к ОТ . Указываем в РШ необходимое количество магистральных и распределительных боксов по I этапу. При этом используем боксы емкостью 100´2 (марки БКТ-100´2).
Таким образом, количество магистральных и распределительных боксов будет определяться округленными до большего целого величинами:
(6.3)
(6.4)


Организуем ввод магистрального кабеля от места его подвода к шкафному району в магистральные боксы РШ, с делением его на кабели 100´2 в разветвительной муфте перед шкафом.
5)
Показываем на схеме установку в домах распределительных коробок (РК). Использываем коробки емкостью 10´2 (марки КРТП-10´2).
Количество РК в одном доме будет определяться округленным до большего целого величиной:
(6.5)

Производим нумерацию РК в пределах шкафного района .
Номер РК включает себя номер шкафа и собственно номер коробки. Например: РК-306-18 относится к шкафному району, обслуживаемому РШ-306, а 18 - номер коробки в этом шкафном районе.
6)
Спроектируем распределительные линии от РШ до всех РК, используя существующие емкости распределительных кабелей. Для этого, из каждого распределительного бокса шкафа выводятся кабели емкостью 100´2 и, при их последующем делении на кабели меньшей емкости, доводятся до каждой распределительной коробки. Трасса кабельной линии обозначается сплошной тонкой линией. В местах деления емкости кабеля на схеме указываем разветвительные муфты. При выборе трасс распределительной сети руководствуемся критерием минимизации их длины.
В качестве основного кабеля распределительной сети применяем кабели марки ТППэпЗ (телефонный, со сплошной полиэтиленовой изоляцией жил, гидрофобным заполнением сердечника, алюмо-полиэтиленовым экраном и полиэтиленовой оболочкой), имеющие стандартный ряд емкостей: 10´2, 20´2, 30´2, 50´2 и 100´2.
7) На каждом участке распределительной сети проставим емкость кабеля (над линией обозначающей трассу линии) и длину участка (под линией).
Длины участков определяем по схеме с учетом масштаба.
Рассчитаем необходимое количество кабелей для распределительной сети выделенного шкафного района, приведенного в Приложении 2. Длину участков, заканчивающихся в РК, принимаем равной 10 м.
Таблица 6.1
| Емкость кабелей |
Количество участков |
Общая длина кабелей, м |
| 10´2 |
30 |
300 |
| 20´2 |
6 |
180 |
| 30´2 |
6 |
215 |
| 50´2 |
5 |
270 |
| 100´2 |
4 |
550 |
7. Проект магистральной сети
Проект магистральной сети, так же как и распределительной, выполняется по I этапу. Это связано с тем, что для любой кабельной сети экономически более целесообразно прокладывать кабели только с емкостью, необходимой в данный момент времени. А при развитии сети ко II этапу дополнительные кабели будут проложены в существующей канализации (эта операция не представляет большой сложности и не требует больших затрат).
1)
Обозначим на схеме границы района. Обозначим места подвода СЛ от РАТС-1, РАТС-2, АМТС и АЛ от УА. Обозначим место установки УПАТС. Обозначим места установки всех РШ, указав в них необходимое количество магистральных (без распределительных) боксов по I этапу.
Организовываем вывод из магистральных боксов каждого шкафа кабелей емкостью 100´2 и объединение их всех в кабель большей емкости в разветвительной муфте.
2)
На месте размещения РАТС-3 обозначаем таблицу, имитирующую кросс данной станции.
3)
Спроектируем магистральные линии от всех РШ до РАТС-3. Для этого, магистральные кабели от распределительных шкафов доводятся до РАТС-3 и включаются в магистрали кросса (строки таблицы). При продвижении кабелей от РШ к РАТС-3 объединяем их в кабели большей емкости в разветвительных муфтах .
В качестве основного кабеля магистральной сети применяем кабели марки ТППэп (телефонный, со сплошной полиэтиленовой изоляцией жил, алюмо-полиэтиленовым экраном и полиэтиленовой оболочкой), имеющие стандартный ряд емкостей: 100´2, 200´2, 300´2, 400´2, 500´2, 600´2, 700´2, 800´2, 900´2, 1000´2, 1200´2, 1400´2, 1600´2, 1800´2, 2000´2 и 2400´2.
4)
Заводим в кросс РАТС-3 кабель от УА, не объединяя его с другими кабелями. В качестве абонентского кабеля к УА использываем кабель типа ТЗ (телефонный, звездной скрутки, с кордельно-бумажной изоляцией). В пределах района проектирования предполагается использование кабеля марки ТЗГ (со свинцовой оболочкой, без брони).
Емкость кабеля ТЗ определяется, исходя из числа удаленных абонентов Z
(см. Приложении 1 "Задание на КП") и стандартного ряда емкостей этого кабеля: 3´4, 4´4, 7´4, 12´4, 14´4, 19´4, 27´4, 37´4, 52´4, 61´4, 80´4, 102´4, 114´4.
При выборе емкости кабеля к УА учитываем, что для подключения одного абонента необходима 1´2, т.е. 1´4 обеспечивает подключение двух абонентов. Следовательно, число необходимых четверок определяется как Z/2.
5)
Спроектируем внутрирайонные участки межстанционной сети, для чего обозначим трассы прохождения кабелей от РАТС-1, РАТС-2, АМТС и введем кабели в свободные строки таблицы кросса .
При продвижении к РАТС-3 кабели межстанционной сети обычно не объединяются в кабели большей емкости, а прокладываются параллельно. Это целесообразно с точки зрения живучести межстанционной сети, так как при повреждении объединенного кабеля в районе обслуживания данной станции практически полностью обрывается связь с другими районами города.
6)
Заводим кабель от УПАТС непосредственно в свободную строку кросса РАТС-3.
7)
Обозначим участки магистральной и межстанционной сети, указываем на схеме номер участка, емкость кабеля и длину участка. Для обозначения используем стрелку, которая ставится на дальнем (по отношению к РАТС-3) конце участка, и направлена к его началу. Номер участка проставляется над стрелкой. Длина участка - напротив стрелки либо под линией, обозначающей трассу кабеля. Емкость кабеля - над линией, обозначающей трассу кабеля, либо под стрелкой.
Участком магистральной сети называют часть линии, на протяжении которой кабель не меняет своей емкости, т.е. отрезок линии проходящий:
- от муфты до муфты;
- от муфты до кросса РАТС-3;
- от границы района до кросса РАТС-3 (для кабелей от РАТС-1, РАТС-2, АМТС и УА);
- от границы квартала, где расположен завод, до РАТС-3 или распределительного бокса РШ (для кабелей от УПАТС).
Последовательность нумерации участков выбирается произвольной.
8)
В каждой строке таблицы кросса укажем номер магистрали, марку и емкость кабеля, диаметр жил кабеля, номера полос.
Номера магистралей в таблице кросса начинаются с нуля.
Емкость одной полосы кросса - 100´2. Номера полос имеют сквозную нумерацию в пределах всей таблицы и начинаются с нуля.
Номера полос указываются только для абонентских кабелей (включая кабели к УА). Для межстанционных кабелей номера полос не указываются, так как эти кабели подключаются не к полосам кросса, а к блокам систем передачи.
9)
Из последней строки кросса выводиться кабель к абонентам зоны прямого питания. Его емкость определяется значением NI
ЗПП
и стандартным рядом емкостей кабеля ТППэп. Для этого кабеля используем диаметр жил 0,32 мм.
10)
Рассчитаем необходимое количество магистральных, межстанционных и кабелей к УА для схемы магистральной и межстанционной сети.
Таблица 7.1
| № |
№ |
Марка |
Длина кабеля с числом пар (четверок, волокон) |
Оконечные |
| учас-тка |
магис-трали |
кабеля |
300´2 |
600´2 |
10´2 |
6 |
18 |
32 |
27´4 |
устройства |
| 1 |
0 |
ТППэп |
80 |
РШ-301 |
| 2 |
0 |
ТППэп |
1520 |
- |
| 3 |
0 |
ТППэп |
80 |
РШ-303 |
| 4 |
1 |
ТППэп |
80 |
РШ-302 |
| 5 |
1 |
ТППэп |
80 |
РШ-304 |
| 6 |
1 |
ТЗГ |
1200 |
- |
| 7 |
2 |
ОКЛ |
1490 |
АМТС |
| 8 |
12 |
ОКЛ |
1910 |
РАТС-1 |
| 9 |
14 |
ТППэп |
70 |
РШ-305 |
| 10 |
14 |
ТППэп |
1630 |
- |
| 11 |
14 |
ТППэп |
70 |
РШ-307 |
| 12 |
13 |
ТППэп |
70 |
РШ-306 |
| 13 |
13 |
ТППэп |
70 |
РШ-308 |
| 14 |
13 |
ТППэп |
1300 |
- |
| 15 |
11 |
ТППэп |
570 |
РШ-309 |
| 16 |
11 |
ТППэп |
630 |
- |
| 17 |
11 |
ТППэп |
70 |
РШ-310 |
| 18 |
10 |
ТППэп |
650 |
- |
| 19 |
10 |
ТППэп |
70 |
РШ-311 |
| 20 |
10 |
ТППэп |
570 |
РШ-312 |
| 21 |
9 |
ТЗ |
1640 |
УА |
| 22 |
8 |
ТПП |
1440 |
УПАТС |
| 23 |
3 |
ТППэп |
540 |
- |
| 24 |
3 |
ТППэп |
80 |
РШ-320 |
| 25 |
3 |
ТППэп |
390 |
РШ-319 |
| 26 |
4 |
ТППэп |
1190 |
- |
| 27 |
4 |
ТППэп |
80 |
РШ-317 |
| 28 |
4 |
ТППэп |
380 |
РШ-318 |
| 29 |
5 |
ОКЛ |
1750 |
РАТС-2 |
| 30 |
7 |
ТППэп |
930 |
- |
| 31 |
7 |
ТППэп |
80 |
РШ-315 |
| 32 |
7 |
ТППэп |
80 |
РШ-313 |
| 33 |
6 |
ТППэп |
80 |
РШ-314 |
| 34 |
6 |
ТППэп |
80 |
РШ-316 |
| 35 |
6 |
ТППэп |
- |
| Итого: |
3130 |
10820 |
1440 |
1490 |
1750 |
1910 |
1640 |
8. Проект кабельной канализации
Проект кабельной канализации, в отличие от магистральной и распределительной сети, выполняем по II этапу. Это связано с тем, что экономически не целесообразно вскрывать уличные покровы и докладывать необходимое количество труб при развитии сети ко II этапу.
1)
Обозначим на схеме границы района и кварталов. Обозначим место установки РАТС-3 . Обозначим места подвода СЛ от РАТС-1, РАТС-2, АМТС и АЛ от УА. Обозначим место установки УПАТС. Обозначим места установки всех РШ (без указания в них боксов).
2)
Спроектируем трассы магистральной и межстанционной кабельной канализации (т.е. от всех РШ, мест подвода СЛ от других РАТС и АЛ от УА до проектируемой РАТС-3). Нанесем их на схему в виде соответствующего условного обозначения .

При емкости РАТС-3 менее 10 тыс. номеров, подвод трассы КК к станции осуществляется с одной стороны. При емкости РАТС-3 10 тыс. номеров и более(как в нашем случае), трассы подводятся к станции с двух сторон под углом 90О
и соединяются между собой резервными каналами .
3)
Укажем на схеме места установки разветвительных, угловых, шкафных и проходных колодцев кабельной канализации.
4)
Обозначим участки кабельной канализации, укажем на схеме номер участка, число каналов и длину участка. Для обозначения используется стрелка, которая ставится на дальнем (по отношению к РАТС-3) конце участка, и направлена к его началу. Номер участка проставляется над стрелкой. Длина участка - напротив стрелки либо под линией, обозначающей трассу кабеля. Число каналов - под стрелкой.
Число каналов на каждом участке определяется в результате последующих расчетов .
Последовательность нумерации участков выбираем произвольной.
Длины участков определяем непосредственно по схеме, с учетом масштаба.
5)
Определим в табличном виде для каждого участка требуемое количество каналов, количество труб (в канало-километрах), число и тип колодцев КК.
Число магистральных каналов определяется округленным до большего целого соотношением
(8.1)
где NII
МП
- число пар в магистральном кабеле, проходящем на данном участке;
NМП/кан
- число магистральных пар на канал, зависящее от емкости РАТС-3 по II этапу и определяемое по таблице .
Таблица 8.1- Зависимость числа магистральных пар на канал от емкости РАТС-3
| Емкость РАТС-3 |
£ 3 тыс. |
£ 5 тыс. |
£ 7 тыс. |
£ 8 тыс. |
> 8 тыс. |
| Число магистральных пар на канал |
300 |
350 |
400 |
450 |
500 |
Неудобство расчета число магистральных каналов КК заключается в том, что проектирование магистральной сети производилось по I этапу, а кабельная канализация проектируется по II этапу. Поэтому нельзя непосредственно использовать схему магистральной сети. Следует учитывать, какую емкость будут иметь магистральные кабели по II этапу( NII
МП/РШ
) .
Количество колодцев различного назначения на данном участке определяется непосредственно по схеме кабельной канализации.
Тип колодца на данном участке определяется, исходя из максимально возможного количества каналов, вводимого в колодец данного типа.
Таблица 8.2 -Максимальное число каналов вводимых в колодцы
| Тип колодца |
Максимальное
число каналов
|
Тип колодца |
Максимальное число каналов |
| ККС-1 |
1 |
ККС-5 |
24 |
| ККС-2 |
2 |
ККСС-1 |
36 |
| ККС-3 |
6 |
ККСС-2 |
48 |
| ККС-4 |
12 |
6)
На схеме кабельной канализации укажем типы колодцев определенные для каждого участка.
7) Определим необходимое количество каналов, труб, число и тип колодцев КК для схемы кабельной канализации. Емкость РАТС-3 =14 тыс. номеров.
Для данной емкости РАТС-3, с учетом данных таблицы 12.1 Nмп/кан
= 500.
Для участков с емкостью магистрального кабеля 500´2 (5-й, 30-й, 12-й и т.д.) число магистральных каналов по формуле (8.1): Nкан
= 500 : 500=1.
Для участков с емкостью магистрального кабеля 1000´2 (6-й, 10-й и т.д.) число магистральных каналов по формуле (8.1): Nкан
= 1000 : 500 = 2.
Для участков, на которых проходит абонентский кабель от УА типа ТЗГ (26-й, 25-й и т.д.) предусматриваем один магистральный канал, независимо от наличия других абонентских кабелей.
Для участков, на которых проходят межстанционные кабели типа ОКЛ (9-й, 10-й, 11-й и т.д.), независимо от их количества, принимаем число каналов для соединительных линий равное 2.
Для участков, на которых проходит межстанционный кабель от УПАТС типа ТППэп-10´2 (25-й, 20-й и т.д.), независимо от наличия других межстанционных кабелей, используем один канал для соединительных линий.
Число распределительных, запасных и каналов спецназначения принимаем равным 1 для всех участков.
Таблица 8.3
| № участка |
Длина участка, м |
Марка кабеля |
Проектируемое число каналов |
Кол-во труб, |
Число колодцев типа |
| Маг. |
Рас. |
СЛ |
Зап. |
С/Н |
Всего |
кан×км |
ККС-3 |
ККС-4 |
ККС-5 |
| 1 |
380 |
ОКЛ |
- |
1 |
1 |
1 |
1 |
4 |
1,52 |
3 |
- |
- |
| 2 |
80 |
ТППэп-500´2 |
1 |
1 |
- |
1 |
1 |
4 |
0,32 |
1 |
- |
- |
| 3 |
80 |
ТППэп-500´2 |
1 |
1 |
- |
1 |
1 |
4 |
0,32 |
1 |
- |
- |
| 4 |
80 |
ТППэп-500´2 |
1 |
1 |
- |
1 |
1 |
4 |
0,32 |
1 |
- |
- |
| 5 |
80 |
ТППэп-500´2 |
1 |
1 |
- |
1 |
1 |
4 |
0,32 |
1 |
- |
- |
| 6 |
320 |
ТППэп-1000´2 |
2 |
1 |
- |
1 |
1 |
5 |
1,6 |
3 |
- |
- |
| 7 |
90 |
ТППэп-1000´2 ТППэп-1000´2 |
22 |
1- |
-- |
1- |
1- |
7 |
0,63 |
- |
1 |
- |
| 8 |
670 |
ТППэп-1000´2ТППэп-1000´2ОКЛ |
2
2
-
|
1
-
|
-
1
|
1 |
1 |
8 |
5,36 |
- |
6 |
- |
| 9 |
280 |
ОКЛ |
- |
1 |
1 |
1 |
1 |
4 |
1,12 |
3 |
- |
- |
| 10 |
330 |
ТПП-1000´2
ОКЛ
|
2
-
|
1
-
|
-
1
|
1
-
|
1
-
|
6 |
1,98 |
3 |
- |
- |
| 11 |
170 |
ТПП-1000´2
ТПП-1000´2
ОКЛ
|
2
2
-
|
1
-
-
|
-
-
1
|
1
-
-
|
1
-
-
|
8 |
1,36 |
- |
2 |
- |
| 12 |
70 |
ТППэп-500´2 |
1 |
1 |
- |
1 |
1 |
4 |
0,28 |
1 |
- |
- |
| 13 |
70 |
ТППэп-500´2 |
1 |
1 |
- |
1 |
1 |
4 |
0,28 |
1 |
- |
- |
| 14 |
70 |
ТППэп-500´2 |
1 |
1 |
- |
1 |
1 |
4 |
0,28 |
1 |
- |
- |
| 15 |
70 |
ТППэп-500´2 |
1 |
1 |
- |
1 |
1 |
4 |
0,28 |
1 |
- |
- |
| 16 |
70 |
ТППэп-500´2 |
1 |
1 |
- |
1 |
1 |
4 |
0,28 |
1 |
- |
- |
| 17 |
500 |
ТППэп-1000´2
ТППэп-1000´2
ТППэп-500´2
ОКЛ
|
2
2
1
-
|
1
-
-
-
|
-
-
-
1
|
1
-
-
-
|
1
-
-
-
|
9 |
4,5 |
- |
4 |
- |
| 18 |
80 |
ТППэп-1000´2
ТППэп-1000´2
ТППэп-1000´2
ОКЛ
|
2
2
2
-
|
1
-
-
-
|
-
-
-
1
|
1
-
-
-
|
1
-
-
-
|
10 |
0,8 |
-
|
1 |
- |
| 19 |
70 |
ТППэп-500´2 |
1 |
1 |
- |
1 |
1 |
4 |
0,28 |
1 |
- |
- |
| 20 |
400 |
ТППэп-1000´2
ТППэп-1000´2
ТППэп-1000´2
ТППэп-1000´2
ТППэп-10´2
ТЗГ
|
2
2
2
2
-
1
|
1
-
-
-
-
-
|
-
-
-
-
1
-
|
1
-
-
-
-
-
|
1
-
-
-
-
-
|
13 |
5,2 |
- |
- |
3 |
| 21 |
70 |
ТПП-500´2 |
1 |
1 |
- |
1 |
1 |
4 |
0,28 |
1 |
- |
- |
| 22 |
100 |
ТПП-1000´2
ТПП-10´2
ТЗГ
|
2
-
1
|
1
-
-
|
-
1
-
|
1
-
-
|
1
-
-
|
7 |
0,7 |
- |
1 |
- |
| 23 |
500 |
ТПП-500´2
ТПП-10´2
ТЗГ
|
1
-
1
|
1
-
-
|
-
1
-
|
1
-
-
|
1
-
-
|
6 |
3,0 |
4 |
- |
- |
| 24 |
70 |
ТПП-500´2 |
1 |
1 |
- |
1 |
1 |
4 |
0,28 |
1 |
- |
- |
| 25 |
290 |
ТППэп-10´2
ТЗГ
|
-
1
|
1
-
|
1
-
|
1
-
|
1
-
|
5 |
1,45 |
3 |
- |
- |
| 26 |
200 |
ТЗГ |
1 |
1 |
- |
1 |
1 |
4 |
0,8 |
1 |
- |
- |
| 27 |
80 |
ТППэп-500´2 |
1 |
1 |
- |
1 |
1 |
4 |
0,32 |
1 |
- |
- |
| 28 |
80 |
ТППэп-500´2 |
1 |
1 |
- |
1 |
1 |
4 |
0,32 |
1 |
- |
- |
| 29 |
80 |
ТППэп-500´2 |
1 |
1 |
- |
1 |
1 |
4 |
0,32 |
1 |
- |
- |
| 30 |
80 |
ТППэп-500´2 |
1 |
1 |
- |
1 |
1 |
4 |
0,32 |
1 |
- |
- |
| 31 |
780 |
ТППэп-1000´2 ТППэп-1000´2 |
2
2
|
1
-
|
-
-
|
1
-
|
1
-
|
7 |
4,68 |
- |
6 |
- |
| 32 |
300 |
ТППэп-1000´2 |
2 |
1 |
- |
1 |
1 |
5 |
1,5 |
2 |
- |
- |
| 33 |
340 |
ТППэп-1000´2
ОКЛ
|
2
-
|
1
-
|
-
1
|
1
-
|
1
-
|
6 |
2,04 |
3 |
- |
- |
| 34 |
300 |
ТППэп-500´2
ОКЛ
|
1
-
|
1
-
|
-
1
|
1
-
|
1
-
|
5 |
1,5 |
2 |
- |
- |
| 35 |
260 |
ОКЛ |
- |
1 |
1 |
1 |
1 |
4 |
1,04 |
2 |
- |
- |
| 36 |
80 |
ТППэп-500´2 |
1 |
1 |
- |
1 |
1 |
4 |
0,32 |
1 |
- |
- |
| 37 |
80 |
ТППэп-500´2 |
1 |
1 |
- |
1 |
1 |
4 |
0,32 |
1 |
- |
- |
| 38 |
80 |
ТППэп-500´2 |
1 |
1 |
- |
1 |
1 |
4 |
0,32 |
1 |
- |
- |
| 39 |
310 |
ТППэп-1000´2
ТППэп-500´2
ОКЛ
|
2
1
-
|
1
-
-
|
-
-
1
|
1
-
-
|
1
-
-
|
7 |
2,17 |
- |
2 |
- |
| 40 |
100 |
ТППэп-1000´2 ТППэп-1000´2
ОКЛ
|
2
2
-
|
1
-
-
|
-
-
1
|
1
-
-
|
1
-
-
|
8 |
0,8 |
- |
1 |
- |
| 41 |
80 |
ТППэп-500´2 |
1 |
1 |
- |
1 |
1 |
4 |
0,32 |
1 |
- |
- |
| 42 |
440 |
ТППэп-1000´2 ТППэп-1000´2 ТППэп-1000´2 ТППэп-1000´2
ОКЛ
ОКЛ
|
2
2
2
2
-
-
|
1
-
-
-
-
-
|
-
-
-
-
1
1
|
1
-
-
-
-
-
|
1
-
-
-
-
-
|
12 |
5,28 |
- |
4 |
- |
| 43 |
150 |
ТППэп-1000´2 ТППэп-1000´2 ТППэп-1000´2 ТППэп-1000´2 ТППэп-1000´2 ТППэп-1000´2 ТППэп-10´2
ОКЛ
ТЗГ
|
2
2
2
2
2
2
-
-
1
|
1
-
-
-
-
-
-
-
-
|
-
-
-
-
-
-
1
1
-
|
1
-
-
-
-
-
-
-
-
|
1
-
-
-
-
-
-
-
-
|
18 |
2,7 |
- |
- |
2 |
9 Выбор диаметра жил абонентских кабелей
1)
Определим общую длину абонентской линии как сумму длин трех участков:
(9.1)
Где lм.у.
- длина магистрального участка;
lр.у.
- длина распределительного участка;
lа.п.
- длина абонентской проводки.
м
Длину магистрального участка определяем по схеме магистральной сети или схеме кабельной канализации как расстояние от РАТС-3 до наиболее удаленного распределительного шкафа.
Длину распределительного участка определяем по схеме распределительной сети как расстояние от распределительного шкафа до самой удаленной распределительной коробки.
Длину абонентской проводки принимаем равной 10 м.
2)
Определим допустимый коэффициент затухания по формуле
, дБ/км (9.2)
где ААЛ
= 4,35 дБ - норма затухания абонентской линии.
дБ/км
3)
Определяем диаметр жил абонентских кабелей по величине допустимого коэффициента затухания для данной линии, равным 0,4мм.
4)
Аналогично первым двум пунктам данного раздела производим расчет диаметра жил абонентского кабеля к удаленным абонентам.
Длина линии к УА будет определяться суммой городского и загородного участков линии:
(9.3)

Длину городского участка линии к УА определяем по схеме магистральной сети или по схеме кабельной канализации, а длину загородного участка LУД
- по «Заданию на КП».
, дБ/км (9.4)
дБ/км
Выбираем диаметр жил кабеля ТЗГ равным 1,2мм.
5) Полученные значения диаметров жил вставляем в соответствующие строки таблицы кросса на схеме магистральной сети .
10. Организация линейного ввода в АТС и содержание кабелей под избыточным воздушным давлением
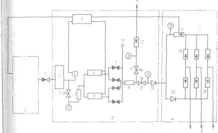
1) Станционные колодцы следует устанавливать на расстоянии не более 35 м от здания АТС. От станционного колодца в помещение ввода кабели подаются головным блоком трубопроводов. При числе каналов в этом блоке свыше 48 считается целесообразным применение коллектора взамен головного блока трубопровводов. Помещениями для ввода в зависимости от емкости телефонной станции служат различные сооружения. Для станций емкостью дo 1000 номеров допускается распайка линейных кабелей в станционных колодцах или в приямках. На телефонных станциях емкостью 1000 номеров и более для ввода кабелей необходимо предусматривать специальные помещения — шахты, располагаемые в подвальных или полуподвальных этажах зданий непосредственно под помещением кросса (рис. 10.1). Шахты оборудуют центральным отоплением, электроосвещением и вентиляцией.
Решая вопрос о месте ввода кабелей в помещение шахты, необходимо стремиться к обеспечению минимальной протяженности прокладки кабелей от места ввода до кросса. Ввод кабелей в/ здания АТС емкостью 10000 номеров и выше должен осуществляться с двух противоположных направлений. Места ввода соединяют между собой резервными каналами.
Вводные блоки трубопроводов или коллекторы следует прокладывать с уклоном от шахты в сторону станционного колодца. Нижний ряд труб вводного блока должен быть выше уровня пола шахты не менее чем на 0,2м.
Все свободные и занятые кабелями каналы вводных блоков трубопроводов герметично заделывают для исключения возможности проникновения бытового или болотного газа и воды из кабельной канализации в шахту, приямок и другие станционные помещения. Такая же заделка каналов должна быть выполнена во всех смотровых устройствах, в местах ввода в жилые, административные здания, на всех окончаниях трубопровода.

Рис. 10.1. Кабельная шахта АТС:
1 — головной блок трубопроводов: 2 —
патрубки; 3 — оконечные кабельные устройства; 4
-кабельрост (желоб); 5 — пакеты 100-парных станционных кабелей; 6 —
муфты станционные разветвите-льпые; 7 — муфты газонепроницаемые; 8
— консоль
2) Содержание кабеля под избыточным давлением:
Содержание кабелей под давлением предназначено для обеспечения систематического контроля за герметичностью оболочек кабелей. Содержание под давлением позволяет определять район и точное место негерметичности оболочки, предохраняет сердечник кабеля от проникновения в него влаги при повреждении оболочки, улучшает электроизоляционные свойства.
При проектировании выбирают типы и марки оборудования. арматуры для содержания кабелей под давлением, определяют объекты, которые будут содержаться под давлением, выделяют секции контроля герметичности кабелей, находят требуемое количество и марки элементов СКД, определяют площадь, необходимую для установки оборудования, и составляют план его размещения.
Системой СКД называется комплекс устройств и порядок его эксплуатации, обеспечивающие поддержание в кабелях установленной нормы постоянного избыточного воздушного давления. Системы СКД могут быть построены на основе автоматической или периодической подкачки воздуха. Автоматическая подкачка производится по мере утечки с помощью специального автоматического оборудования. Периодическая подкачка производится по мере снижения давления путем включения оборудования обслуживающим персоналом.
На ГТС применяется система СКД с автоматической подкачкой осушенного воздуха. Для осушки воздуха и непрерывной автоматической подачи его под избыточным давлением в кабели применяют компрессорно-сигнальные установки КСУ-М и КСУ-60. Типы установок, их мощность и количество должны рассчитываться на предельную емкость АТС с учетом всех кабелей межстанционной связи.
Установка КСУ обеспечивает:
содержание под воздушным избыточным давлением 30 или 60 кабелей, в том числе соответственно до трех или шести кабелей с поврежденной оболочкой;
контроль величины давления воздуха, нагнетаемого в кабель;
автоматическую замену осушительных камер и регенерацию адсорбента (восстановление осушительных свойств силикагеля) без его
извлечения;
контроль расхода поступающего в кабель воздуха, что характеризует степень герметичности его оболочки;
контроль влажности поступающего в кабель воздуха;
поддержание повышенного избыточного давления воздуха в поврежденных кабелях;
звуковую и оптическую сигнализацию о начале аварийного расхода воздуха, пропадании переменного или постоянного тока питания установки, перегрузке электродвигателя компрессора и включении осушительной камеры на регенерацию.

Рис. 10.2. Конструкция .компрессорно-сигнальной установки типа КСУ:
1- компрессорная группа; 2- воздуховоды; 3 - блок осушки и автоматики; 4 -распределительный статив; 5 - ротаметр
Компрессорно-сигнальная установка состоит из трех узлов (рис. 12.2): компрессорной группы, блока осушки и автоматики, распределительного статива. Осушающим воздух средством является си-дикагель, а контрольным прибором расхода воздуха — ротаметр. Функциональная схема установки КСУ приведена на рис. 12.3.
Объектами СКД являются кабели связи и контейнеры систем передачи, применяемые на ГТС.
На АТС емкостью 1000 номеров и более под избыточное давление устанавливают все магистральные кабели, включая и зону прямого питания, кабели межстанционной связи и пря;мых проводов с металлической и полиэтиленовой 0болочками емкостью 100х2 и более независимо от их длины. Кабели типа МКС, применяемые на соединительных линиях, должны устанавливаться под избыточное давление независимо от их емкости. Кабели распределительных сетей под избыточное давление не устанавливают. На АТС емкостью до 1000 номеров при наличии помещения для размещения оборудования СКД в проектах также целесообразно предусматривать установку кабелей под избыточное давление.
Избыточное давление воздуха, подаваемого в кабели, должно быть в пределах 39,2... 49 кПа независимо от материала оболочки.

Рис. 10.3. Функциональная схема установки КСУ.
11. Охрана труда и ТБ
Принятые в проекте решения должны полностью соответствовать требованиям, изложенным в основных нормативных документах по технике безопасности и охране труда.
Если при проектировании закладывают выполнение работ, отличающихся от предусмотренных действующими правилами техники безопасности, то к проекту следует приложить специальные инструкции.
В проекте следует предусматривать необходимые меры и средства для обеспечения безопасных и нормальных санитарных условий труда как при проведении строительных, монтажных работ, так и при эксплуатации линейных сооружений ГТС:
в стесненных условиях города рытье траншей должно осуществляться ручным способом;
перед началом рытья траншей для уточнения сближения с силовыми кабелями, газопроводами и другими подземными сооружениями необходимо производить предварительное шурфование грунта;
при проведении работ во влажных грунтах и в случае необходимости производится крепление стен траншей и котлованов;
с целью предупреждения травматизма предусматривают ограждение траншей, устройство пешеходных мостиков с перилами через траншеи, установку предупредительных знаков и устройство предупредительного освещения в ночное время;
при разработке вопросов организации строительства предусматривают средства для ограждения люков, вентиляции колодцев через каждые 1,5.. .2 ч, непрерывной вентиляции при проведении спаечных работ, оборудования освещения в колодце от понижающего трансформатора с напряжением на вторичной обмотке 12В. Необходимо обеспечить дополнительное дежурство монтера для подъема и спуска в колодец материалов, разжигания и подачи в колодец паяльной лампы и т. д.;
для обеспечения безопасной эксплуатации следует предусматривать в проекте типовые конструкции линейных сооружений ГТС, принятые Министерством транспорта и связи Украины. Люки колодцев нужно размещать на тротуарах, а не на проезжей части улиц.
12 Сметно-финансовый расчет
Произведем сметно-финансовый расчет для района проектирования.
Таблица 12.1- Сметно-финансовый расчет
Наименования работ
или оборудования
|
Единица измерения |
Количество единиц |
Стоимость единицы |
Стоимость общая, грн. |
| Стоимость кабелей распределительной сети: |
| ТППэпЗ-10´2´0,4 |
км кабеля |
6,0 |
1600 |
9600 |
| ТППэпЗ-20´2´0,4 |
км кабеля |
3,6 |
3000 |
10800 |
| ТППэпЗ-30´2´0,4 |
км кабеля |
4,3 |
4000 |
17200 |
| ТППэпЗ-50´2´0,4 |
км кабеля |
5,4 |
6200 |
33480 |
| ТППэпЗ-100´2´0,4 |
км кабеля |
11,0 |
11400 |
125400 |
| Строительно-монтажные работы по распределительной сети |
км кабеля |
30,3 |
16200 |
490860 |
| Стоимость кабелей магистральной сети: |
| ТППэп-300´2´0,4 |
км кабеля |
3,13 |
27200 |
85136 |
| ТППэп-600´2´0,4 |
км кабеля |
10,82 |
52200 |
564804 |
| Строительно-монтажные работы по магистральной сети |
км кабеля |
13,95
|
22000 |
306900 |
| Стоимость кабелей для удаленных абонентов: |
| ТЗПАШп-27´4´1,2 |
км кабеля |
1,64 |
74563 |
122284 |
| ТЗПАБпШп -27´4´1,2 |
км кабеля |
7,1 |
96187 |
682928 |
| Строительно-монтажные работы для кабеля ТЗПАШп |
км кабеля |
1,64 |
19100 |
31324 |
| Строительно-монтажные работы для кабеля ТЗПАБпШп |
км кабеля |
7,1 |
27800 |
197380 |
| Стоимость кабелей межстанционной сети: |
| ОКЛ-3-0,4Ф 3,5/0,3419-6 |
км кабеля |
1,49
|
10 000 |
10 490 |
| ОКЛ-3-0,4Ф 3,5/0,3419-18 |
км кабеля |
1,75 |
14 400 |
25 200 |
| ОКЛ-3-0,4Ф 3,5/0,3419-32 |
км кабеля |
1,91 |
17 400 |
33 234 |
| ТППэп-10´2´0,5 |
км кабеля |
1,45 |
1800 |
2610 |
| Строительно-монтажные работы по межстанционной сети |
км кабеля |
6,6 |
28 400 |
187 440 |
| Комплекс сооружений и работ по строительству кабельной канализации при ее средней емкости: |
кан×км |
57,81
|
17 700 |
1 023 237 |
| Всего по смете (грн.) |
3960 307 |
Для упрощения расчетов в общую длину кабелей не входит запас по длине, который необходим при прокладке в кабельной канализации и в грунте (укладка по профилю колодца, удлинение за счет изгиба трассы, запас на монтаж и т.п.). Также, для упрощения расчетов, не определяется сметная стоимость станционных кабелей, абонентской проводки, кроссировки, распределительных шкафов, распределительных коробок, кроссового оборудования РАТС и т.п.
При расчете длины распределительных кабелей используются общие длины кабелей из таблицы в разделе 6, умноженные на общее количество шкафных районов.
В строке строительно-монтажные работы количество единиц определяется как сумма кабелей данного участка сети.
Длина кабеля ТЗПАШп, прокладываемого в канализации в пределах района определяется по таблице из раздела 7, а длина кабеля ТЗПАБпШп, прокладываемого в грунт, определяется величиной LУД
.
Длина магистральных и межстанционных кабелей определяются по таблице из раздела 7. В смете длина межстанционных кабелей типа МКСАШп берется в 2 раза большей, чем в таблице из раздела 7, так как для кабелей МКСАШп (так же, как и для кабелей ТППэп с ЦСП ИКМ-30-4) используется двухкабельная схема организации связи. Для оптических кабелей используется однокабельная схема
Количество трубопроводов кабельной канализации определяется по общей таблице из раздела 8.
Заключение
В ходе курсового проектирования, согласно задания, былиспроектированная линейные сооружения ГТС в заданном районе проектирования. Район проектирования состоит из 16 кварталов, один из которых отводится под завод.
Проектирование осуществлялось в два этапа. Было определено количество телефонов и таксофонов по нормам телефонной плотности с учетом категории города, рассчитано число телефонов и таксофонов на один жилой квартал, число домов в квартале, количество жителей на один квартал и один дом.
Было рассчитано число СЛ между проектируемой РАТС-З и РАТС-1, РАТС-2, АМТС,УПАТС. Также было рассчитано число систем передачи и определена марка кабеля, используемого для межстанционной связи. На плане жилого района был определен теоретический центр телефонной нагрузки ТЦТН и, исходя из его местоположения, определено место установки проектируемой РАТС-З. Зона прямого питания включает 5 кварталов, а зона распредшкафов- 11 кварталов. Число распределительных шкафов типа ШРП 1200х2 равно 20. При проектировании распределительной сети одного шкафного района рассчитываем ТЦ установки РШ и помещаем его в ближайший кТЦдом.
При проектировании магистральной сети нового жилого района были показаны все подводы кабелей от РШ к РАТС-З. На чертеже кабельной канализации показано расположение шкафных, угловых, проходных и разветвительных колодцев.
Диаметр жил кабеля ТГШэп, диаметр жил и емкость кабеля ТЗГ были определены исходя из рассчитанного ранее допустимого коэффициента затухания aдоп.
Все расчеты и чертежи выполнялись с учетом условий первого и второго этапов проектирования, предусматривалась возможность наращивания и расширения сети.
Список использованных документов
1. Смолянский М.Е. Проектирование линейных сооружений ГТС: Учебное пособие для техникумов. - М.: Радио и связь, 1989. - 176 с.
2. Ионов А.Д., Попов Б.В. Линии связи: Учебное пособие для ВУЗов.- М.: Радио и связь, 1990. - 168с.
3. Дубровский Е.П. Канализационно-кабельные сооружения связи: Учебное пособие. - М.: Высшая школа, 1991. - 320с.
4. Справочник по ГТС / Под ред. А.С.Брискера и Е.М.Мельникова. - М.: Радио и связь, 1987. - 245с.
|